Тепломаш КЭВ-18П6044Е - инструкции и руководства

Тепловая завеса Тепломаш КЭВ-18П6044Е - инструкции пользователя по применению, эксплуатации и установке на русском языке читайте онлайн в формате pdf

1 Page 1
2 Page 2
3 Page 3
4 Page 4
5 Page 5
6 Page 6
7 Page 7
8 Page 8
9 Page 9
10 Page 10
11 Page 11
12 Page 12
13 Page 13
14 Page 14
15 Page 15
16 Page 16
17 Page 17
18 Page 18
19 Page 19
20 Page 20
21 Page 21
22 Page 22
23 Page 23
24 Page 24
25 Page 25
26 Page 26
27 Page 27
28 Page 28
29 Page 29
30 Page 30
31 Page 31
32 Page 32
33 Page 33
34 Page 34
35 Page 35
36 Page 36
37 Page 37
38 Page 38
39 Page 39
40 Page 40

Краткое содержание

Страница 2 - Руководство по эксплуатации и монтажу. Технический паспорт; многолетний опыт и профессионализм при изготовлении продукции.; Поздравляем Вас с приобретением; Внешний вид изделий или отдельных компонентов может отличаться; Филиал АО «НПО» Тепломаш» в Москве; Оптовые и розничные продажи

2 Руководство по эксплуатации и монтажу. Технический паспорт Завод НПО «Тепломаш» старается всегда удовлетворять запросы своих клиентов, используя многолетний опыт и профессионализм при изготовлении продукции. Для того, чтобы Вам проще было научиться работать с приобретённым изделием, и чтобы Вы смо...

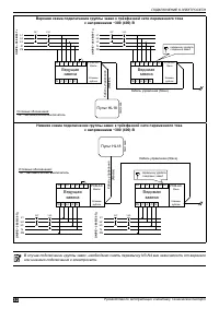
Страница 3 - Серия 600 Колонны прямоточные с электрическим источником тепла; Содержание

Серия 600 Колонны прямоточные с электрическим источником тепла 3 Содержание МЕРЫ БЕЗОПАСНОСТИ ........................................................................................................................ 4 Места для установки ..................................................................

Страница 4 - ОПАСНО; МЕРЫ БЕЗОПАСНОСТИ

4 Руководство по эксплуатации и монтажу. Технический паспорт МЕРЫ БЕЗОПАСНОСТИ Внимательно прочитайте меры безопасности перед установкой и подключением изделия. После завершения монтажа во время пусконаладочной операции убедитесь, что изделие работает должным образом. Проинструктируйте обслуживающий...

Тепломаш Тепловые завесы Инструкции