Страница 3 - Инструкция по эксплуатации и техобслуживанию. Бензогенератор; Информация об опасности
Инструкция по эксплуатации и техобслуживанию. Бензогенератор . стр. 2 Уважаемый покупатель!Компания выражает Вам свою глубочайшую признательность за приобретение генератора. Изделия под торговой маркой постоянно усовершенствуются и улучшаются.Поэтому технические характеристики и дизайн могут менятьс...
Страница 4 - Ответственность оператора; Знать, как быстро остановить генератор в случае аварии.; Опасность угарного газа; Не закрывайте генератор какой-либо конструкцией.
Инструкция по эксплуатации и техобслуживанию. Бензогенератор . стр. 3 средствами управления генератором и соблюдая безопасные процедуры работы. Ответственность оператора • Знать, как быстро остановить генератор в случае аварии. • Понимать, как надо использовать все средства управления (рычаги) генер...
Страница 5 - Обозначение деталей
Инструкция по эксплуатации и техобслуживанию. Бензогенератор . стр. 4 • В ходе работы глушитель очень сильно нагревается и остается горячим в течение определенного времени после остановки двигателя. Будьте осторожны и не прикасайтесь к глушителю, пока он горячий. Дайте двигателю остыть, перед тем, к...
Страница 6 - Автомат. выключатель цепи постоянного тока; Для запуска и остановки двигателя.
Инструкция по эксплуатации и техобслуживанию. Бензогенератор . стр. 5 Автомат. выключатель цепи постоянного тока Крышка топливного бака Дозатор топлива Колпачок свечи зажигания Глушитель Средства управления Выключатель двигателя: Для запуска и остановки двигателя. Положение выключателя:ВЫКЛ (OFF): Д...
Страница 7 - С встроенным электростартером; Не давайте стартеру отскакивать и ударяться о двигатель.
Инструкция по эксплуатации и техобслуживанию. Бензогенератор . стр. 6 С встроенным электростартером С внешним электростартером Верните ключ в положение ВКЛ (ON) сразу же после запуска двигателя. Не используйте стартер за один раз более чем 5 секунд. Если двигатель не запускается, отпустите выключате...
Страница 8 - Топливный клапан
Инструкция по эксплуатации и техобслуживанию. Бензогенератор . стр. 7 Топливный клапан Топливный клапан располагается между топливным баком и карбюратором. Когда рычаг клапана находится в положении ВКЛ (ON), топливо течет из топливного бака в карбюратор. Убедитесь, что после остановки двигателя Вы в...
Страница 9 - Дроссельный рычаг
Инструкция по эксплуатации и техобслуживанию. Бензогенератор . стр. 8 Дроссельный рычаг Дроссель используется для обеспечения наилучшего перемешивания топлива при запуске холодного двигателя. Его можно открыть или закрыть, перемещая дроссельный рычаг вручную. Для улучшения перемешивания отодвиньте р...
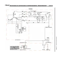
Страница 10 - Клемма заземления; Сигнальная лампочка горит, когда генератор работает нормально.; Клеммы постоянного тока
Инструкция по эксплуатации и техобслуживанию. Бензогенератор . стр. 9 Клемма заземления Клемма заземления генератора соединена с рамой (корпусом) генератора металлическими частями генератора, которые не передают электрический ток, и клеммами заземления каждой розетки . Система сигнализации нехватки ...
Страница 11 - Использование генератора; Неправильные подключения к системе; полюс
Инструкция по эксплуатации и техобслуживанию. Бензогенератор . стр. 10 возникновении проблем с батареей или в случае неправильных соединений между батареей и генератором. Использование генератора Подключения к электрической системе здания Подключения для резервной мощности к электрической системе зд...
Страница 12 - Неправильные подключения к системе энергоснабжения здания; Схемы заземления генератора; Местные постановления, правила или законы могут требовать, чтобы; Применение переменного тока; Перед тем, как подключить прибор или шнур питания к генератору:
Инструкция по эксплуатации и техобслуживанию. Бензогенератор . стр. 11 Внимание: Неправильные подключения к системе энергоснабжения здания могут привести к тому, что электрический ток электростанции общего пользования направится обратно в генератор. Когда энергоснабжение будет восстановлено, генерат...
Страница 13 - Вт
Инструкция по эксплуатации и техобслуживанию. Бензогенератор . стр. 12 Отсоедините прибор и определите, является ли источником проблемы прибор или превышение номинальной допустимой нагрузки генератора. • Убедитесь, что электрические характеристики инструмента или прибора не превышают характеристики ...
Страница 14 - Работа с постоянным током; Перед подключением зарядных кабелей к батарее, которая; Защита цепи постоянного тока
Инструкция по эксплуатации и техобслуживанию. Бензогенератор . стр. 13 3. Подключите прибор (или устройство) в розетку. Большинству приводных устройств для запуска требуется мощность в ваттах больше, чем их номинальная мощность. Не превышайте предел тока, указанный для любой из розеток. Если перегру...
Страница 15 - Не запускайте автомобиль, пока подключены кабели зарядки; Отключение батарейных кабелей:; Остановите двигатель.
Инструкция по эксплуатации и техобслуживанию. Бензогенератор . стр. 14 5. Подключите другой конец отрицательного (-) зарядного кабеля к отрицательному полюсу (-) генератора. 6. Запустите генератор. Примечание: Не запускайте автомобиль, пока подключены кабели зарядки батареи и работает генератор. Мож...
Страница 16 - Предварительная проверка; Машинное масло – это главный фактор, который оказывает
Инструкция по эксплуатации и техобслуживанию. Бензогенератор . стр. 15 Предварительная проверка Машинное масло Примечание: Машинное масло – это главный фактор, который оказывает влияние на работу и срок службы двигателя. Масла для двухтактного двигателя без присадок повредят двигатель, поэтому они н...
Страница 17 - Рекомендации в отношении топлива; Маслоналивное отверстие
Инструкция по эксплуатации и техобслуживанию. Бензогенератор . стр. 16 SF/CC, CD. Моторные масла классификации SC, SF/CC, CD будут иметь соответствующее обозначение на контейнере. (1) SG•SF/CC•CD одна вязкость (2) SG•SF/CC•CD многовязкое SAE 10W-30 рекомендуется для общего применения для всех темпер...
Страница 18 - Избегайте длительного или повторного попадания топлива; Емкость топливного бака; Используйте бензин с октановым числом 92.; Крышка топливного бака
Инструкция по эксплуатации и техобслуживанию. Бензогенератор . стр. 17 крышка бака плотно закрыта. Старайтесь не разливать топливо во время заправки. Разлитое топливо или топливные пары могут воспламениться. Если топливо все же разлилось, перед запуском двигателя убедитесь, что участок вытерт насухо...
Страница 19 - Окисленное топливо; Если вы используете окисленное топливо, убедитесь,
Инструкция по эксплуатации и техобслуживанию. Бензогенератор . стр. 18 Эксплуатация двигателя при постоянном металлическом стуке или денотации является примером неправильного использования, и ограниченная гарантия дистрибьютора не распространяется на детали, поврежденные в результате неправильного и...
Страница 20 - Запуск двигателя
Инструкция по эксплуатации и техобслуживанию. Бензогенератор . стр. 19 Запуск двигателя 1. Убедитесь, что все электрические нагрузки отключены от розеток панели. Если подведены нагрузки, генератор будет трудно запускать. 2. Поверните топливный клапан в положение ВКЛ (ON). 3. Автоматический дроссель ...
Страница 21 - График техобслуживания
Инструкция по эксплуатации и техобслуживанию. Бензогенератор . стр. 20 проверку и обслуживание через временные интервалы, указанные в графике техобслуживания. Предупреждение: Выхлопной газ содержит ядовитый оксид углерода (угарный газ). Выключите двигатель перед выполнением любых работ по техобслужи...
Страница 22 - (3) Для профессионального коммерческого использования,; Замена машинного масла; Залейте рекомендованным маслом и проверьте уровень.; Пробка слива масла
Инструкция по эксплуатации и техобслуживанию. Бензогенератор . стр. 21 (1) Обслуживайте чаще при работе в пыльных местах.(2) Эти детали должны обслуживаться авторизованным дилером генераторов, если только у владельца нет соответствующих инструментов и знаний и навыков механики. Смотрите заводскую ин...
Страница 23 - Обслуживание воздухоочистителя; Использование бензина или горючего растворителя для; Воздухоочищающий элемент
Инструкция по эксплуатации и техобслуживанию. Бензогенератор . стр. 22 Обслуживание воздухоочистителя Грязный воздухоочиститель будет преграждать поток воздуха к карбюратору. Чтобы предотвратить возникновение неисправностей в карбюраторе, следует проводить регулярное обслуживание воздухоочистителя. ...
Страница 24 - Очистка топливного отстойника; Элемент
Инструкция по эксплуатации и техобслуживанию. Бензогенератор . стр. 23 Очистка топливного отстойника Отстойник предупреждает попадание в карбюратор грязи или воды, которые могут быть в топливном баке. Если двигатель не эксплуатировался в течение длительного времени, следует прочистить отстойник. 1. ...
Страница 25 - Обслуживание свечей зажигания; Рекомендуемые свечи зажигания:
Инструкция по эксплуатации и техобслуживанию. Бензогенератор . стр. 24 Обслуживание свечей зажигания Рекомендуемые свечи зажигания: 160;BPR6ES(NGK) 240,340,390;BPR5ES(NGK) 270;BP6ES(NGK) Топливный клапан Отстойник Топливный фильтр Уплотнительное кольцо Отстойник
Страница 26 - поставляемый вместе с набором инструментов.; Колпачок свечи зажигания
Инструкция по эксплуатации и техобслуживанию. Бензогенератор . стр. 25 Для обеспечения надлежащей работы двигателя свеча зажигания должна быть должным образом размещена и не содержать отложений.Если двигатель находился в работе, глушитель будет очень горячим. Старайтесь не касаться глушителя. 1. Сни...
Страница 27 - Транспортировка/хранение
Инструкция по эксплуатации и техобслуживанию. Бензогенератор . стр. 26 6. Убедитесь, что шайба свечи зажигания находится в хорошем состоянии, и завинтите свечу вручную во избежание свинчивания через нитку. 7. После того как свеча сядет на свое место, закрутите ее гаечным ключом, чтобы сжать шайбу. -...
Страница 28 - Время хранения
Инструкция по эксплуатации и техобслуживанию. Бензогенератор . стр. 27 Время хранения Рекомендуемая процедура обслуживания во избежание трудного запуска Менее 1 месяца Подготовка не требуется 1-2 месяца Залейте свежий бензин и добавьте кондиционер для бензина* 2 месяца – 1 год Залейте свежий бензин ...
Страница 29 - Медленно потяните ручку стартера, пока не почувствуете
Инструкция по эксплуатации и техобслуживанию. Бензогенератор . стр. 28 2. Замените машинное масло.3. Снимите свечу зажигания. Положите в цилиндр столовую ложку машинного масла. Прокрутите двигатель несколько оборотов, чтобы распределить масло, затем установите обратно свечу зажигания. 4. Медленно по...
Страница 30 - Устранение неисправностей; Когда двигатель не запускается:; ПРЕДУПРЕЖДЕ
Инструкция по эксплуатации и техобслуживанию. Бензогенератор . стр. 29 Выровняйте желоб на шкиве стартера по отверстию в верхней части стартера отдачи. Устранение неисправностей Когда двигатель не запускается: Нет электричества на розетках переменного тока: Есть ли топливо в баке? Залить топливный б...
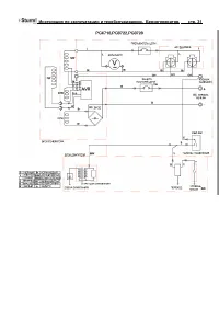
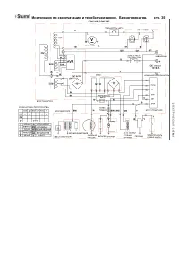
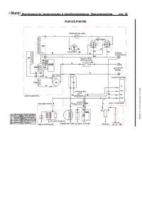
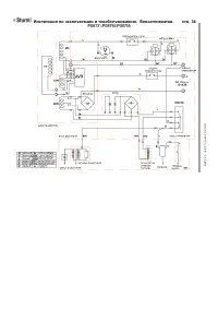
Страница 37 - Технические характеристики; ДВИГАТЕЛЬ
Инструкция по эксплуатации и техобслуживанию. Бензогенератор . стр. 36 Технические характеристики Модели PG8712 PG8718 PG8722 PG8722E PG8728 PG87283 PG87603 ДВИГАТЕЛЬ Модели ST90 ST170 ST170 ST170E ST210 ST210 ST410 Макс. мощность (кВт/лс) 2,1/2,8 4,0/5,5 4,0/5,5 4,0/5,5 4,8/6,5 4,8/6,5 9.5/13 Объем...
Страница 39 - Гарантийные обязательства.; На оборудование
Инструкция по эксплуатации и техобслуживанию. Бензогенератор . стр. 38 Обслуживание. Следите за чистотой вентиляционных отверстий. Очищайте их от пыли и грязи.Следите за чистотой корпусных деталей изделия.Запрещается использовать едкие химические вещества и жидкости для протирки корпусных деталей. Г...