Sturm PG8745E - Инструкция по эксплуатации

Sturm PG8745E

Генератор Sturm PG8745E - инструкция пользователя по применению, эксплуатации и установке на русском языке. Мы надеемся, она поможет вам решить возникшие у вас вопросы при эксплуатации техники.

Если остались дополнительные вопросы — свяжитесь с нами через контактную форму.

1 Страница 1
2 Страница 2
3 Страница 3
4 Страница 4
5 Страница 5
6 Страница 6
7 Страница 7
8 Страница 8
9 Страница 9
10 Страница 10
11 Страница 11
12 Страница 12
13 Страница 13
14 Страница 14
15 Страница 15
16 Страница 16
17 Страница 17
18 Страница 18
19 Страница 19
20 Страница 20
21 Страница 21
22 Страница 22
23 Страница 23
24 Страница 24
25 Страница 25
26 Страница 26
27 Страница 27
28 Страница 28
29 Страница 29
30 Страница 30
31 Страница 31
32 Страница 32
33 Страница 33
34 Страница 34
35 Страница 35
36 Страница 36
37 Страница 37
38 Страница 38
39 Страница 39
Страница: / 39

Содержание:

  • Страница 3 – Инструкция по эксплуатации и техобслуживанию. Бензогенератор; Информация об опасности
  • Страница 4 – Ответственность оператора; Знать, как быстро остановить генератор в случае аварии.; Опасность угарного газа; Не закрывайте генератор какой-либо конструкцией.
  • Страница 5 – Обозначение деталей
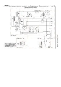
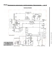
  • Страница 6 – Автомат. выключатель цепи постоянного тока; Для запуска и остановки двигателя.
  • Страница 7 – С встроенным электростартером; Не давайте стартеру отскакивать и ударяться о двигатель.
  • Страница 8 – Топливный клапан
  • Страница 9 – Дроссельный рычаг
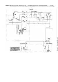
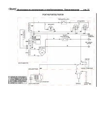
  • Страница 10 – Клемма заземления; Сигнальная лампочка горит, когда генератор работает нормально.; Клеммы постоянного тока
  • Страница 11 – Использование генератора; Неправильные подключения к системе; полюс
  • Страница 12 – Неправильные подключения к системе энергоснабжения здания; Схемы заземления генератора; Местные постановления, правила или законы могут требовать, чтобы; Применение переменного тока; Перед тем, как подключить прибор или шнур питания к генератору:
  • Страница 13 – Вт
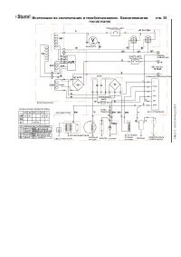
  • Страница 14 – Работа с постоянным током; Перед подключением зарядных кабелей к батарее, которая; Защита цепи постоянного тока
  • Страница 15 – Не запускайте автомобиль, пока подключены кабели зарядки; Отключение батарейных кабелей:; Остановите двигатель.
  • Страница 16 – Предварительная проверка; Машинное масло – это главный фактор, который оказывает
  • Страница 17 – Рекомендации в отношении топлива; Маслоналивное отверстие
  • Страница 18 – Избегайте длительного или повторного попадания топлива; Емкость топливного бака; Используйте бензин с октановым числом 92.; Крышка топливного бака
  • Страница 19 – Окисленное топливо; Если вы используете окисленное топливо, убедитесь,
  • Страница 20 – Запуск двигателя
  • Страница 21 – График техобслуживания
  • Страница 22 – (3) Для профессионального коммерческого использования,; Замена машинного масла; Залейте рекомендованным маслом и проверьте уровень.; Пробка слива масла
  • Страница 23 – Обслуживание воздухоочистителя; Использование бензина или горючего растворителя для; Воздухоочищающий элемент
  • Страница 24 – Очистка топливного отстойника; Элемент
  • Страница 25 – Обслуживание свечей зажигания; Рекомендуемые свечи зажигания:
  • Страница 26 – поставляемый вместе с набором инструментов.; Колпачок свечи зажигания
  • Страница 27 – Транспортировка/хранение
  • Страница 28 – Время хранения
  • Страница 29 – Медленно потяните ручку стартера, пока не почувствуете
  • Страница 30 – Устранение неисправностей; Когда двигатель не запускается:; ПРЕДУПРЕЖДЕ
  • Страница 37 – Технические характеристики; ДВИГАТЕЛЬ
  • Страница 39 – Гарантийные обязательства.; На оборудование
Загрузка инструкции

Инструкция
по эксплуатации

Бензогенератор Sturm PG8745E

Цены на товар на сайте:

http://www.vseinstrumenti.ru/silovaya_tehnika/generatory_elektrostantsii/benzinovye/sturm/pg8745e/

Отзывы и обсуждения товара на сайте:

http://www.vseinstrumenti.ru/silovaya_tehnika/generatory_elektrostantsii/benzinovye/sturm/pg8745e/#ta
b-Responses

"Загрузка инструкции" означает, что нужно подождать пока файл загрузится и можно будет его читать онлайн. Некоторые инструкции очень большие и время их появления зависит от вашей скорости интернета.

Краткое содержание

Страница 3 - Инструкция по эксплуатации и техобслуживанию. Бензогенератор; Информация об опасности

Инструкция по эксплуатации и техобслуживанию. Бензогенератор . стр. 2 Уважаемый покупатель!Компания выражает Вам свою глубочайшую признательность за приобретение генератора. Изделия под торговой маркой постоянно усовершенствуются и улучшаются.Поэтому технические характеристики и дизайн могут менятьс...

Страница 4 - Ответственность оператора; Знать, как быстро остановить генератор в случае аварии.; Опасность угарного газа; Не закрывайте генератор какой-либо конструкцией.

Инструкция по эксплуатации и техобслуживанию. Бензогенератор . стр. 3 средствами управления генератором и соблюдая безопасные процедуры работы. Ответственность оператора • Знать, как быстро остановить генератор в случае аварии. • Понимать, как надо использовать все средства управления (рычаги) генер...

Страница 5 - Обозначение деталей

Инструкция по эксплуатации и техобслуживанию. Бензогенератор . стр. 4 • В ходе работы глушитель очень сильно нагревается и остается горячим в течение определенного времени после остановки двигателя. Будьте осторожны и не прикасайтесь к глушителю, пока он горячий. Дайте двигателю остыть, перед тем, к...

Характеристики

Другие модели - Генераторы Sturm

Все генераторы Sturm