Sturm PG8722 - инструкции и руководства

model-name

Генератор Sturm PG8722 - инструкции пользователя по применению, эксплуатации и установке на русском языке читайте онлайн в формате pdf

1 Page 1
2 Page 2
3 Page 3
4 Page 4
5 Page 5
6 Page 6
7 Page 7
8 Page 8
9 Page 9
10 Page 10
11 Page 11
12 Page 12
13 Page 13
14 Page 14
15 Page 15
16 Page 16
17 Page 17
18 Page 18
19 Page 19
20 Page 20
21 Page 21
22 Page 22
23 Page 23
24 Page 24
25 Page 25
26 Page 26
27 Page 27
28 Page 28
29 Page 29
30 Page 30
31 Page 31
32 Page 32
33 Page 33
34 Page 34
35 Page 35
36 Page 36
37 Page 37
38 Page 38
39 Page 39

Краткое содержание

Страница 3 - Инструкция по эксплуатации и техобслуживанию. Бензогенератор; Информация об опасности

Инструкция по эксплуатации и техобслуживанию. Бензогенератор . стр. 2 Уважаемый покупатель!Компания выражает Вам свою глубочайшую признательность за приобретение генератора. Изделия под торговой маркой постоянно усовершенствуются и улучшаются.Поэтому технические характеристики и дизайн могут менятьс...

Страница 4 - Ответственность оператора; Знать, как быстро остановить генератор в случае аварии.; Опасность угарного газа; Не закрывайте генератор какой-либо конструкцией.

Инструкция по эксплуатации и техобслуживанию. Бензогенератор . стр. 3 средствами управления генератором и соблюдая безопасные процедуры работы. Ответственность оператора • Знать, как быстро остановить генератор в случае аварии. • Понимать, как надо использовать все средства управления (рычаги) генер...

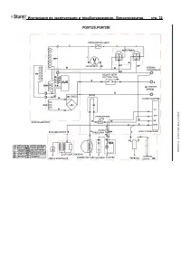
Страница 5 - Обозначение деталей

Инструкция по эксплуатации и техобслуживанию. Бензогенератор . стр. 4 • В ходе работы глушитель очень сильно нагревается и остается горячим в течение определенного времени после остановки двигателя. Будьте осторожны и не прикасайтесь к глушителю, пока он горячий. Дайте двигателю остыть, перед тем, к...

Sturm Генераторы Инструкции