Страница 2 - Гарантийный талон
Руководствопо эксплуатации Гарантийный талон Перед началом эксплуатации воздухонагревателя внимательноизучите данное руководство и храните его в доступном месте. BHDN-21S Генератор горячего воздуха дизельный(воздухонагреватель) АB 59
Страница 3 - Содержание; Используемые обозначения
2 2 Используемые обозначения 3 Правила безопасности 4 Общие указания 4 Указания по технике безопасности 6 Устройство прибора 10 Управление прибором 10 Техническое обслуживание 11 Технические характеристики 11 Комплектность 12 Поиск и устранение неисправностей 13 Хранение и транспортировка 13 Срок сл...
Страница 4 - Правила безопасности
Правила безопасности Правила безопасности ВНИМАНИЕ! • При эксплуатации тепловой пушки соблю- дайте общие правила безопасности при пользовании электроприборами. • Электрообогреватель является электри- ческим прибором и. как всякий прибор, его необходимо оберегать от ударов, попадания пыли и влаги. • ...
Страница 5 - Назначение; Общие указания
• Использовать только в хорошо вентилиру- емых помещениях. Недостаточный уровень вентиляции может привести к отравлениям угарным газом, задымлениям, пожарам. • Не заправляйте топливный бак во время работы пушки. Убедитесь что пушка выклю-чена, пламя погасло, потом пэоиэведите за-правку. Опасность по...
Страница 6 - Указания по технике безопасности
Указания по технике безопасности • Не используйте теплогенератор в подвалах и других помещениях, находящихся ниже уровня земли. • Данный теплогенератор предназначен толь- ко для промышленного использования. • Теплогенератор не должен использоваться в непосредственной близости от взрывоо-пасных вещес...
Страница 11 - Управление прибором; Подготовка к эксплуатации; Техническое обслуживание
10 Управление прибором Управление прибором Подготовка к эксплуатации Эксплуатация теплогенератора должна осу-ществляться в диапазоне рабочих температур от минус 10°С до плюс 40°С.Извлечь теплогенератор из упаковки. В случае пребывания на холоде теплогенератор дол-жен быть выдержан в рабочих климатич...
Страница 12 - Текущий ремонт; Техническое характеристики
11 Техническое обслуживание Техническое обслуживание компрессора и воздушных линий Каждые 150 часов эксплуатации проверяйте воздуховод и топливопроводы. Они должны быть герметичны.Раз в сезон проверяйте ротор (29) и щетки (30) компрессора. Во время технического обслужи-вания не бросайте детали компр...
Страница 13 - Поиск неисправностей; Таблица 2; Таблица 3
12 Поиск неисправностей Поиск и устранение неисправностей Возможные неисправности приведены в таб-лицах 2 и 3. Таблица 2 Неисправность Причина А Мотор теплогенератора не включается 1,2,,,, B Мотор теплогенератора включается, но срабатывает предохранительный механизм. ,,9,10,11,12,1,1 C Дизельный теп...
Страница 14 - Хранение и транспортировка; Общие правила; рок службы
1 Хранение и транспортировка № Причина Устранение 11. Срабатывает термостат200°С и отключает дизельный генератор Входное/выходное отверстия дизельного теплогенератора загрязнены или заблокированы. При необходимости почистите.Убедитесь, что воздушный поток проходит через теплогенератор свободно. 12. ...
Страница 15 - Сертификация; Дата изготовления; ертификация
1 видетельство о приемке и упаковывании Упаковывание произвел __________________________ __________________________________ (личная подпись) (расшифровка подписи) М.П. «_____» ______________________ 20__г.. Сертификация мер безопасности и не представляет опаснос-ти для жизни, здоровья людей и окруж...
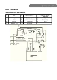
Страница 16 - Электрическая схема принципиальная; Приложение
1 Приложение Электрическая схема принципиальная Приложение A Фаза IT Трансформатор 0% TS Разъем для выносного термостата N Ноль LT Термостат 200°С R Реле Е Земля PL Контрольная лампочка CP Конденсатор DS Соленоид МS Выключатель М Мотор FT Термостат 0°С PC Фотодатчик
Страница 18 - ГАРАНТИЙНЫЙ ТАЛОН
ГАРАНТИЙНЫЙ ТАЛОН Нстщий дкмент не рничивет ределенные зкнм рв требителей,н длнет и тчнет вренные зкнм бзтелств, редлщие слшение стрн либ двр Пздралем Вас с прретенем тенк тлнг каеста! Внимательно ознакомьтесь с гарантийным та...