Страница 3 - Руководство пользователя; Введение
Руководство пользователя Предупреждающие символы и правила техникибезопасности Названия основных деталей котла 4 9 Введение Панель управления Функция «Отопление» Функция «Таймер» для режима отопления Установка и отмена функции «Вне дома» Коды ошибок 10 11 12 13 14 Эксплуатация Функция защиты от пере...
Страница 4 - Предупреждающие символы и правила техники безопасности; Инструкция по соблюдению техники безопасности; Каждое изображение; Запрещено
Предупреждающие символы и правила техники безопасности 4 Инструкция по соблюдению техники безопасности 1. В данном руководстве в целях безопасной эксплуатации изделия для обозначения степени опасности использованы знаки «ОПАСНО», «ОСТОРОЖНО», «ВНИМАНИЕ» (см. таблицу ниже). 2. Несоблюдение описанных ...
Страница 5 - Перед началом эксплуатации соблюдайте меры безопасности; Обязательные
Перед началом эксплуатации соблюдайте меры безопасности 5 Использование предохранителя утечки тока на землю и кабеля необходимой емкости Огнеопасно! Подсоедините к надежному источнику электропитания! Используйте котел только в целях отопления и горячего водоснабжения. Монтаж электропроводки следует ...
Страница 6 - Перед началом эксплуатации; При работе котла необходимо открыть распределительные краны
Перед началом эксплуатации 6 Открыт Закрыт Воздушный Клапан При работе котла необходимо открыть распределительные краны Установка, транспортировка котла и все связанные с этим виды работ должны осуществляться только квалифицированными специалистами. 1. Когда все распределительные клапаны закрыты, от...
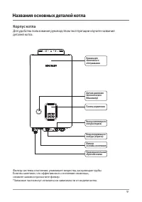
Страница 9 - Названия основных деталей котла; Корпус котла
Названия основных деталей котла Корпус котла Для удобства пользования руководством эксплуатации изучите названиядеталей котла. 9 Фильтр системы отопления: улавливает вещества, засоряющие трубы.Если вы заметили, что эффективность отопления снизилась,снимите зажим и прочистите фильтр.*Запасные части м...
Страница 10 - Панель управления; При нажатии на кнопку
Панель управления Для удобства пользования руководством эксплуатации изучите названиякаждой части панели управления 10 Вкл./Выкл. питания котла При нажатии на кнопку “Питание” загорится ЖК-дисплей. Если вы повторно нажмёте кнопку “Питание”,ЖК-дисплей погаснет, и работа котлапрекратится. Вне дома Вкл...
Страница 11 - Функция «Отопление»; «Отопление» до появления
Функция «Отопление» 11 1. Нажимайте кнопку «Отопление» до появления значка «Отопление» 2. При помощи кнопок « + » и « - » установите желаемую температуру. При выборе режима Отоплениес регулированием температуры теплоносителя соответствующийзначок мигает надисплее. Во время мигания кнопки «Отопление»...
Страница 12 - Функция «Таймер» для режима отопления
Функция «Таймер» для режима отопления 12 Данная функция позволяет установить временной промежуток в диапазоне от 0 до 12 часов,при котором котел будет работать в течение 30 минут, а затем останавливаться наустановленное пользователем время. Затем снова следует цикл работы котла в течение 30 минут. 1...
Страница 13 - Установка и отмена функции «Вне дома»
Установка и отмена функции «Вне дома» 13 Данная функция удобна в летний период, когда используется только горячая вода,или когда жильцы дома отсутствуют. В данном режиме работают все функции безопасности,а также функция защиты от перемерзания.. 1. Нажмите кнопку «Вне дома». 2. Нажмите кнопку «Вне до...
Страница 14 - Регулировка температуры горячей воды; (при наличии отдельного внешнего резервуара для горячей воды); При установке датчика температуры резервуара для ГВС; Нажмите кнопку регулировки
Регулировка температуры горячей воды (при наличии отдельного внешнего резервуара для горячей воды) При установке датчика температуры резервуара для ГВС При установке аквастата При использовании аквастата, температура ГВС регулируется непосредственно на нем, регулировки на лицевой панели отстутствуют...
Страница 15 - Функция защиты от перемерзания; Меры предосторожности от перемерзания системы в зимний период
Подключите котел к электросети! Теплоизоляция Открыть вентили Функция защиты от перемерзания Меры предосторожности от перемерзания системы в зимний период 15 1. Убедитесь, что питание поступает к котлу. Защита от перемерзания работает от электричества. 3. Не закрывайте вентили на трубах подачи отопл...
Страница 16 - Другие функции и информация по техобслуживанию; Функция предотвращения «прикипания» циркуляционного насоса
Другие функции и информация по техобслуживанию Функция предотвращения «прикипания» циркуляционного насоса 16 1. Функция предотвращения «прикипания» циркуляционного насоса уже встроена в электрический котел мгновенного нагрева и включается автоматически. 2. Если котел не использовался в течение длите...
Страница 18 - Способ чистки фильтра системы отопления; Слейте отопительную воду из
Способ чистки фильтра системы отопления 18 Включите электропитание фильтра œŌŒŔŘ фильтра œŌŒŔŘ Если наблюдается снижение производительности отопления, это может говорить о засоренности труб, поэтому следует провести чистку фильтра системы отопления. 1. Отключите электропитание. 2. Слейте отопительну...
Страница 19 - Прежде, чем обращаться в сервисный центр, ознакомьтесь с данным; Признак
Необходимые действия перед обращением в службу поддержки Прежде, чем обращаться в сервисный центр, ознакомьтесь с данным разделом. 19 При неисправности котла перед обращением в сервисный центр выполните следующие действия:если горит индикатор «Авария» и на дисплее отображается код неисправности, опр...
Страница 20 - Коды ошибок; Коды ошибок в работе котла; Код
Коды ошибок Коды ошибок в работе котла 20 При обнаружении каких-либо неисправностей перед обращением в службу послепродажногообслуживания или в сервисную службу выполните следующие действия:если горит индикатор «Авария» и на дисплее отображается код неисправности, определите причинунеисправности по ...
Страница 23 - Перед началом установки соблюдайте меры безопасности
23 Перед началом установки соблюдайте меры безопасности Использование предохранителя утечки тока на землю и кабеля необходимого сечения Несоблюдение правил техникибезопасности создает угрозу для жизни или получения серьезных травм Обязательные действия Осторожно! Устанавливайте котел исключительно в...
Страница 25 - Требования по установке; данным; было никаких препятствий.; Вода для отопления; образования; Несоблюдение нижеприведенных требований может привести к
25 Требования по установке 1. Для быстрой и безопасной установки котла внимательно ознакомьтесь с данным руководством. 2. Убедитесь в том, что котел соответствует эксплуатационным целям, своему назначению и отопливаемой площади.3. Монтаж трубопровода - соединяйте трубы строго горизонтально или строг...
Страница 26 - Габаритные размеры котла
26 Габаритные размеры котла *Размер соединительных труб см. в разделе «Технические характеристики котла». Котел установите ровно, без уклона. Для ремонта и техосмотраследует оставить не менее 60см расстояние по бокам и снизу,и не менее 50см сверху. Внимание! 600 600 695 500 36 245 98 168 86 400 Пред...
Страница 27 - Установка котла; материалом толщиной 3мм.
27 Установка котла 1. Устанавливайте котел ровно, без уклона.2. Монтируйте котел на стене из негорючих материалов, способной выдержать массу котла. 3. Стена из горючих материалов должна быть изолирована огнеупорным материалом толщиной 3мм. 4. Проверьте, подходит ли используемый крепеж для конкретной...
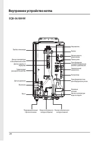
Страница 28 - Внутреннее устройство котла
28 Внутреннее устройство котла EQB-06/08HW Корпус Герметичный расширительный бак Датчик температуры теплообменника котла Пробка слива воды Датчик давления Насос Электрический замыкатель Панель реле Контроллер Трансформатор тока для обнаружения утечек Датчик температуры воды на подаче Вход отопительн...
Страница 30 - Стандартное соединение труб
30 Стандартное соединение труб Передняя панель котла При соединении трубразъемные соединения Воздушник подача воды Коллектор отопительногоконтура Отопительный прибор Обязательно к исполнению. Обязательные действия
Страница 31 - Монтаж водопроводных, отопительных труб и труб ГВС
31 Монтаж трубопровода Монтаж электропроводки Монтаж водопроводных, отопительных труб и труб ГВС 1. Во время монтажа разделяйте водопроводные и отопительные трубы. Используйте сертифицированные трубы, изготовленные из металла, способные выдерживать высокие температуры и давление воды. 2. Все открыты...
Страница 32 - Сечение кабеля питания и емкость автоматического выключателя
32 3. При подключении силового кабеля используйте сечение, соответствующее электроемкости котла, а также обязательно установите отдельный автоматический выключатель (для электропроводки). 4. Надежно фиксируйте проводку специальными болтами или винтами для электропроводки. Ненадежная фиксация проводо...
Страница 33 - Схема электрических соединений; -фазная электропроводка
33 Схема электрических соединений EQB-06/08HW ƚ 3-фазная электропроводка ƚ Однофазная электропроводка ƚ 3-фазная электропроводка ƚ Однофазное соединение (за исключением EQB-15HW) Клеммная колодка E ЗЕМЛЯ Котел Рапределительный щит Котел Рапределительный щит Автоматический выключатель Автоматический ...
Страница 35 - Ввод в эксплуатацию; Монтаж трубопровода; Проверка готовности к пуску
35 Ввод в эксплуатацию Монтаж трубопровода ӎ Проверка теплопроизводительности котла(сравнение с заявленной на паспортнойтабличке) Ӝ Поднять рычаг автоматического выключателя ӎ Проверить на утечку гидравлическую часть ӎ Соответствует ли электрическоеподключение модели котла (380/230В) Ӝ При помощи му...
Страница 36 - Внешний резервуар для горячей воды
36 Внешний резервуар для горячей воды При использовании внешнего резервуара (бойлера косвенного нагрева) для горячей воды необходимо установить DIP-переключатель 2-1 в положении ВКЛ.(ON). Дополнительно для подключения резервуара следует присоединить подходящий датчик температуры ГВС (подключается к ...
Страница 37 - сторон кабеля, на которых указанно «EXTERNAL TANK THERMISTOR»
37 Способ установки термистора/ аквастата (Aquastat) 2. При установке аквастата необходимо соеденить контакт аквастата к терминальному блоку контроллера COND2. Путем установки Dip-переключателя 2-4 возможна настройка работы аквастата через контакт А и термистра через контакт В. Далее следует в завис...
Страница 38 - Функция «Приоритет горячей воды»
38 Функции при наличии внешнего резервуара для горячей воды Функция «Приоритет горячей воды» ā При подключении к внешнему резервуару, даже если включен режим отопления, приоритет отдается горячей воде. (Если температура воды резервуара ниже заданной температуры, отдается приоритет нагреву воды внешн...
Страница 39 - Когда на дисплее загорается код ошибки
39 Коды ошибок Когда на дисплее загорается код ошибки Когда котел прекращает свою работу, на передней панели загорается индикатор «Авария» и на дисплее высвечивается код ошибки, следуйте приведенным ниже способам самодиагностики и снова запустите котел (перезапуск котла можно осуществить, опустив, а...
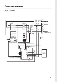
Страница 40 - Электрическая схема
40 Электрическая схема EQB-06/08HW CT CT S T N Панель реле Корпус Электрический замыкатель R Клеммная колодка ЗЕМЛЯ Трансформатор тока для обнаружения утечек Трансформатор тока для обнаружения неисправности нагревателя P PS Панель управления предохранитель380В3A Нагреватель EBC101 C ONU1 C ONK1 C ON...
Страница 43 - Способ подпитки воды
43 Способ подпитки воды Порядок заполнения аппарата водой при вводе в эксплуатацию, либо при пониженииуровня во время работы (ошибки 02, 11): вентиль открыт подпиточный кран сливной кран t ʉʗʛʚʞʨʛʧʲʭʨʤʘʫʤʚʵʯʛʛʚʖʘʡʛʣʞʛʘʘʤʚʤʥʦʤʘʤʚʛʚʤʧʨʖʨʤʭʣʤʚʡʵʥʤʚʥʞʨʠʞʧʞʧʨʛʢʱʤʨʤʥʡʛʣʞʵt ʄʨʠʡʴʭʞʨʛʳʡʛʠʨʦʤʥʞʨʖʣʞʛʠʤʨʡʖt ɺʤ...
Страница 44 - Функция управления мощностью котла; кнопку “Вне дома” с кнопкой “+” и
44 Функция управления мощностью котла Во время работы электрического котла можно управлять его мощностью следующим способом. EQB - 06HW EQB - 08HW EQB - 12HW EQB - 15HW EQB - 18HW EQB - 21HW EQB - 24HW Устройство нагревателя 2kW×3 2.67kW ×3 2kW×6 2.5kW×6 2kW×9 2.5kW×6 2kW×3 2.67kW ×9 Теплоемкость в ...
Страница 45 - При использовании/отмене отопительных функций через
45 Отопительные функции при использовании комнатного термостата При использовании/отмене отопительных функций через термостат, возможно применять нижеследующие способы. 1. Соедините кабель, снятый с панели, с термостатом. 3. При использовании, регулируя кнопки “+” и “-”, выберите “1” и нажмите кнок...
Страница 46 - установки DIP-переключателя; DIP-переключатель 1 – запрещается изменять установки
46 установки DIP-переключателя Ć DIP-переключатель 1 – запрещается изменять установки Ć DIP-переключатель - опция No. Описание Функция ВКЛ ВЫКЛ 1-1 Ввод в эксплуатацию Ввод в эксплуатацию (работа макс. 2 часа) Нормальная работа 1-2 Тип котла Комби Только отопление 1-3 Установить Страну Установка стр...
Страница 47 - установки DIP-переключатель; Установка страны
47 установки DIP-переключатель Настройка теплоемкости DIP-переключатель 1-6 1-7 1-8 6 ВЫКЛ ВЫКЛ ВЫКЛ 8 ВЫКЛ ВЫКЛ ВКЛ 12 ВЫКЛ ВКЛ ВЫКЛ 15 ВЫКЛ ВКЛ ВКЛ 18 ВКЛ ВЫКЛ ВЫКЛ 21 ВКЛ ВЫКЛ ВКЛ 24 ВКЛ ВКЛ ВЫКЛ Выше установленного ВКЛ ВКЛ ВКЛ Ć Установка страны 1-3 1-4 Россия ВЫКЛ ВЫКЛ Китай ВКЛ ВКЛ Ć DIP-перек...
Страница 48 - Технические характеристики
48 Технические характеристики Модель Единицы измерения EQB- 06HW EQB- 08HW EQB- 12HW EQB- 15HW EQB- 18HW EQB- 21HW EQB- 24HW Тепловая мощность кВт 6 8 12 15 18 21 24 Потребляемая мощность кВт 6.1 8.1 12.1 15.1 18.1 21.1 24.1 Электрические параметры В 3-фазный 380В, 50Гц, 4-жильный кабель Однофазный ...