Страница 3 - SWT
Уважаемый покупатель! Поздравляем Вас с приобретением новой тепловой завесы. При правильном обращении она прослужит Вам долгие годы. Вся продукция торговой марки Hotrix производится в соответствии с международными и российскими стандартами безопасности и качества. Перед использованием тепловой завес...
Страница 4 - ТРЕБОВАНИЯ БЕЗОПАСНОСТИ; относится по классу
4 1.5 Внимание! Приобретая завесу! - убедитесь в наличии штампа магазина и даты продажи в отрывном талоне на гарантийный ремонт; - убедитесь в том, чтобы заводской номер на этикетке соответствовал номеру, указанному в свидетельстве о приемке и отрывном талоне на гарантийный ремонт; - проверьте компл...
Страница 5 - Таблица 1; ТЕХНИЧЕСКИЕ ХАРАКТЕРИСТИКИ
5 Модели Технические характеристики SWT -12 . 20 00 SWT -18 . 20 00 SWT -24 . 2 00 0 Номинальное напряжение, В ~ Гц Потребляемая мощность, кВт Режим нагрева 1 Режим нагрева 2 Масса, кг, не более Срок службы Номинальный ток, А 3 Производительность, м /ч, не менее Увеличение температуры воздуха на вых...
Страница 6 - ПОДГОТОВКА К РАБОТЕ; Модель завесы; Параметры электросети
6 6. ПОДГОТОВКА К РАБОТЕ 6.1 Перед проведением монтажных работ необходимо внимательно ознакомится требованиями настоящего Руководства. 6.2 К монтажу и подключению завесы допускается специально подготовленный персонал,имеющий допуск на проведение работ с электрооборудованием напряжением до 1000 В и о...
Страница 7 - II; в месте установки пульта
7 7. ПОРЯДОК РАБОТЫ 1 - сетевой выключатель 2 - переключатель режимов нагрева 3 - терморегулятор Рис. Пульт управления 7.1 Перед включением завесы диск терморегулятора 3 (см. рис.1) должен быть повернут по часовой стрелке в крайнее положение. Переключатель 1 должен находитс в положении OFF . 7.2 Под...
Страница 9 - ВОЗМОЖНЫЕ НЕИСПРАВНОСТИ И МЕТОДЫ ИХ УСТРАНЕНИЯ
9 10. ВОЗМОЖНЫЕ НЕИСПРАВНОСТИ И МЕТОДЫ ИХ УСТРАНЕНИЯ 10.1 Перечень возможных неисправностей приведен в таблице 3. Таблица 3 Характер неисправности Воздушный поток не нагревается Снизилась скорость воздушного потока, наружный воздух легко проникает в помещение Примечание: Для устранения неисправносте...
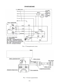
Страница 10 - ПРИЛОЖЕНИЕ; Рис. 1 Габаритные и установочные размеры
10 11. СВИДЕТЕЛЬСТВО О ПРИЕМКЕ И УПАКОВЫВАНИИ 11.1 Воздушно-тепловая завеса SWT -_______ заводской №____________, изготовлена и принята в соответствии с обязательными требованиями: ГОСТ IEC 60335-2-30-2013 и техническим условиям КПРН.681935.001ТУ. и признана годной для эксплуатации. Воздушно- теплов...