HOTRIX СТИЧ HX SWZ6.1000 - Инструкция по эксплуатации

HOTRIX СТИЧ HX SWZ6.1000

Обогреватель HOTRIX СТИЧ HX SWZ6.1000 - инструкция пользователя по применению, эксплуатации и установке на русском языке. Мы надеемся, она поможет вам решить возникшие у вас вопросы при эксплуатации техники.

Если остались дополнительные вопросы — свяжитесь с нами через контактную форму.

1 Страница 1
2 Страница 2
3 Страница 3
4 Страница 4
5 Страница 5
6 Страница 6
7 Страница 7
8 Страница 8
9 Страница 9
10 Страница 10
11 Страница 11
12 Страница 12
13 Страница 13
14 Страница 14
15 Страница 15
16 Страница 16
17 Страница 17
18 Страница 18
Страница: / 18

Содержание:

  • Страница 3 – Уважаемый покупатель!; Hotrix; Вертикальная
  • Страница 4 – ТРЕБОВАНИЯ БЕЗОПАСНОСТИ; относится по классу
  • Страница 5 – ТЕХНИЧЕСКИЕ ХАРАКТЕРИСТИКИ; Таблица 2; Пульт управления
  • Страница 6 – ПОДГОТОВКА К РАБОТЕ; Модель завесы
  • Страница 7 – OFF
  • Страница 8 – ON; II; в месте установки пульта
  • Страница 9 – ВОЗМОЖНЫЕ НЕИСПРАВНОСТИ И МЕТОДЫ ИХ УСТРАНЕНИЯ; SWZ; SWZ; Устранить обрыв; перемещения упаковки завесы внутри транспортного средства.
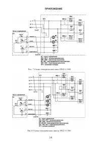
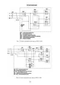
  • Страница 11 – ПРИЛОЖЕНИЕ; Рис. 1 Габаритные и установочные размеры; МОДЕЛЬ; Рис. 2 Схема подключения завесы
Загрузка инструкции

SWZ

-

2.500

SWZ-3.600
SWZ-5.800

SWZ-6.1000
SWZ-9.1500

РУКОВОДСТВО ПО ЭКСПЛУАТАЦИИ

ВОЗДУШНО-ТЕПЛОВАЯ ЗАВЕСА

"Загрузка инструкции" означает, что нужно подождать пока файл загрузится и можно будет его читать онлайн. Некоторые инструкции очень большие и время их появления зависит от вашей скорости интернета.

Краткое содержание

Страница 3 - Уважаемый покупатель!; Hotrix; Вертикальная

Уважаемый покупатель! Поздравляем Вас с приобретением новой тепловой завесы. При правильном обращении она прослужит Вам долгие годы. Вся продукция торговой Hotrix марки производится в соответствии с международными и российскими стандартами безопасности и качества. Перед использованием тепловой завес...

Страница 4 - ТРЕБОВАНИЯ БЕЗОПАСНОСТИ; относится по классу

1.5 Завеса предназначена для эксплуатации в закрытых помещениях с температурой 0 воздуха от 1 до 40 С, в условиях, исключающих попадание на нее воды и атмосферных осадков (климатическое исполнение УХЛ 3.1). 1.6 Степень защиты оболочки IP20 (защищена от доступа пальцем к опасным частям, но нет защиты...

Страница 5 - ТЕХНИЧЕСКИЕ ХАРАКТЕРИСТИКИ; Таблица 2; Пульт управления

5 Таблица 1 3.1 Технические характеристики указаны в таблице 1. 3. ТЕХНИЧЕСКИЕ ХАРАКТЕРИСТИКИ Модели Технические характеристики SWZ 3.600 SWZ 5.800 SWZ 6.1000 SWZ 9.1500 Номинальное напряжение, В ~ Гц Потребляемая мощность, кВт Режим нагрева 1 Режим нагрева 2 Масса, кг, не более Срок службы Номиналь...

Характеристики

Другие модели - Обогреватели HOTRIX

Все обогреватели HOTRIX