Страница 3 - Уважаемый покупатель!; Hotrix; Вертикальная
Уважаемый покупатель! Поздравляем Вас с приобретением новой тепловой завесы. При правильном обращении она прослужит Вам долгие годы. Вся продукция торговой Hotrix марки производится в соответствии с международными и российскими стандартами безопасности и качества. Перед использованием тепловой завес...
Страница 4 - ТРЕБОВАНИЯ БЕЗОПАСНОСТИ; относится по классу
1.5 Завеса предназначена для эксплуатации в закрытых помещениях с температурой 0 воздуха от 1 до 40 С, в условиях, исключающих попадание на нее воды и атмосферных осадков (климатическое исполнение УХЛ 3.1). 1.6 Степень защиты оболочки IP20 (защищена от доступа пальцем к опасным частям, но нет защиты...
Страница 5 - ТЕХНИЧЕСКИЕ ХАРАКТЕРИСТИКИ; Таблица 2; Пульт управления
5 Таблица 1 3.1 Технические характеристики указаны в таблице 1. 3. ТЕХНИЧЕСКИЕ ХАРАКТЕРИСТИКИ Модели Технические характеристики SWZ 3.600 SWZ 5.800 SWZ 6.1000 SWZ 9.1500 Номинальное напряжение, В ~ Гц Потребляемая мощность, кВт Режим нагрева 1 Режим нагрева 2 Масса, кг, не более Срок службы Номиналь...
Страница 6 - ПОДГОТОВКА К РАБОТЕ; Модель завесы
6 6. ПОДГОТОВКА К РАБОТЕ 6.1 Перед проведением монтажных работ необходимо внимательно ознакомится требованиями настоящего Руководства. 6.2 К монтажу и подключению завесы допускается специально подготовленный персонал,имеющий допуск на проведение работ с электрооборудованием напряжением до 1000 В и о...
Страница 7 - OFF
7 7. ПОРЯДОК РАБОТЫ 1 - клавиша включения вентиляторов 2,3 - клавиши включения электронагревателей Рис. 1 Панель управления 7.1 Управление работой завес SWZ 3.600 и SWZ 5.800 7.1.1 Перед включением завесы клавиши переключателей должны находится в положении “0”. 7.1.2 Вставьте вилку шнура питания в р...
Страница 8 - ON; II; в месте установки пульта
8 8. ТЕХНИЧЕСКОЕ ОБСЛУЖИВАНИЕ 9.ТРАНСПОРТИРОВАНИЕ И ХРАНЕНИЕ 8.1 При соблюдении требований безопасности и правил эксплуатации завеса не требует специального технического обслуживания. 8.2 Необходимо периодически ( не реже одного раза в месяц ) производить чистку от пыли и загрязнений передней перфор...
Страница 9 - ВОЗМОЖНЫЕ НЕИСПРАВНОСТИ И МЕТОДЫ ИХ УСТРАНЕНИЯ; SWZ; SWZ; Устранить обрыв; перемещения упаковки завесы внутри транспортного средства.
9 10. ВОЗМОЖНЫЕ НЕИСПРАВНОСТИ И МЕТОДЫ ИХ УСТРАНЕНИЯ 10.1 Перечень возможных неисправностей приведен в таблице 4. Таблица 4 Характер неисправности Воздушный поток не нагревается Снизилась скорость воздушного потока, наружный воздух легко проникает в помещение Примечание: Для устранения неисправносте...
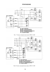
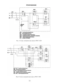
Страница 11 - ПРИЛОЖЕНИЕ; Рис. 1 Габаритные и установочные размеры; МОДЕЛЬ; Рис. 2 Схема подключения завесы
ПРИЛОЖЕНИЕ 11 Рис. 1 Габаритные и установочные размеры ТЗС-306ТЗС-508 ТЗС-610ТЗС-915 МОДЕЛЬ А 530550770 1250 В 33,5130174 173,5 L 597810 1118 1597 Рис. 2 Схема подключения завесы SWZ 5.800 Размеры в миллиметрах