Страница 2 - Общие указания; предпродажную подготовку, которая включает:; Требования безопасности; прочих компонентов системы
1 Общие указания 1.1 Приборы являются стационарными отопительными приборами и предназна- чены для отопления жилых, бытовых, производственных, сельскохозяйственных и других помещений. Прибор может применяться совместно с другими источниками теплоснабжения в качестве основного или резервного. 1.2 Приб...
Страница 4 - Комплектность; - прибор ЭВАН PRACTIC; Технические данные; IEK
! 2.13 Необходимо отключать прибор от электрической сети автоматическим выклю- чателем на время: - его очистки от пыли (с помощью сухой щетки или пылесоса);- влажной уборки в районе прибора. Если вода или грязь попала на прибор: воду (грязь) собрать мягкой салфеткой, увлажненной поверхности дать про...
Страница 6 - Таблица 2; Устройство прибора; ЭВАН
4. 6 Изменение мощности прибора реализуются путем автоматического включе- ния/отключения необходимого числа трубчатых электронагревателей (ТЭНов). Макси-мальная мощность прибора может быть ограничена пользователем вручную путем выбора соответствующей команды меню настройки на пульте управления прибо...
Страница 8 - Порядок извлечения блока управления показан на рис. 2.; Рисунок 2. Порядок извлечения блока управления.; Вид прибора со снятым кожухом в исполнениях ЭВАН; Рисунок 3. Прибор ЭВАН
- 8 - Порядок извлечения блока управления показан на рис. 2. Рисунок 2. Порядок извлечения блока управления. С помощью тонкой шлицевой отвертки следует отжать защёлки, выдвинуть блок управления из окна и, нажав на фиксатор разъема соединительного кабеля, отсоединить его от блока управления. После эт...
Страница 9 - Рисунок 4. Прибор ЭВАН
Прибор состоит из: задней панели ( 5 ) с установленными на ней: зажимом заземле- ния ( 6 ) для подключения пользователя; котлом в теплоизоляции (7), имеющим входной (8) и выходной (9) патрубки со внутренней резьбой G 1 ⁄ . Котел имеет один блок ТЭН со штуцером G1 ⁄ (ЭВАН PRACTIC -3... -9 ), один бло...
Страница 10 - Рисунок 5. Подключение к разъёмам на плате.; представляют собой отсоединяемые от платы блоки винто-; разъём ХТ1; предназначен для подключения датчика комнатной температу-
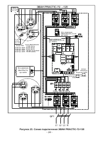
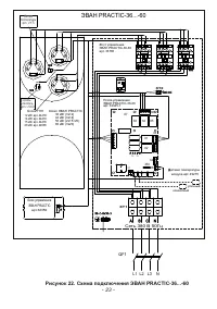
Основными отличиями изделий ЭВАН PRACTIC -36 ... -120 от изделий мощностью 3...28 кВт является увеличенный размер котла (20), управление мощностью посредством трёх (для приборов мощностью 36 ... 60 кВт) или шести (для приборов мощностью 72 ... 120 кВт) электромагнитных контакторов (21), которые, в с...
Страница 11 - MY HEAT GSM, MY HEAT SMART; разъём; EVAN AQUA; разъём ХТ5; Дисплей. Осуществляет индикацию текущих
5.1 0 .2 разъём ХТ2 предназначен для подключения датчика уличной температуры воздуха. Датчик входит в комплект. Важна полярность! К правому контакту подсоеди-нять общий провод датчика (черного цвета). Датчик желательно разместить на северо-восточной стене здания, в защищённом от прямых солнечных луч...
Страница 12 - Структура режимов дисплея блока управления.; .2 Переключение между информационными окнами о суще ствляется с; Рисунок 7; к о т е л в о з д у х; Н О РМ А
2 Клавиша перехода в основное меню « MENU ». При нажатии осуществляется вызов основного меню, либо осуществляется переход из основного меню (или подменю) в режим главного окна. В режиме настройки недельных графиков (см. ниже) осуществляет выбор режима температуры из числа предустановленных (Ткомф/Тэ...
Страница 13 - Т воды; ТЭНов; Туличн
2 - Текущий режим работы. Может принимать одно из следующих семи значений: «выключен», «выхдн. день», «рабоч день» , «эконом» , «недельный», «комнатный», «отопление»; 3 - Текущее время и день недели в формате «дн ЧЧ:ММ:СС»; 4 - Текущие показания уличного датчика температуры (если подключен); 5 - Тек...
Страница 14 - Подготовка к работе; Монтаж и подключение
- 14 - 6 Подготовка к работе 6.1 Монтаж и подключение 6.1.1 Подключение к сети осуществляется в установленном порядке. Монтаж и подключение прибора осуществляется исключительно организацией (организациями), имеющей право на производство данных видов работ, зарегистрированной в соотве-тствующих орган...
Страница 15 - PRACTIC; Гидравлическая схема отопительной системы; Ус т а н о в ка з а п о р н о й а рм а тур ы н а т ру бо п р о вод е , со ед и н я ю щ ем
- 15 - 6. 1 . 5 Перед монтажом прибора проверьте правильность и качество монтажа системы отопления. Автономная система отопления должна содержать:- прибор ЭВАН PRACTIC ; - отопительные приборы (радиаторы);- циркуляционный насос;- мембранный расширительный бак (экспанзомат);- кран сливной;- манометр;...
Страница 17 - Прибор должен быть смонтирован на стенах и сооружениях, в хорошо
- 1 7 - 2 36 9 236 5 2 6 0 1 G -B 37 1 10 6 371 26 106 7 5 150 75 64 106 80 G1¹ ⁄ -B Рисунок 16. Габаритные и присоединительные размеры прибора ЭВАН PRACTIC -3 ... -28 6. 1.13 Прибор должен быть смонтирован на стенах и сооружениях, в хорошо освещенных помещениях. Для возможности реализации естествен...
Страница 19 - Блоки ТЭН; Котел ЭВАН
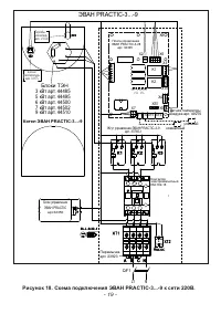
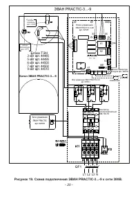
Рисунок 18 . Схема подключения ЭВАН PRACTIC-3...-9 к сети 220В. - 19 - KM-102-18 SK2 SK1 4 4 1 XT1 SK2 SK1 Блоки ТЭН Котел ЭВАН PRACTIC -3 ... -9 3 кВт арт. 444855 кВт арт. 444956 кВт арт. 445007 кВт арт. 445029 кВт арт. 44510 S V S1 X3 X1 X7 X 1 X T4 X5 X 4 X1 XT5 X T3 XT1 X8 K1 K2 XT2 V S3 V S5 V ...
Страница 20 - Рисунок
Плата управления ЭВАН PRACTIC-3-28 арт. 32345 KM-102-18 SK2 SK1 4 SK2 SK1 Блоки ТЭН Котел ЭВАН PRACTIC -3 ... -9 3 кВт арт. 444855 кВт арт. 444956 кВт арт. 445007 кВт арт. 445029 кВт арт. 44510 S V S1 X3 X1 X7 X 1 X T4 X5 X 4 X1 XT5 X T3 XT1 X8 K1 K2 XT2 V S3 V S5 V S2 V S4 X 2 X 6 К 3 К2 К1 Датчики...
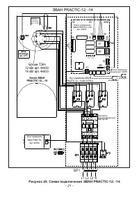
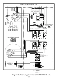
Страница 21 - Рисунок 20. Схема подключения ЭВАН
Рисунок 20. Схема подключения ЭВАН PRACTIC-12; -14 . - 2 1 - KM-102-18 4 S K1 Блоки ТЭН Котел ЭВАН PRACTIC - 12... - 14 12 кВт арт. 444 30 14 кВт арт. 444 33 S V S1 X3 X1 X7 X 1 X T4 X5 X 4 X1 XT5 X T3 XT1 X8 K1 K2 XT2 V S3 V S5 V S2 V S4 X 2 X 6 К 2 К1 К3 Жгут управления ЭВАН PRACTIC - 12...-14 арт...
Страница 25 - Заполнение системы отопления.; Указания по эксплуатации
- 25 - 6. 1.14 Подключение датчиков внешних устройств в соответствие с п. 5. 10 . Рекомендуется подключить оба датчика температуры воздуха, входящие в комплект. Это повысит точность работы прибора, снизит энергозатраты и повысит срок службы. 6. 1 .1 5 В приборах ЭВАН PRACTIC - 3P ... -28 P насос явл...
Страница 26 - Характеристика режимов работы:; Выключен – режим работы прибора, когда отопление помещения не
- 26 - 7.3 Характеристика режимов работы: 7.3.1 Выключен – режим работы прибора, когда отопление помещения не требуется. Нагрев отключается если температура в помещении выше, чем +5 ºС и температура теплоносителя выше, чем +8ºС. После нагрева до величины на 2 ºС превышающей данные значения нагрев сн...
Страница 27 - Рисунок 24. Электрическое подключение комплекта ГВС; Возможности изменения режима и параметров прибора описаны в п. 7.4
- 27 - Схемы электрического и гидравлического подключения комплекта ГВС EVAN AQUA совместно с прибором приведены на рис. 24 и 25. Рисунок 24. Электрическое подключение комплекта ГВС EVAN AQUA. Рисунок 25. Гидравлическое подключение комплекта ГВС EVAN AQUA. 7.3. 9 Возможности изменения режима и парам...
Страница 28 - МЕНЮ УСТАНОВКИ; MAX; Рисунок 26. Меню установки
- 2 8 - МЕНЮ УСТАНОВКИ 1. Режим работы 2. Уста-вка температур Подменю 1-го уровня Подменю 2-го уровня Значения 1. Режим работы “ выключен ” “ выхдн день ” “ рабоч день ” “ эконом ” “ недельный ” “ комнатный ” “ отопление ” 2.Уста-вка температур 1.Уста-вка Т воды 10-85 ⁰ С, шаг 1 ⁰ С 2.Уста-вка Т воз...
Страница 29 - Настройка режимов работы и параметров прибора.; Режим работы выбирается в 1-м пункте меню установок «1. Режим работы».; Рисунок 27. Отображение на экране режимов работы прибора.; предприятием-изготовителем значение
- 29 - Настраиваемые режимы и параметры не могут принимать значений, отличных от указанных в таблице. Назначение и содержание пунктов меню приведено в описании соответствую- щих режимов работы. 7.4 Настройка режимов работы и параметров прибора. 7.4.1 Выбор режима работы. Режим работы выбирается в 1-...
Страница 31 - Для работы в режимах «ВЫХДН ДЕНЬ», «РАБОЧ ДЕНЬ» и «НЕДЕЛЬНЫЙ» необходи-; Ткомф; График Рабочий день; OK; УСТАВКА Т воды
- 31 - Данные параметры настраиваются во 2-м пункте меню установок «2. Уста-вка температур» (см. рис. 2 9) Рисунок 2 9. Установка температурных параметров. 7.4.3 Настройка температурных режимов в недельном расписании. Для работы в режимах «ВЫХДН ДЕНЬ», «РАБОЧ ДЕНЬ» и «НЕДЕЛЬНЫЙ» необходи- мо задать ...
Страница 32 - MENU; Настройка внутренних параметров и установок.; RTC; НАСТРОЙКА; ВРЕМЯ ЧАСОВ; Январь; ВКЛ
- 32 - Переключение между значениями «Т=ХХ С», «Ткомф», «Тэкон» и «ОТКЛ» осуществляется нажатием клавиши « MENU ». 7.4.4 Настройка внутренних параметров и установок. В 4-м пункте меню установок «4. Настройка» настраиваются внутренние парамет- ры работы устройства (см. рис. 31) Рисунок 31. Настройка ...
Страница 33 - Рисунок 32. Статистика энергопотребления.; СТАТИСТИКА; Графики температур; Просмотр статистики; СЕРВИСНОЕ МЕНЮ
- 33 - 7.4.5 Просмотр статистики. 5-й пункт меню установок «Просмотр статистики» содержит следующие подпункты:7.4.5.1 «1. Графики температур» - переход в режим просмотра временных графи- ков, как это описано в п. 5.12.5; 7.4.5.2 «2. Энергопотребление» - переход в режим просмотра информации об энерго...
Страница 34 - режиму работы с сохранением настроек и параметров.; Рисунок 35. Пример сообщения о несоответствии.; Некоторые несоответствия допускают продолжение нагрева:
- 34 - 7.4.7 Просмотр версии программного обеспечения. Седьмой пункт меню установок выводит на дисплей информацию о версиях программного обеспечения (см. рис. 34) Рисунок 34. Индикация версии программного обеспечения. 7.5 Сигнализация о несоответствиях в работе. В случае возникновения отклонений в р...
Страница 35 - Техническое обслуживание; Безопасное и надежное функционирование прибора зависит от его
- 35 - 7.6.2 Во избежание усиленной коррозии деталей котла и отопительной системы после его отключения не рекомендуется сливать теплоноситель из котла и системы (если нет опасности замерзания теплоносителя в системе). 8 Техническое обслуживание Внимание! Безопасное и надежное функционирование прибор...
Страница 36 - Правила хранения и транспортирования
- 36 - 8.5 Срок службы прибора, установленный изготовителем, 5 лет от даты подклю- чения, если подключение произведено не позднее 3-х месяцев от даты продажи. При более позднем подключении срок службы прибора исчисляется с момента продажи. Критерии отказа: разгерметизация котла, неустранимая заменой...
Страница 37 - не производятся в следующих случаях:
- 37 - 10 Возможные неисправности и методы их устранения Подробнее о возможных несоответствиях в работе прибора и отопительной системы в целом — см. п. 7.5 настоящего руководства. 11 Гарантии изготовителя 11.1 Гарантийный срок эксплуатации прибора - 24 месяца от даты подключения, если подключение пр...
Страница 38 - 2 Сведения о сертификации; RU; 3 Свидетельство о приемке и продаже
- 38 - - наличие накипи на трубках ТЭНов; - нарушение потребителем требований Руководства по эксплуатации; - ремонт прибора потребителем без привлечения работника сервисной службы; - утеряно Руководство по эксплуатации; - установка компенсатора объемного расширения и предохранительного клапана с нар...