Страница 2 - Таблица 2; Номинальная мощность; Наименование прибора
Таблица 1. Улучшение тепловой защиты отапливаемого объекта ведет к резкому снижению энергопотребления, затрат на отопление и снижению загрязнения окружающей среды. В частности, при изменении энергоэффективности здания, определенного согласно ПРИКАЗу Минстроя РФ от 06.06.2016 N 399/пр с класса D (обы...
Страница 5 - Вид прибора со снятыми панелью и кожухом показан на рисунке 3.; Рисунок 3
Сборка изделия после подключения или обслуживания состоит из установки и монтажа панели лицевой к кожуху при помощи самонарезающих винтов, подключения кабеля к блоку управления и его последующей установки в окно с небольшим усилием. Возможна поставка блока управления в собственной транспортной упако...
Страница 6 - Разъём ХТ1
Кронштейны, фиксирующие экспанзомат, кроме того несут панель (20), на которой установлены винтовые клеммные колодки (21), служащий для подключения вводного силового кабеля, хомут для его фиксации (22), электромагнитный контактор (23), контро-лирующий подачу электрического напряжения по силовым прово...
Страница 8 - Структура режимов дисплея блока управления.
- 8 - 4.6 На рис. 5 отражены основные элементы блока управления: Рисунок 5. Блок управления. Начальный вид - Главное окно. 1 Дисплей. Осуществляет индикацию текущих параметров, настроек и режимов устройства, в т.ч. и аварийных. ⋮ 2 Клавиша перехода в основное меню « » . При нажатии осуществляется вы...
Страница 9 - к о т е л в о з д у х; Н О РМ А; х х х
режимов работы устройства, а также ввод соответствующих параметров этих режимов. 4.7.2 Переключение между информационными окнами о суще ствляет ся с помощью клавиш «◄», «►». Переход в режим меню установок осуществляется с ⋮ помощью клавиши « ». ≡ 4.7.3 Описание информации на дисплее в режиме главног...
Страница 10 - Требования безопасности; Т воды; ТЭНов; Туличн
4.7.5 Окна временных графиков показаны на рис. 9, 10 Рисунок 9. Рисунок 10. Графики динамики числа включенных Графики динамики уличной и ТЭНов и температуры теплоносителя комнатной температур воздуха. Графики динамики отображают изменение во времени одного из параметров: числа включенных ступеней мо...
Страница 11 - Монтаж и подключение; “Отметка о проведенных работах”.
- 11 - - во взрыво- и пожароопасных зонах;- отсутствии теплоносителя в расширительной емкости. 5.2.5 Запрещается эксплуатация прибора в помещениях с повышенной опасностью, характеризующихся наличием в них: - особой сырости (наличием конденсата на потолке, стенах);- токопроводящей пыли;- химически ак...
Страница 12 - Рисунок 11. Закладная деталь для крепления прибора
циркуляционного насоса не выше 0,29 МПа). После монтажа тщательно промойте систему только водой при 80°С. Затем произведите полный дренаж системы, чтобы удалить все загрязнения, которые могли в ней остаться. 6.1.6 В приборе использован пневмогидроаккумулятор мембранного типа (экспанзомат), подключен...
Страница 13 - Рисунок 12. Габаритные и присоединительные размеры прибора; Название прибора
Рисунок 12. Габаритные и присоединительные размеры прибора Таблица 4. 6.1.13 Для подключения применять кабель с сечением медных токопроводящих жил, указанным в таблице 5. Таблица 5. - 13 - Название прибора Номинальный ток 4- полюсного автоматического выключателя, A (3х380В) Номинальный ток 2- полюсн...
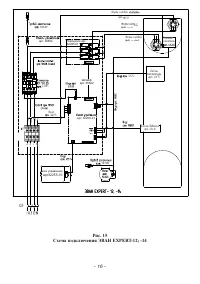
Страница 14 - QF
- 14 - Рис. 13 Схема подключения ЭВАН EXPERT-5...9 к сети 220 В ÝÂÀÍ EXPERT- 5...9 QF1 QF арт. 26836 арт. 32290-01 Шлейф арт. 35522 арт. 32250-01 Äàò÷èê òåìïåðàòóðû àðò. 49175 Äàò÷èê äàâëåíèÿ àðò. 20410 Òåðìîâû-êëþ÷àòåëüàðò. 49200 Äàò÷èê òåìïåðàòóðû àðò. 49175 Äàò÷èê äàâëåíèÿ àðò. 20410 Òåðìîâû-êëþ÷...
Страница 18 - Заполнение системы отопления.; Порядок работы; Характеристика режимов работы:
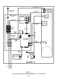
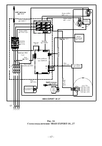
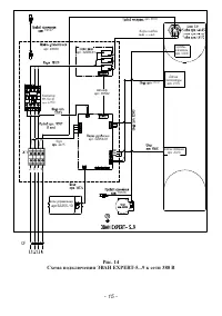
- 18 - 6.1.14 Подключение силового кабеля, шнура питания циркуляционного насоса, шнура датчиков температуры воздуха и прочих устройств производятся согласно ПУЭ и ППБ в соответствии с рис. рис. 13-16. 6.1.15 Прибор должен быть смонтирован на стенах и сооружениях, в хорошо освещенных помещениях. Для ...
Страница 20 - МЕНЮ УСТАНОВКИ; Рисунок 17. Электрическое подключение комплекта ГВС EVAN AQUA.; настоящего руководства.; Котел
МЕНЮ УСТАНОВКИ 1. Режим работы 2. Уста-вка температур - 20 - Рисунок 17. Электрическое подключение комплекта ГВС EVAN AQUA. ` Рисунок 18. Гидравлическая схема с использованием комплекта EVAN AQUA. 7.3.11 Возможности изменения режима и параметров прибора описаны в п. 7.4 настоящего руководства. 7.3.1...
Страница 22 - Рисунок 20. Отображение на экране режимов работы прибора.; 0 С. При переключении в режим «Теплый пол» значение меняется на 45 С.
- 22 - 7.4 Настройка режимов работы и параметров прибора. 7.4.1 Выбор режима работы. Режим работы выбирается в 1-м пункте меню установок «1. Режим работы». Перек- лючение между выбираемыми режимами осуществляется клавишами «▼», «▲». Ввод требуемого режима подтверждается нажатием клавиши «ОК» (см. ри...
Страница 23 - OK
7.4.2.6 «Ткомф возд» – температура уставки воздуха в отапливаемом помещении, определенная как комфортная. Применяется в режимах «Недельный», «Рабочий день» и 0 «Выходной день». Установленное предприятием-изготовителем значение - 24 С. 7.4.2.7 «Тэкон возд» – температура уставки воздуха в отапливаемом...
Страница 24 - Рисунок 24. Настройка внутренних параметров и установок.; Ткомф; УСТАНОВКА НЕДЕЛЬНЫХ; График Рабочий день; НАСТРОЙКА; Январь; ВКЛ
- 24 - Данные параметры настраиваются в 3-м пункте меню установок «3. Уста-вка недель- ных т-р», который имеет два подпункта: «1. График Рабочий день» и «2. График Выходной день» (см. рис. 23). Рисунок 23. Настройка температурных режимов в недельном расписании Каждый час суток рабочего или выходного...
Страница 25 - Рисунок 25. Статистика энергопотребления.; СТАТИСТИКА; Графики температур
- 25 - 7.4.4.1 «1. Лента ограничения ступ» - задает максимально допустимое число ступеней мощности (от 0 до 9) в зависимости от времени суток, блокируя включение ступеней сверх установленного значения. Мощность каждой ступени указана в табл. 3. Установленное предприятием-изготовителем значение – 3, ...
Страница 26 - Просмотр статистики; СЕРВИСНОЕ МЕНЮ; трехходового клапана.; Рисунок 27. Индикация версии программного обеспечения.; Сигнализация о несоответствиях в работе.
- 26 - УПР. РЕЛЕ СТУПЕНЕЙ: РЕЛЕ ФАЗ + НАСОС: УПР. КОНТАКТОРОМ: УПР. 3хХ КЛАПАНОМ: УПР. РЕЛЕ АВАРИЯ: УПР. РЕЛЕ КАСКАДИР: ВЫКЛ. ВЫКЛ. ВЫКЛ. ВЫКЛ. ВЫКЛ. ВЫКЛ. < > -выб ESC-отм < > -выб ESC-отм < > -выб ESC-отм < > -выб ESC-отм < > -выб ESC-отм < > -выб ESC-отм МЕНЮ У...
Страница 27 - ВЫСОКОЕ ДАВЛЕНИЕ; TM
- 27 - 7.5.1.5 отказ датчика давления;7.5.1.6 выход из строя одного или нескольких предохранителей платы управления (три предохранителя на фазах А, В, С, предохранитель катушки контактора, предохра-нитель обмотки насоса). В этих случаях будет произведено обесточивание ТЭНов с помощью контактора, зам...
Страница 28 - режим «Выключен» и отключить внешний автоматический выключатель.
- 28 - С помощью блока управления прибора выбрать наиболее подходящий режим для работы с термостатом: «Комнатный», «Теплый пол», «Водонагрев», «Недельный». Вставить в розетку ~220 В блок питания термостата (и больше не вынимать его). Проконтролировать индикацию светодиодов согласно паспорта термоста...
Страница 29 - Установка скорости
- 29 - 8 Техническое обслуживание Внимание! Безопасное и надежное функционирование прибора зависит от его правильного и своевременного технического обслуживания, которое должно осуще-ствляться исключительно организацией, имеющей право на соответствующий вид работ. 8.1 Первое техническое обслуживание...