Страница 2 - местным органом Энергонадзора
Внимание! Безопасное и надежное функционирование прибора зависит от его правильного монтажа и подключения, которые должны быть согласованы со следующими контролирующими органами: энергосберегающей организацией, к электрическим сетям которой производится подключение; местным органом Энергонадзора
Страница 4 - Технические данные; Прибор относится к низкотемпературным котлам с максимальной; Номинальная мощность; По степени защиты от поражения электрическим током прибор со-
2 2 Технические данные 2.1 Прибор относится к низкотемпературным котлам с максимальной температурой нагрева теплоносителя не выше 90 и максимальным избыточным да в-лением теплоносителя не выше 0,3 МПа. 2.2 Номинальную мощность котла необходимо выбирать исходя из теп- лового баланса здания, рассчитан...
Страница 7 - Внешний вид прибора представлен на рис. 1.; Внешний вид прибора.; Для подключения прибора и ремонтно-профилактических работ не-; Рисунок 2
5 4.2 Внешний вид прибора представлен на рис. 1. Рисунок 1. Внешний вид прибора. 1 — кожух, 2 - панель лицевая, 3 —блок управления, 4 —винты самонарезаю- щие 4.3 Для подключения прибора и ремонтно-профилактических работ не- обходимо снять панель лицевую (2) с кожуха (1). Для этого необходимо предвар...
Страница 8 - Вид прибора со снятым кожухом показан на рисунке 3.; Рисунок 3; Прибор состоит из: задней панели (18) с установленным на ней зажимом
6 Сборка изделия после подключения или обслуживания состоит из установки и монтажа панели лицевой к кожуху при помощи самонарезающих винтов, подклю-чения кабеля к блоку управления и его последующей установки в окно с небольшим усилием. Возможна поставка блока управления в собственной транспортной уп...
Страница 9 - Расположение на плате управления разъѐмов для подключения; Плата управления содержит винтовые зажимы для подключения как
7 лочкой из нержавеющей стали (8), рабочий датчик температуры теплоносителя (7), аварийный термовыключатель с самовозвратом (25), датчик-преобразователь давле-ния (9) и автоматический воздухоотводчик (5). Кронштейны, фиксирующие экспан-зомат, кроме того несут панель (22), на которой установлены авто...
Страница 11 - На рис. 5 отражены основные элементы блока управления:; Рисунок 5; Дисплей может находиться в одном из трех информационных режи-
9 4.6 На рис. 5 отражены основные элементы блока управления: Рисунок 5 Блок управления. Начальный вид - Главное окно. 1 Дисплей. Осуществляет индикацию текущих параметров, настроек и режимов устройства, в т.ч. и аварийных. 2 Клавиша перехода в основное меню «MENU». При нажатии осуществляется вызов о...
Страница 13 - Окна временных графиков показаны на рис. 9, 10; Графики динамики уличной и комнатной температур воздуха.; Требования безопасности; щей отметкой в разделе ―Отметка о проведенных работах‖.
11 4.7.5 Окна временных графиков показаны на рис. 9, 10 Рисунок 9. Графики динамики числа включенных ТЭНов и температуры теплоносителя. Рисунок 10. Графики динамики уличной и комнатной температур воздуха. Графики динамики отображают изменение во времени одного из парамет- ров: число включенных ступе...
Страница 14 - Подготовка к работе; Монтаж и подключение
12 отсутствии повреждений видимой части изоляции электропроводки и защитного проводника РЕ; отсутствии на видимых элементах прибора трещин, сколов, вмятин; отсутствии видимых утечек теплоносителя из прибора и системы ото-пления; отсутствии в системе отопления замерзшего теплоносителя. нали...
Страница 16 - Закладная деталь для крепления прибора.; Подключение прибора к электрической сети производится в соот-
14 Рисунок 11. Закладная деталь для крепления прибора. 6.1.12 Подключение прибора к электрической сети производится в соот- ветствии с рис. 22 только через внешний автоматический выключатель QF2, с номи-нальным током (Iн) указанным в таблице 4. Таблица 4. Название прибора Номинальный ток 4- полюсног...
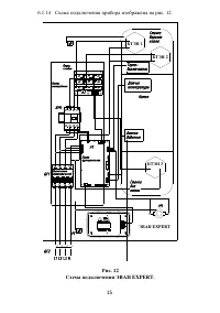
Страница 17 - Схема подключения прибора изображена на рис. 12.; ЭВАН EXPERT; ЭВАН EXPERT; Схема подключения ЭВАН EXPERT.
15 6.1.14 Схема подключения прибора изображена на рис. 12. Датчикдавления L1 L2 L3 N Датчиктемпературы Котел Стенкаднакотла Термо-выключатель БТЭН 1 БТЭН 2 БТЭН 3 K1 K2 K3 K4 K5 K6 K7 K8 K9 Платафункциональная Платасиловая Панельсмонтированная Выключательавтоматический Стенкаверхняякотла QF1 KM1 A2 ...
Страница 18 - согласно ПУЭ и ППБ; Заполнение отопительной системы.; Порядок работы; Характеристика режимов работы:
16 6.1.15 Прибор должен быть смонтирован на стенах и сооружениях, в хо- рошо освещенных помещениях. Для возможности реализации естественной циркуля-ции и снижения энергозатрат циркуляционного насоса прибор желательно располагать на нижнем уровне отапливаемого здания. Подключение силового кабеля, шну...
Страница 20 - Структура и содержание меню установок.
18 Таблица 6 Структура и содержание меню установок. Подменю 1-го уровня Подменю 2-го уровня Значения 1. Режим работы "комнатный" "теплый пол" "водонагрев" "выключен" "выхдн день" "рабоч день" "эконом" "вечеринка" "недельный" 2. ...
Страница 22 - «Т0С погоды» - температурный параметр определяющий кривую; Установка температурных параметров
20 помещении. Применяется в режимах «Недельный», «Рабочий день», «Выходной день» и «Эконом», с целью экономии электроэнергии. 7.4.2.5 «Т0С погоды» - температурный параметр определяющий кривую нагрева теплоносителя в зависимости от уличной температуры при отключен-ном/неисправном комнатном датчике те...
Страница 27 - Окончание работы; Техническое обслуживание; Техническое обслуживание и ремонтные работы производить при от-
25 значений температур в режиме главного окна (поз. 4 и 5 на рис. 5) и приведет к пер е-ходу на упрощенный алгоритм термостатирования. В случае отключения комнатного датчика – управление по кривой нагрева теплоносителя в зависимости от уличной температуры (см. п. 7.4.2.5). При отключении уличного да...
Страница 28 - Схема обслуживания насоса.; Срок службы прибора, установленный изготовителем, 5 лет от даты; Правила хранения и транспортирования; Хранить прибор необходимо в помещениях с естественной вентиля-
26 Если система заполнена водой, то при отвинчивании колпачка возможно вытекание воды из корпуса двигателя в незначительных количествах, поэтому по д-ставьте под насос небольшую емкость. Рис. 23 Схема обслуживания насоса. 8.5 Срок службы прибора, установленный изготовителем, 5 лет от даты подключени...
Страница 29 - Гарантийный срок эксплуатации прибора - 24 месяца от даты под-
27 10 Возможные неисправности и методы их устранения Возможная неисправность Вероятная причина Метод устранения Прибор не включа-ется Неправильное подключе-ние прибора к электриче-ской сети Проверить правильность под-ключения прибора в соответ-ствии с рисунком 21. Обратить особое внимание на правиль...
Страница 33 - Цена
31 12 Сведения о сертификации Сертификат соответствия: Регистрационный № ТС RU С-RU.АЛ32.В07175, выдан органом по сертификации ООО Центр―ПрофЭкс‖, срок действия с 30.10.2015 г. по 29.10.2020 г. Соответствует требованиям: ТР ТС 004/2011 «О безопасности низковольтного оборудования»; ТР ТС 020/2011 «Эл...