Эван EXPERT -15 - инструкции и руководства

model-name

Котел Эван EXPERT -15 - инструкции пользователя по применению, эксплуатации и установке на русском языке читайте онлайн в формате pdf

1 Page 1
2 Page 2
3 Page 3
4 Page 4
5 Page 5
6 Page 6
7 Page 7
8 Page 8
9 Page 9
10 Page 10
11 Page 11
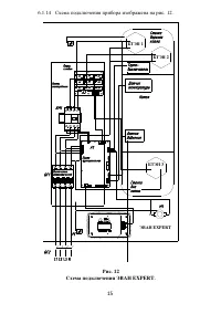
12 Page 12
13 Page 13
14 Page 14
15 Page 15
16 Page 16
17 Page 17
18 Page 18
19 Page 19
20 Page 20
21 Page 21
22 Page 22
23 Page 23
24 Page 24
25 Page 25
26 Page 26
27 Page 27
28 Page 28
29 Page 29
30 Page 30
31 Page 31
32 Page 32
33 Page 33
34 Page 34
35 Page 35
36 Page 36

Краткое содержание

Страница 2 - местным органом Энергонадзора

Внимание! Безопасное и надежное функционирование прибора зависит от его правильного монтажа и подключения, которые должны быть согласованы со следующими контролирующими органами:  энергосберегающей организацией, к электрическим сетям которой производится подключение;  местным органом Энергонадзора

Страница 4 - Технические данные; Прибор относится к низкотемпературным котлам с максимальной; Номинальная мощность; По степени защиты от поражения электрическим током прибор со-

2 2 Технические данные 2.1 Прибор относится к низкотемпературным котлам с максимальной температурой нагрева теплоносителя не выше 90 и максимальным избыточным да в-лением теплоносителя не выше 0,3 МПа. 2.2 Номинальную мощность котла необходимо выбирать исходя из теп- лового баланса здания, рассчитан...

Страница 7 - Внешний вид прибора представлен на рис. 1.; Внешний вид прибора.; Для подключения прибора и ремонтно-профилактических работ не-; Рисунок 2

5 4.2 Внешний вид прибора представлен на рис. 1. Рисунок 1. Внешний вид прибора. 1 — кожух, 2 - панель лицевая, 3 —блок управления, 4 —винты самонарезаю- щие 4.3 Для подключения прибора и ремонтно-профилактических работ не- обходимо снять панель лицевую (2) с кожуха (1). Для этого необходимо предвар...

Эван Котлы Инструкции