Страница 2 - Таблица 1; МПа
- 2 - Наименование Ед.изм. Значение Номинальная производительность при разнице температур между 0 входом и выходом 35 С , не более: ЭВАН-В1-30 85 + 6 0,6 0,7+0,03 Номинальное давление воды в водонагре-вателе Температура срабатывания аварийноготермовыключателя без самовозврата Температура воды в точк...
Страница 3 - Продолжение таблицы 1; водонагревателя; Таблица 2
- 3 - Продолжение таблицы 1 Наименование Ед.изм. Значение кВт 24 Расход электроэнергии за 1 час работы , не более: водонагревателя ЭВАН-В1 -30 кг Масса, не более: мм 650х255х180 Габаритные размеры, не более: Таблица 2 Наименование Кол-во блоков Мощность блока, кВт Кол-во ТЭНов в блоке ЭВАН-В1 -30 1 ...
Страница 4 - Устройство водонагревателя; сигнальной ламп
- 4 - 4 Устройство водонагревателя 4.1 Для подключения водонагревателя и ремонтно-профилактических работ необходимо снять кожух согласно рис.1, 1а, 1б. Для этого следует утопить надавливанием до щелчка центральные части крепежных клипс (1) и извлечь их, извлечь панель управления (2) из окна, разверн...
Страница 6 - РЕ; автоматического
- 6 - 5 Требования безопасности Внимание! Качество воды, протекающей через водонагреватель, должно соответствовать требованиям СанПиН 2.1.4.1074.01. 5.1 Не производите сами разборку, техническое обслуживание и р е м о н т в о д о н а г р е в а т е л я . П р и о б н а р у ж е н и и в в о д о н а г р ...
Страница 7 - о р г а н и з а ц и и ,; Монтаж; Монтаж и подключение
- 7 - - отсутствии в нем воды (отсутствие воды в точке разбора).- наличии в водонагревателе замерзшей воды. 5.7 Запрещается эксплуатация водонагревателя без автоматического выключателя. 5.8 Запрещается эксплуатация водонагревателя во взрыво- и пожароопасных зонах. 5.9 Запрещается эксплуатация водона...
Страница 8 - унке 3; В соответствии с рисунком 1,; Принципиальная схема водо; Принципиальная схема водопроводной сети; Название; Таблица 4
- 8 - 6.6 К стене водонагреватель крепится с использованием отверстий А ( рис.2) : - на предварительно установленную закладную из комплекта поставки с использованием: вверху двух гаек М8 и плоских шайб 8, внизу двух шурупов 8х50, дюбелей 10х60 и плоских шайб 8. Сама закладная устанавливается на двух...
Страница 9 - ПАНЕЛЬ; Рисунок 5. Электрическая схема подключения; Порядок; Проверьте наличие воды в системе путем открытия разборного; Порядок работы водонагравателей; управляется с пульта управления.; СЕТЬ
- 9 - ПАНЕЛЬ РЕ Блок с ТЭНом Рисунок 5. Электрическая схема подключения ЭВАН-В1 -6 Зажим для защитного проводника РЕ ПУСКАТЕЛЬ N А ПУ ЛЬ Т УПР АВ ЛЕНИЯ 1 3 5 2 4 6 Датчик терморегулятора НАГРЕВ ТЕМПЕРАТУРА СЕТЬ Термовыключатель без самовозврата 7 Порядок работы 7.1 Включение водонагревателя 7.1.1 Пр...
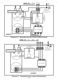
Страница 10 - Рисунок 6. Электрическая схема подключения; Рисунок 7. Электрическая схема подключения
Рисунок 6. Электрическая схема подключения - 10 - ПАНЕЛЬ РЕ Блок с ТЭНами ЭВАН-В1 -7,5 Зажим для защитного проводника РЕ ПУСКАТЕЛЬ N А ПУ ЛЬ Т УПР АВ ЛЕНИЯ 1 3 5 2 4 6 Датчик терморегулятора НАГРЕВ ТЕМПЕРАТУРА СЕТЬ Рисунок 7. Электрическая схема подключения ПАНЕЛЬ РЕ Блок с ТЭНами ЭВАН-В1 -9; -12; -...
Страница 11 - Рисунок 8. Электрическая схема подключения
- 11 - Рисунок 8. Электрическая схема подключения ПАНЕЛЬ РЕ Блок с ТЭНами Блок с ТЭНами ЭВАН-В1 -18; -21; -24; -30 Зажим для защитного проводника РЕ С N А А А А В В В В С С С С В А ПУСКАТЕЛЬ НАГРЕВ ТЕМПЕРАТУРА СЕТЬ ПУЛЬТ УПРАВЛЕНИЯ 1 3 5 2 4 6 Датчик терморегулятора Плата управления Термовыключатель...
Страница 12 - Техническое; Техническое обслуживание и ремонтные работы производить при
- 12 - 7.3 Окончание работы 7.3.1 По окончании работы переключите выключатель в по- СЕТЬ ложение “О” (ВЫКЛ) . 7.3.2 Если неработающий водонагреватель оставлен без присмотра, необходимо отключить аппарат защиты. 7.3.3 В случае отключения водонагревателя на зимний сезон необходимо слить воду во избежа...
Страница 13 - н е о бхо д и м о в п о м е щ е н и я х с; Возможная; 0 Возможные неисправности и методы их устранения*; Метод устранения; О б р а т и тс я в
- 13 - 9 Правила хранения и транспортирования 9.1 Х р а н и т ь н е о бхо д и м о в п о м е щ е н и я х с в о д о н а г р е в а т е л ь естественной вентиляцией, где колебания температуры и влажность воздуха существенно меньше, чем на открытом воздухе в районах с умеренным и 0 холодным климатом при ...
Страница 14 - 1 Свидетельство о приемке и продаже; Водонагреватель; 2 Гарантии изготовителя
- 14 - 11 Свидетельство о приемке и продаже Водонагреватель ЭВАН-В1 -____________ заводской № _______________ Соответствует ТУ 3468-002-9 7567311-06 Дата выпуска ________________________________________________________ Штамп ОТК (клеймо упаковщика) Цена ______________ Продан ________________________...
Страница 15 - 4 Отметка о проведенных работах; Соответствует требованиям:
- 15 - Характеристика выполненных работ Адрес, № лицензии , подпись и печать исполнителя Дата 14 Отметка о проведенных работах 13 Сведения о сертификации Сертификат соответствия:Регистрационный № ТС RU C-RU.МЛ66.В.05430выдан органом по сертификации ООО «Серт и Ко», срок действия с 31.03.2017 г. по 3...