Ballu BHDN-80S - инструкции и руководства
Тепловая пушка Ballu BHDN-80S - инструкции пользователя по применению, эксплуатации и установке на русском языке читайте онлайн в формате pdf
Инструкции:
Инструкция по эксплуатации Ballu BHDN-80S
1
2
3
4
5
6
7
8
9
10
11
12
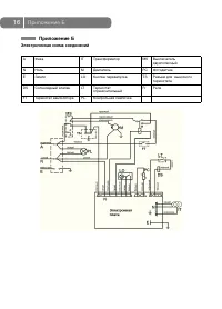
13
14
15
16
17
18
19
20
Ballu Тепловые пушки Инструкции
-
Ballu BHG-10(M)
Инструкция по эксплуатации
-
Ballu BHG-20(M)
Инструкция по эксплуатации
-
Ballu BHG-40(M)
Инструкция по эксплуатации
-
Ballu BHP-15.000C
Инструкция по эксплуатации
-
Ballu BHP-36.000
Инструкция по эксплуатации
-
Ballu BKE-3
Инструкция по эксплуатации
-
Ballu KX-2
Инструкция по эксплуатации
-
Ballu BHDP-120
Инструкция по эксплуатации
-
Ballu BHDP-10
Инструкция по эксплуатации
-
Ballu BHDP-10 SH
Инструкция по эксплуатации
-
Ballu BHDN-80
Инструкция по эксплуатации
-
Ballu BHDN-52S
Инструкция по эксплуатации
-
Ballu BHDN-21S
Инструкция по эксплуатации
-
Ballu BHD-105S
Инструкция по эксплуатации
-
Ballu BHD-63S
Инструкция по эксплуатации
-
Ballu BHD-36S
Инструкция по эксплуатации
-
Ballu BHD-20S
Инструкция по эксплуатации
-
Ballu BHD-15S
Инструкция по эксплуатации
-
Ballu BHG-50L
Инструкция по эксплуатации
-
Ballu BHG-30L
Инструкция по эксплуатации