Ariston AURES M 7.7 3195213 - инструкции и руководства
Водонагреватель Ariston AURES M 7.7 3195213 - инструкции пользователя по применению, эксплуатации и установке на русском языке читайте онлайн в формате pdf
Инструкции:
Инструкция по эксплуатации Ariston AURES M 7.7 3195213
1
2
3
4
5
6
7
8
9
10
11
12
13
14
15
16
17
18
19
20
21
22
23
24
25
26
27
28
29
30
31
32
33
34
35
36
37
38
39
40
41
42
43
44
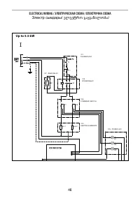
45
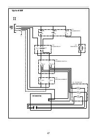
46
47
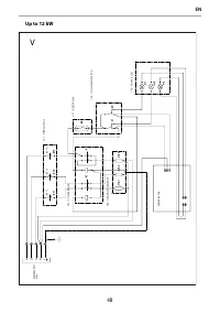
48
49
50
51
52
Ariston Водонагреватели Инструкции
-
Ariston ABS ANDRIS LUX 10 OR
Инструкция по эксплуатации
-
Ariston ABS ANDRIS LUX 10 UR
Инструкция по эксплуатации
-
Ariston ABS ANDRIS LUX 15 OR
Инструкция по эксплуатации
-
Ariston ABS ANDRIS LUX 30
Инструкция по эксплуатации
-
Ariston ABS ANDRIS LUX 6 OR
Инструкция по эксплуатации
-
Ariston ABS ANDRIS LUX 6 OR 3626238
Инструкция по эксплуатации
-
Ariston ABS ANDRIS LUX 6 UR
Инструкция по эксплуатации
-
Ariston ABS ANDRIS LUX 6 UR 3626239
Инструкция по эксплуатации
-
Ariston ABS ANDRIS LUX ECO 10
Инструкция по эксплуатации
-
Ariston ABS ANDRIS LUX ECO 15
Инструкция по эксплуатации
-
Ariston ABS ANDRIS LUX ECO 30
Инструкция по эксплуатации
-
Ariston ABS ANDRIS2 R 15 O
Инструкция по эксплуатации
-
Ariston ABS BLU ECO PW 30 V SLIM
Инструкция по эксплуатации
-
Ariston ABS BLU ECO PW 50 V
Инструкция по эксплуатации
-
Ariston ABS BLU ECO PW 65 V SLIM
Инструкция по эксплуатации
-
Ariston ABS BLU ECO PW 80 V SLIM
Инструкция по эксплуатации
-
Ariston ABS BLU EVO R 10U 3100586
Инструкция по эксплуатации
-
Ariston ABS BLU EVO R 30
Инструкция по эксплуатации
-
Ariston ABS BLU EVO RS 10
Инструкция по эксплуатации
-
Ariston ABS BLU EVO RS 10U
Инструкция по эксплуатации