Страница 2 - Эксплуатация - для пользователя и наладчика
Общие указания 1 ___________________________________________________________________________ 3 Техника безопасности 2 _____________________________________________________________________ 4 Описание прибора 3 ________________________________________________________________________ 7 Эксплуатация 4 _...
Страница 3 - Общие указания; Глава; Сопутствующие документы
Благодарим вас за покупку этого прибора. Вы приняли правильное решение, выбрав высококачественный прибор немецкой традиционной марки AEG Haustechnik. Общие указания 1 Глава Эксплутация предназначена для пользователя и специалиста. Глава Монтаж предназначена для специалиста. Следует ознакомиться!След...
Страница 4 - Техника безопасности; Использование по назначению; виде с установленными защитными устройствами.
Техника безопасности 2 Использование по назначению 2.1 Настенные кондиционеры предназначены для охлаждения, нагревания и осушки воздуха в жилых и производственных помещениях в пределах приведенных в главе «Технические данные» диапазонов температур.Применение в иных целях считается использованием не ...
Страница 5 - Знак CE; европейских стандартов:; Рекомендации по оптимальной эксплуатации в энергосберегающем; Поток воздуха через внутренний блок
! Опасность повреждения! Не подключайте прибор через тройники или удлинители. Знак CE 2.3 Знак CE свидетельствует, что оборудование соответствует требованиям всех основополагающих европейских стандартов: Директива об электромагнитной совместимости. ° Директива по низковольтному оборудованию. ° Завод...
Страница 6 - Описание прибора; Конструкция прибора; Стандартная установка сплит-системы
Описание прибора 3 Конструкция прибора 3.1 Климатическая система состоит из одного или нескольких внутренних блоков и одного внешнего блока. Внешний и внутренний блоки соединены друг с другом электрическими проводами и шлангами для хладагента.Этот настенный кондиционер предназначен для охлаждения, н...
Страница 7 - Конфигурация установки; Сплит-система не может работать в составе мульти-сплит системы.; Режим работы; Доступны следующие режимы работы:; Принцип работы в режиме охлаждения; отдает теплоту комнатному воздуху.; Дополнительные функции; Таймер; примерно через три минуты.; Функция автоматического перезапуска; мигает до тех пор, пока прибор не будет включен.
Конфигурация установки 3.2 Комнатный кондиционер поставляется в модификациях сплит и мульти-сплит Сплит-система не может работать в составе мульти-сплит системы. ° Внутренний блок мульти-сплит системы не может использоваться в качестве сплит-системы. ° Если настенный кондиционер подключен к наружном...
Страница 8 - Эксплуатация; Панель управления; линейным индикатором, состоящим из 5 светодиодов.; Управление на внутреннем блоке; при выключенном приборе с помощью аварийной кнопки.
Функция оттаивания 3.4.5 В режиме нагрева при низких наружных температурах и при высокой влажности воздуха может произойти обледенение теплообменника внешнего блока. Функция оттаивания автоматически прерывает режим нагрева на время от 4 до 10 минут и оттаивает теплообменник. Эксплуатация 4 Панель уп...
Страница 9 - Управление с пульта дистанцинного управления; Вставить элементы питания в пульт дистанционного управления; Сдвинуть крышку батарейного отсека вниз и снять ее.; Опасность повреждения!; завершение серии нажатий клавиш.
Управление с пульта дистанцинного управления 4.3 Вставить элементы питания в пульт дистанционного управления 4.3.1 В комплект поставки входят два элемента питания типа R03/LR03 1,5 В (AAA). Сдвинуть крышку батарейного отсека вниз и снять ее. » Установить элементы питания, соблюдая правильную полярно...
Страница 10 - Индикаторы дисплея пульта дистанционного управления
Дистанционное управление 4.3.4 Назначение клавиш пульта дистанционного управления MODE SWING DIRECTION TURBO SLEEP O LED CLOCK CANCEL TIMER FAN RESET LOCK CLOCK E ON OFF SET TEMP. FAN SPEED AUTO F 2 1 3 2 15 16 4 14 5 13 6 12 7 8 10 9 11 26 _0 6_0 1_0 91 2 1 Дисплей 2 ON/OFF - Включение и выключение...
Страница 12 - обогревающий эффект во всем помещении.; Режим TURBO; вентиляторы и компрессор на максимальную мощность.; Режим работы FAN - вентилирование; оптимизировать осушение во всем помещении.; Опасность повреждения:; поле индикации не появится символ режима работы AUTO.
В режиме обогрева воздух должен выходить по возможности вертикально, чтобы оптимизировать обогревающий эффект во всем помещении. Режим TURBO 4.3.8 В режиме работы COOL (охлаждение) нажимайте клавишу TURBO чтобы включать и выключать » вентиляторы и компрессор на максимальную мощность. Режим Turbo авт...
Страница 13 - Нажмите клавишу SLEEP, чтобы включить и выключить эту функцию.; Специфические настройки; Выход воздуха
Режим таймера TIMER 4.3.12 С помощью пульта дистанционного управления можно запрограммировать прибор на автоматическое включение и/или выключение в определенное время. Погрешность времени включения может составлять до одной минуты относительно запрограммированного в пульте дистанционного управления ...
Страница 14 - Нажмите клавишу DIRECTION на пульте дистанционного управления.; SWING - автоматически колеблющаяся выходная воздушная заслонка; распределение воздуха под особенности помещения.
Регулировка выходной воздушной заслонки DIRECTION 4.4.2 Прибор во всех режимах работы автоматически выбирает оптимальное положение выходной воздушной заслонки.COOL - охлаждение: Воздушный поток выходит горизонтальноHEAT - нагрев: Воздушный поток выходит вниз Регулировка выходной воздушной заслонки 1...
Страница 15 - Заводские настройки; Режим работы AUTO; T) между измеренной в; Рекомендации по настройкам / энергосберегающий режим
Просуньте руку мимо выходной воздушной заслонки вовнутрь прибора и измените положение » горизонтальных заслонок.Снова включите прибор и проверьте регулировку. » RESET 4.4.5 Для удаления всех программ и загрузки заводских настроек нажмите кнопку RESET. Для нажатия » кнопки используйте, например, канц...
Страница 16 - Очистка, техническое обслуживание и уход; Очистка внутреннего блока; Опасность получения травмы!; Техобслуживание и уход
Очистка, техническое обслуживание и уход 5 Травмоопасно!При проведении работ по очистке и техническому обслуживанию всегда отключайте прибор от сети, чтобы избежать автоматического запуска вентилятора. Удостоверьтесь, что предприняты меры против непреднамеренного включения прибора. Очистка внутренне...
Страница 17 - Эти неисправности Вы можете устранить самостоятельно; возможном наличии простого решения проблемы.; Прочие неисправности
Что делать, если... 6 Возможная неисправность 6.1 Описанные ниже эффекты не являются неисправностями. Не следует предпринимать действий по их устранению. Возможная неисправность Пояснение Прибор включается не сразу. Подождите, пока прибор не запуститься автоматически. Защита включения может задержат...
Страница 18 - Предписания и правила; не менее 3 мм на всех полюсах!; Объем поставки; Обзор совместимости
Техника безопасности 7 Предписания и правила 7.1 Все необходимые действия вплоть до первого ввода в эксплуатацию и техобслуживание прибора ° может выполнять только специалист, имеющий допуск к проведению выполняемых работ, в соответствии с настоящим руководством.Бесперебойная работа и безопасность п...
Страница 19 - Установка - для специалиста по монтажу
Конструкция прибора 8.3 Стандартная установка сплит-системы MODE SWING DIRECTIO N TURBO SLEEP O LED CLOCK CANCEL TIMER FAN RESET LOCK CLOCK E ON OFF SET TEM P. FAN SPE ED AUTO F 2 26 _0 6_0 1_0 91 1 2 3 4 5 6 7 8 9 10 11 1 1 Передняя крышка 2 Внутренний блок 3 Фильтр 4 Выходная воздушная заслонка 5 ...
Страница 20 - Монтаж; откачивания конденсата.
Уровень шума 8.4 В кондиционере имеются движущиеся части, например, вентилятор и двигатели. При вращении возникают вибрации, которые могут передаваться.Уже при монтаже внутреннего блока учитывайте возможное место установки внешнего блока и связанные с этим условия, касающиеся разности по высоте, рас...
Страница 21 - Место установки; использования настенных кондиционеров.; Транспортировка; Учитывайте транспортные символы на упаковке.; последующих монтажных работ и технического обслуживания.
Монтаж 10 Место установки 10.1 При выбора места установки учитывайте критические факторы окружающей среды в отношении использования настенных кондиционеров. Критический фактор окружающей среды Проблема Пример Возможность использования Запыленный или загрязненный воздух Забиваются теплообменник и, во...
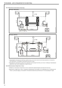
Страница 22 - Расстояния; mm; Монтаж настенного кондиционера
Расстояния ≥ 150 ≥ 120 ≥ 120 1/3 2/3 mm 26 _0 6_0 1_0 91 9 Монтаж настенного кондиционера 10.3.2 Возможности подключения 6 5 1 2 4 3 26 _0 6_0 1_0 90 9 1 Справа сзади к отверстию в стене 2 Справа снизу, открытая прокладка 3 Справа сбоку, открытая прокладка 4 Слева сбоку, открытая прокладка 5 Слева с...
Страница 23 - Прокладка трубки для отвода конденсата
Подготовка внутреннего блока - подключение электрических проводов 10.3.3 Для упрощения монтажа мы рекомендуем подключить управляющий и электрический соединительный провод к внутреннему блоку перед его монтажом. Положите внутренний блок на пол, передней частью вверх. » Откройте решетку воздухозаборни...
Страница 24 - Крепление монтажной пластины; Размеры KWI 50 i; дюбелей и винтов без вибраций и горизонтально.; Выполнение отверстия в стене
Крепление монтажной пластины 10.3.5 Размеры KWI 25/35 i 40 90 45 65 149 / 240 (KWI 25 / KWI 35) ≥ 150 ≥ 120 ≥ 120 310,5 21 1, 5 mm 26 _0 6_0 1_0 91 8 Размеры KWI 50 i 45 90 45 65 270,5 ≥ 150 ≥ 120 ≥ 120 375,5 23 2, 5 mm 26 _0 6_0 1_0 92 3 Удерживайте монтажную пластину горизонтально на стене в месте...
Страница 28 - Ввод в эксплуатацию; Контроль перед вводом в эксплуатацию; Штоки сервисных клапанов полностью вывернуты.; Первый ввод в эксплуатацию; Проведение пробного запуска; Выполните пробный запуск и проверьте все функции.; Функциональный тест «Прием сигналов дистанционного управления»; Приведите пульт дистанционного управления в рабочее состояние.
Ввод в эксплуатацию 11 Контроль перед вводом в эксплуатацию 11.1 Перед вводом кондиционера в эксплуатацию все установочные работы на настенном кондиционере и на внешнем блоке должны быть завершены. Также соблюдайте требования руководства по монтажу внешнего блока.Удостоверьтесь, что все последующие ...
Страница 29 - Передача оборудования; находиться вблизи оборудования.; Устранение неисправностей; Внутренние защитные механизмы оборудования; Таблица неисправностей; Техобслуживание; Работы по техобслуживанию; Очищайте кондиционер один раз в год:
Передача оборудования 12 Разъясните пользователю правила обращения с оборудованием и принцип его работы. Особо обратите его внимание на правила техники безопасности и на необходимые интервалы технического обслуживания. Передайте пользователю это руководство и, возможно, имеющиеся дополнительные доку...
Страница 30 - Интервалы технического обслуживания; периодом основного использования.; Сокращенные интервалы технического обслуживания; Сервис; Мы рекомендуем заключить договор на техническое обслуживание.; Технические характеристики; Схема подключения сплит-системы; Схема подключения мульти-сплит системы
Интервалы технического обслуживания 15.1.2 Техническое обслуживание кондиционеров нужно проводить один раз в год непосредственно перед периодом основного использования. Сокращенные интервалы технического обслуживания 15.1.3 Комнатные кондиционеры, эксплуатируемые в критических условиях окружающей ср...
Страница 31 - Указание по охране окружающей среды:
Технические характеристики 17.3 Тип KWI 25 i KWI 35 i KWI 50 i KWI 25 mi KWI 35 mi E-№ 228857 228858 228859 228864 228865 Хладагент R410A R410A R410A R410A R410A Потребляемый ток A 0,16 0,20 0,24 0,16 0,20 Потребляемая мощность A 38 42 52 38 42 Объем воздуха на малой ступени м 3 /ч 350 420 600 350 4...
Страница 32 - Гарантия; специалистом в соответствии с данной инструкцией.; Сервисное и гарантийное обслуживание
Гарантия Условия и порядок гарантийного обслуживания определяются отдельно для каждой страны. За информацией о гарантии и гарантийном обслуживании обратитесь пожалуйста в представительство AEG в Вашей стране. ! Монтаж прибора, первый ввод в эксплуатацию и обслуживание могут проводиться только компет...