Bosch WR13-2 B/B23 - Инструкция по эксплуатации

Bosch WR13-2 B/B23

Водонагреватель Bosch WR13-2 B/B23 - инструкция пользователя по применению, эксплуатации и установке на русском языке. Мы надеемся, она поможет вам решить возникшие у вас вопросы при эксплуатации техники.

Если остались дополнительные вопросы — свяжитесь с нами через контактную форму.

1 Страница 1
2 Страница 2
3 Страница 3
4 Страница 4
5 Страница 5
6 Страница 6
7 Страница 7
8 Страница 8
9 Страница 9
10 Страница 10
11 Страница 11
12 Страница 12
13 Страница 13
14 Страница 14
15 Страница 15
16 Страница 16
17 Страница 17
18 Страница 18
19 Страница 19
20 Страница 20
21 Страница 21
22 Страница 22
23 Страница 23
24 Страница 24
25 Страница 25
26 Страница 26
27 Страница 27
28 Страница 28
29 Страница 29
30 Страница 30
31 Страница 31
32 Страница 32
33 Страница 33
34 Страница 34
35 Страница 35
36 Страница 36
37 Страница 37
38 Страница 38
39 Страница 39
40 Страница 40
41 Страница 41
42 Страница 42
43 Страница 43
44 Страница 44
45 Страница 45
46 Страница 46
47 Страница 47
48 Страница 48
Страница: / 48

Содержание:

  • Страница 2 – Содержание; Перед вводом прибора в эксплуатацию . . 9
  • Страница 3 – Пояснения символов и указания по технике безопасности; Пояснения условных обозначений; Знак
  • Страница 4 – Данные о приборе; Категория, тип и допуск; Модель
  • Страница 5 – Габаритные размеры; Природный газ; Размеры
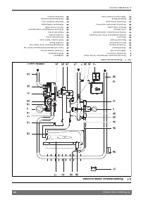
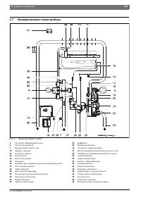
  • Страница 6 – Функциональная схема прибора; Функциональная схема
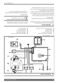
  • Страница 7 – Электросхема; Эксплуатация
  • Страница 8 – Технические характеристики
  • Страница 9 – Установка батареек; Включить и выключить прибор.
  • Страница 10 – Регулировка мощности; Рис 11 Опорожнение прибора
  • Страница 11 – Предписания; Следует соблюдать все местные законодательные
  • Страница 12 – Монтаж (только для авторизированных фирмой Бош специалистов); Важные указания; Требования к помещению для монтажа
  • Страница 13 – Температура поверхностей; Монтаж прибора; Рис 13 Подключение водопровода; Прибор; Площадь поперечного сечения для подачи; ВHИMAHИE: Наличие остаточных веществ
  • Страница 14 – Подключение подачи газа
  • Страница 15 – Заводская настройка; Рис 14 Точка измерения давления перед форсункой
  • Страница 16 – производить только уполномоченная; Давление перед форсункой
  • Страница 19 – Неисправности; Неисправность
  • Страница 21 – ГАРАНТИЙНЫЙ ТАЛОН
Загрузка инструкции

Паспорт и инструкция по монтажу и эксплуатации

Газовый проточный водонагреватель

Therm 4000 O

WR 10/13/15 -2 B...

6 72

0 608

980

(20

10/10)

RU/UA/BY

Перед инс талляцией прочита ть инс трукци ю!
Перед введением в экс плуатацию чи тать инс трукцию по экс плуатации !

О бр атить особое внимание на указания по безо паснос ти!
Мес то установки д олж но удовлетворять условиям вентиляции воз духа!

И нст аляция долж на проводит ься толь ко автор изированым специ алист ом!

ртификат соответствия РОСС PT.AB24.B00214
Разрешение Федеральной Службы по экологическому, технологическому и атомному
надзору

6720608980

"Загрузка инструкции" означает, что нужно подождать пока файл загрузится и можно будет его читать онлайн. Некоторые инструкции очень большие и время их появления зависит от вашей скорости интернета.

Краткое содержание

Страница 2 - Содержание; Перед вводом прибора в эксплуатацию . . 9

2 | Содержание RU 6 720 608 980 (2010/10) Содержание 1 Пояснения символов и указания по технике безопасности . . . . . . . . . . . . . . . . . . . . . . . . . . . 31.1 Пояснения условных обозначений . . . . . . 3 1.2 Указания по технике безопасности . . . . . 3 2 Данные о приборе . . . . . . . . . ....

Страница 3 - Пояснения символов и указания по технике безопасности; Пояснения условных обозначений; Знак

Пояснения символов и указания по технике безопасности | 3 RU 6 720 608 980 (2010/10) 1 Пояснения символов и указания по технике безопасности 1.1 Пояснения условных обозначений Предупреждения Выделенные слова в начале предупреждения обозначают вид и степень тяжести последствий, наступающих в случае н...

Страница 4 - Данные о приборе; Категория, тип и допуск; Модель

4 | Данные о приборе RU 6 720 608 980 (2010/10) 2 Данные о приборе 2.1 Категория, тип и допуск 2.2 Расшифровка технического кода W Газовый проточный водонагреватель R Постоянная регулировка мощности 10 Максимальный расход воды (л/мин) -2 Версия 2 B Электронный розжиг, от батареек (1,5 В) 23 Номер ин...

Характеристики

Другие модели - Водонагреватели Bosch

Все водонагреватели Bosch