Ballu-Biemmedue PHOEN 110 - Инструкция по эксплуатации

Ballu-Biemmedue PHOEN 110

Обогреватель Ballu-Biemmedue PHOEN 110 - инструкция пользователя по применению, эксплуатации и установке на русском языке. Мы надеемся, она поможет вам решить возникшие у вас вопросы при эксплуатации техники.

Если остались дополнительные вопросы — свяжитесь с нами через контактную форму.

1 Страница 1
2 Страница 2
3 Страница 3
4 Страница 4
5 Страница 5
6 Страница 6
7 Страница 7
8 Страница 8
9 Страница 9
10 Страница 10
11 Страница 11
12 Страница 12
13 Страница 13
14 Страница 14
15 Страница 15
16 Страница 16
17 Страница 17
18 Страница 18
19 Страница 19
20 Страница 20
21 Страница 21
22 Страница 22
23 Страница 23
24 Страница 24
25 Страница 25
26 Страница 26
27 Страница 27
28 Страница 28
29 Страница 29
Страница: / 29

Содержание:

  • Страница 2 – Жидкотопливный нагреватель воздуха
  • Страница 3 – SCHEMA DI FUNZIONAMENTO - TABLEAU DE COMMANDE
  • Страница 19 – ВАЖНО; ОБЩИЕ РЕКОМЕНДАЦИИ
  • Страница 21 – НЕИСПРАВНОСТИ В РАБОТЕ: ПРИЧИНЫ И СПОСОБЫ УСТРАНЕНИЯ
  • Страница 22 – Товар соответствует требованиям технического регламента:
  • Страница 23 – Гарантийные обязательства; В гарантийном ремонте может быть отказано в следующих случаях:
Загрузка инструкции

Инструкция
по эксплуатации

Мобильный дизельный теплогенератор Ballu-Biemmedue

PHOEN 110

Цены на товар на сайте:

http://www.vseinstrumenti.ru/klimat/teplovye_pushki/dizelnye/ballu-biemmedue/phoen_110/

Отзывы и обсуждения товара на сайте:

http://www.vseinstrumenti.ru/klimat/teplovye_pushki/dizelnye/ballu-biemmedue/phoen_110/#tab-
Responses

"Загрузка инструкции" означает, что нужно подождать пока файл загрузится и можно будет его читать онлайн. Некоторые инструкции очень большие и время их появления зависит от вашей скорости интернета.

Краткое содержание

Страница 2 - Жидкотопливный нагреватель воздуха

1 АВ 51 Руководство по эксплуатации Жидкотопливный нагреватель воздуха ( дизельный теплогенератор непрямого нагрева) PHOEN 110 Перед началом эксплуатации прибора внимательно изучите данное руководство и храните его в доступном месте Code-128

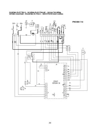
Страница 3 - SCHEMA DI FUNZIONAMENTO - TABLEAU DE COMMANDE

2 SCHEMA DI FUNZIONAMENTO - TABLEAU DE COMMANDE – KONTROLLTAFEL - CONTROL BOARD - TABLERO DE MANDOS - СХЕМА РАБОТЫ 1 CAMERA DI COMBUSTIONE CHAMBRE DE COMBUSTION BRENNKAMMER COMBUSTION CHAMBER CAMARA DE COMBUSTION КАМЕРА СГОРАНИЯ 2 BRUCIATORE BRULEUR BRENNER BURNER QUEMADOR ГОРЕЛКА 3 UGELLO GICLEUR D...

Страница 19 - ВАЖНО; ОБЩИЕ РЕКОМЕНДАЦИИ

RU 18 ВАЖНО Перед использованием генератора рекомендуется внимательно прочесть все инструкции по эксплуатации, приведенные далее, и тщательно выполнять содержащиеся в них указания. Изготовитель не несет ответственности за физический и/или материальный ущерб, возникший в результате ненадлежащего испо...

Характеристики

Другие модели - Обогреватели Ballu-Biemmedue

Все обогреватели Ballu-Biemmedue