Автосигнализации Sheriff ZX-710 - инструкция пользователя по применению, эксплуатации и установке на русском языке. Мы надеемся, она поможет вам решить возникшие у вас вопросы при эксплуатации техники.
Если остались вопросы, задайте их в комментариях после инструкции.
"Загружаем инструкцию", означает, что нужно подождать пока файл загрузится и можно будет его читать онлайн. Некоторые инструкции очень большие и время их появления зависит от вашей скорости интернета.

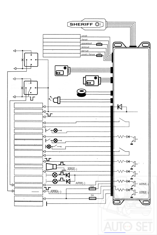
Схема включения ZX-710 SHERIFF
* Выбор функции сервисного канала управления осуществляется
согласно таблице программирования.
** На схеме указаны функции сервисных каналов запрграммированных
по умолчанию (заводская установка).
- 3 1 -
Антенный модуль
Н.З. контакт реле отпирания
ОБЩИЙ контакт реле отпирания
Н.Р. контакт реле отпирания
Н.З. контакт реле запирания
ОБЩИЙ контакт реле запирания
Н.Р. контакт реле запирания
Н.Р. реле блокировки
цепь
разрыва
Дополнительный датчик
30
87
Н.З. реле блокировки
цепь
разрыва
30
Двухзоновый
датчик удара
Кнопка Valet/
Секретный Код
Светодиод
87а
I G N 2
I G N 1 к замку зажигания
Доп. входной триггер
INST2(-) /спидометр
желтый с черным
желтый
темно-зеленый с красным
зеленый с черным
Упр.сервис, канал
СНЗ
с прогр. логикой
зеленый с красным
С Н З
(вых. вежл. подсв.=20с)**
+12В
D O O R ( - )
коричневый
темно-синий
Концевик Двери (-)
С Н 2 ( Т х у п р . вых.=1с)
DOOR(+)
темно-зеленый с коричнев.
фиолетовый
синий с черным
синий с красным
Упр.сервис, канал
СН2
с прогр. логикой
Входной триггер
капот/баг. INST1M
Концевик Двери (+)
Сервисный канал
СН6
с программир. логикой
(ТУРБОТАИМЕР**)
+12В
+12В
Сервисный канал
СН4
с программир. логикой
(имп. 1 сек при постановке**)
зеленый с белым
белый с черным
серый
белый
оранжевый
СИРЕНА
Сервисный канал
СН5
с программир. логикой
ГАБАРИТЫ
Блокировка с Н.З. реле
Канал блокировки с
Н.Р. реле A R M ( - )
красный
черный с белым
черный
красный с белым
красный
Питание системы
и цепей габаритов
МАССА автомобиля
CH5
СН4
СН6
СН2
СН3
Подготовлено компанией АвтоСет. Автосигнализации и автоэлектроника.