Автомобили Renault KANGOO FOURGON 2013 - инструкция пользователя по применению, эксплуатации и установке на русском языке. Мы надеемся, она поможет вам решить возникшие у вас вопросы при эксплуатации техники.
Если остались вопросы, задайте их в комментариях после инструкции.
"Загружаем инструкцию", означает, что нужно подождать пока файл загрузится и можно будет его читать онлайн. Некоторые инструкции очень большие и время их появления зависит от вашей скорости интернета.

14
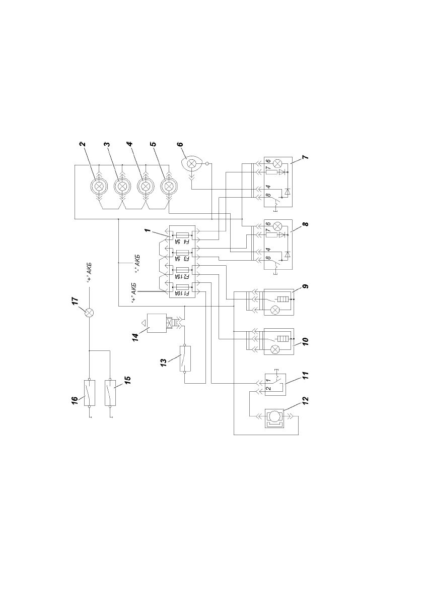
Ðèñ. 9.3. Ñõåìà ïîäêëþ÷åíèÿ äîïîëíèòåëüíîãî ýëåêòðîîáîðóäîâàíèÿ ìåäèöèíñêîãî ñàëîíà 12Â:
1 -áëîê ïðåäîõðàíèòåëåé; 2, 3. 4, 5 -ïëàôîí îñâåùåíèÿ ñàëîíà; 6 -ïëàôîí íàïðàâëåííîãî ñâåòà; 7 -âêëþ÷àòåëü ïëàôîíà íàïðàâëåííîã
î
ñâåòà; 8 -âêëþ÷àòåëü îñâåùåíèÿ ñàëîíà; 9, 10 -ïðèêóðèâàòåëü (äëÿ ïîäêëþ÷åíèÿ äîï.îáîðóäîâàíèÿ 12Â); 11 -âêëþ÷àòåëü áà÷êà
ýëåêòðîóìûâàëüíèêà; 12 -ýëåêòðîäâèãàòåëü óìûâàëüíèêà; 13 -âûêëþ÷àòåëü âåíòèëÿòîðà ñàëîíà; 14 -âåíòèëÿòîð ñàëîíà; 15 -êîíöåâîé
âûêëþ÷àòåëü çàäíåé äâåðè ñàëîíà; 16 -êîíöåâîé âûêëþ÷àòåëü áîêîâîé äâåðè ñàëîíà; 17 -ñèãíàëèçàòîð îòêðûòûõ äâåðåé ñàëîíà