Austria-Email HT 500 FM 500л - Инструкция по эксплуатации

Austria-Email HT 500 FM 500л

Водонагреватель Austria-Email HT 500 FM 500л - инструкция пользователя по применению, эксплуатации и установке на русском языке. Мы надеемся, она поможет вам решить возникшие у вас вопросы при эксплуатации техники.

Если остались дополнительные вопросы — свяжитесь с нами через контактную форму.

1 Страница 1
2 Страница 2
3 Страница 3
4 Страница 4
5 Страница 5
6 Страница 6
7 Страница 7
8 Страница 8
9 Страница 9
10 Страница 10
11 Страница 11
12 Страница 12
13 Страница 13
14 Страница 14
15 Страница 15
16 Страница 16
17 Страница 17
18 Страница 18
19 Страница 19
20 Страница 20
Страница: / 20

Содержание:

  • Страница 5 – Полная ванна
  • Страница 6 – ПОДКЛЮЧЕНИЕ ВОДЫ; Все водонагреватели серии
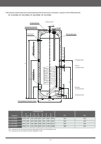
  • Страница 8 – ТЕХНИЧЕСКИЕ ХАРАКТЕРИСТИКИ
  • Страница 9 – ЧЕРТЁЖ С РАЗМЕРАМИ; Напольные вертикальные водонагреватели без теплообменника
  • Страница 12 – предохранительного клапана
  • Страница 14 – предмет
  • Страница 15 – ГАРАНТИЙНЫЕ ОБЯЗАТЕЛЬСТВА
  • Страница 17 – ГАРАНТИЙНЫЙ ТАЛОН; ʧʛʦʘʞʧʣɦʟʬʛʣʨʦ
Загрузка инструкции

ɾʃʇʈʆʉʀʌɾʕʅʄʓʀʇʅʁʉɶʈɶʌɾɾ
ɾʂʄʃʈɶɼʉ

ɹʖʦʖʣʨʞʟʣʱʟʨʖʡʤʣ

ɸʤʚʤʣʖʙʦʛʘʖʨʛʡʞʧʛʦʞʞ)5

ʃʖʥʤʡʲʣʱʛʘʛʦʨʞʠʖʡʲʣʱʛʘʤʚʤʣʖʙʦʛʘʖʨʛʡʞʗʛʝʨʛʥʡʤʤʗʢʛʣʣʞʠʖ
)5'.)5'.)5'.)5'.

ʃʖʥʤʡʲʣʱʛʘʛʦʨʞʠʖʡʲʣʱʛʘʤʚʤʣʖʙʦʛʘʖʨʛʡʞʠʤʧʘʛʣʣʤʙʤʣʖʙʦʛʘʖ
ʧʤʚʣʞʢʘʱʧʤʠʤʳʪʪʛʠʨʞʘʣʱʢʨʛʥʡʤʤʗʢʛʣʣʞʠʤʢ
)5&3.)5&3.)5&3.)5&3.

ʃʖʥʤʡʲʣʱʛʘʛʦʨʞʠʖʡʲʣʱʛʘʤʚʤʣʖʙʦʛʘʖʨʛʡʞʠʤʧʘʛʣʣʤʙʤʣʖʙʦʛʘʖ
ʧʚʘʩʢʵʘʱʧʤʠʤʳʪʪʛʠʨʞʘʣʱʢʞʨʛʥʡʤʤʗʢʛʣʣʞʠʖʢʞ
)5&3.3)5&3.3)5&3.3)5&3.3

ʅʤʜʖʡʩʟʧʨʖʤʝʣʖʠʤʢʲʨʛʧʲʧʞʣʧʨʦʩʠʬʞʛʟʥʛʦʛʚʞʧʥʤʡʲʝʤʘʖʣʞʛʢ

"Загрузка инструкции" означает, что нужно подождать пока файл загрузится и можно будет его читать онлайн. Некоторые инструкции очень большие и время их появления зависит от вашей скорости интернета.

Краткое содержание

Страница 5 - Полная ванна

энергоносителей также рекомендуем использовать водонагреватель при умеренных температурах (но нениже 60°C).В целях энергосбережения следует отказаться от рециркуляции. Водонагреватели должны использоваться исключительно в соответствии с условиями, указанными на , местные нормативные акты и требовани...

Страница 6 - ПОДКЛЮЧЕНИЕ ВОДЫ; Все водонагреватели серии

ПОДКЛЮЧЕНИЕ ВОДЫ Все водонагреватели серии ) T являются напорными устройствами и рассчитаны на подключение к сети водоснабжения с максимальным рабочим давлением 10 бар. Если давление в водопроводе выше этого значения, необходимо установить редуктор давления.Для защиты водонагревателя и всей системы ...

Страница 8 - ТЕХНИЧЕСКИЕ ХАРАКТЕРИСТИКИ

встраиваемые дополнительные и быть установлены таким образом, чтобы они были изолированы от резервуара. R и серии P встраиваемые теплообменники серии RWT 172 *при параметрах: 80/10/45°C (температура теплоносителя / температура воды на входе / температура потребляемой воды), проток теплоносителя 3 м³...

Характеристики

Другие модели - Водонагреватели Austria-Email