Austria-Email HT 400 FM 400 л - инструкции и руководства

model-name

Водонагреватель Austria-Email HT 400 FM 400 л - инструкции пользователя по применению, эксплуатации и установке на русском языке читайте онлайн в формате pdf

1 Page 1
2 Page 2
3 Page 3
4 Page 4
5 Page 5
6 Page 6
7 Page 7
8 Page 8
9 Page 9
10 Page 10
11 Page 11
12 Page 12
13 Page 13
14 Page 14
15 Page 15
16 Page 16
17 Page 17
18 Page 18
19 Page 19
20 Page 20

Краткое содержание

Страница 5 - Полная ванна

энергоносителей также рекомендуем использовать водонагреватель при умеренных температурах (но нениже 60°C).В целях энергосбережения следует отказаться от рециркуляции. Водонагреватели должны использоваться исключительно в соответствии с условиями, указанными на , местные нормативные акты и требовани...

Страница 6 - ПОДКЛЮЧЕНИЕ ВОДЫ; Все водонагреватели серии

ПОДКЛЮЧЕНИЕ ВОДЫ Все водонагреватели серии ) T являются напорными устройствами и рассчитаны на подключение к сети водоснабжения с максимальным рабочим давлением 10 бар. Если давление в водопроводе выше этого значения, необходимо установить редуктор давления.Для защиты водонагревателя и всей системы ...

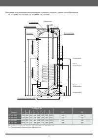
Страница 8 - ТЕХНИЧЕСКИЕ ХАРАКТЕРИСТИКИ

встраиваемые дополнительные и быть установлены таким образом, чтобы они были изолированы от резервуара. R и серии P встраиваемые теплообменники серии RWT 172 *при параметрах: 80/10/45°C (температура теплоносителя / температура воды на входе / температура потребляемой воды), проток теплоносителя 3 м³...