ATON АОГВ-25ЕМ - Инструкция по эксплуатации

ATON АОГВ-25ЕМ

Котел ATON АОГВ-25ЕМ - инструкция пользователя по применению, эксплуатации и установке на русском языке. Мы надеемся, она поможет вам решить возникшие у вас вопросы при эксплуатации техники.

Если остались дополнительные вопросы — свяжитесь с нами через контактную форму.

1 Страница 1
2 Страница 2
3 Страница 3
4 Страница 4
5 Страница 5
6 Страница 6
7 Страница 7
8 Страница 8
9 Страница 9
10 Страница 10
11 Страница 11
12 Страница 12
13 Страница 13
14 Страница 14
15 Страница 15
16 Страница 16
17 Страница 17
18 Страница 18
19 Страница 19
20 Страница 20
21 Страница 21
22 Страница 22
23 Страница 23
24 Страница 24
25 Страница 25
26 Страница 26
27 Страница 27
28 Страница 28
29 Страница 29
30 Страница 30
31 Страница 31
32 Страница 32
33 Страница 33
34 Страница 34
35 Страница 35
Страница: / 35

Содержание:

  • Страница 3 – СОДЕРЖАНИЕ
  • Страница 7 – ТЕХНИЧЕСКИЕ ХАРАКТЕРИСТИКИ
  • Страница 8 – КОМПЛЕКТ ПОСТАВКИ
  • Страница 9 – УКАЗАНИЯ МЕР БЕЗОПАСНОСТИ
  • Страница 10 – КОНСТРУКЦИЯ И РАБОТА КОТЛА
  • Страница 11 – ПОРЯДОК УСТАНОВКИ
  • Страница 12 – ПОДГОТОВКА К РАБОТЕ
  • Страница 14 – ВОЗМОЖНЫЕ НЕИСПРАВНОСТИ И МЕТОДЫ ИХ УСТРАНЕНИЯ
  • Страница 19 – СВИДЕТЕЛЬСТВО О ПРИЕМКЕ; Дата изготовления
  • Страница 30 – Приложение А
  • Страница 31 – Приложение Б
  • Страница 34 – Приложение В; История оборудования в течение всего срока эксплуатации.; Этот лист заполняется инженером Сервисного центра. Он является; Дата
  • Страница 35 – Республика Беларусь
Загрузка инструкции

"Загрузка инструкции" означает, что нужно подождать пока файл загрузится и можно будет его читать онлайн. Некоторые инструкции очень большие и время их появления зависит от вашей скорости интернета.

Краткое содержание

Страница 3 - СОДЕРЖАНИЕ

СОДЕРЖАНИЕ 1 ОБЩИЕ УКАЗАНИЯ 3 2 НАЗНАЧЕНИЕ 4 3 ТЕХНИЧЕСКИЕ ХАРАКТЕРИСТИКИ 6 4 КОМПЛЕКТ ПОСТАВКИ 7 5 УКАЗАНИЯ МЕР БЕЗОПАСНОСТИ 8 6 КОНСТРУКЦИЯ И РАБОТА КОТЛА 9 7 ПОРЯДОК УСТАНОВКИ 10 8 ПОДГОТОВКА К РАБОТЕ 11 9 ТЕХНИЧЕСКОЕ ОБСЛУЖИВАНИЕ 12 10 ПРАВИЛА ТРАНСПОРТИРОВАНИЯ И ХРАНЕНИЕ 12 11 ВОЗМОЖНЫЕ НЕИСПРА...

Страница 7 - ТЕХНИЧЕСКИЕ ХАРАКТЕРИСТИКИ

3 ТЕХНИЧЕСКИЕ ХАРАКТЕРИСТИКИ 3.1 Основные параметры, размеры котла приведены в таблице 1. Таблица 1 Наименование параметра или размера, единица измерения Норма для модификации А О ГВ -16Е А О ГВ -16Е В А О ГВ -20Е А О ГВ -20Е В А О ГВ -25Е А О ГВ -25Е В А О ГВ Д -30Е А О ГВ Д -30Е В А О ГВ Д -50Х А ...

Страница 8 - КОМПЛЕКТ ПОСТАВКИ

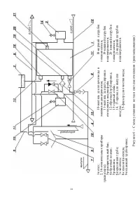
Продолжение таблицы 1 Примечание: * При отключенной системе отопления и температуре воды в котле 90±5 °С. ** Габаритные и монтажные размеры котла указаны в рисунках 7, 8. 4 КОМПЛЕКТ ПОСТАВКИ 4.1 В комплект поставки котла входят: 1) Котел (соответствующей модификации) …………………………… 2) Бак расширительны...

Характеристики

Другие модели - Котлы ATON

Все котлы ATON