Страница 3 - СОДЕРЖАНИЕ
СОДЕРЖАНИЕ 1 ОБЩИЕ УКАЗАНИЯ 3 2 НАЗНАЧЕНИЕ 4 3 ТЕХНИЧЕСКИЕ ХАРАКТЕРИСТИКИ 6 4 КОМПЛЕКТ ПОСТАВКИ 7 5 УКАЗАНИЯ МЕР БЕЗОПАСНОСТИ 8 6 КОНСТРУКЦИЯ И РАБОТА КОТЛА 9 7 ПОРЯДОК УСТАНОВКИ 10 8 ПОДГОТОВКА К РАБОТЕ 11 9 ТЕХНИЧЕСКОЕ ОБСЛУЖИВАНИЕ 12 10 ПРАВИЛА ТРАНСПОРТИРОВАНИЯ И ХРАНЕНИЕ 12 11 ВОЗМОЖНЫЕ НЕИСПРА...
Страница 7 - ТЕХНИЧЕСКИЕ ХАРАКТЕРИСТИКИ
3 ТЕХНИЧЕСКИЕ ХАРАКТЕРИСТИКИ 3.1 Основные параметры, размеры котла приведены в таблице 1. Таблица 1 Наименование параметра или размера, единица измерения Норма для модификации А О ГВ -16Е А О ГВ -16Е В А О ГВ -20Е А О ГВ -20Е В А О ГВ -25Е А О ГВ -25Е В А О ГВ Д -30Е А О ГВ Д -30Е В А О ГВ Д -50Х А ...
Страница 8 - КОМПЛЕКТ ПОСТАВКИ
Продолжение таблицы 1 Примечание: * При отключенной системе отопления и температуре воды в котле 90±5 °С. ** Габаритные и монтажные размеры котла указаны в рисунках 7, 8. 4 КОМПЛЕКТ ПОСТАВКИ 4.1 В комплект поставки котла входят: 1) Котел (соответствующей модификации) …………………………… 2) Бак расширительны...
Страница 9 - УКАЗАНИЯ МЕР БЕЗОПАСНОСТИ
5 УКАЗАНИЯ МЕР БЕЗОПАСНОСТИ 5.1 Помещение, где работает котел должно быть оборудовано приточною и вытяжной вентиляцией. 5.2 Во избежание пожара запрещено ложить на котел или вешать около него вещи, которые могут загореться. 5.3 Ответственность за безопасную эксплуатацию котла и содержание его в надл...
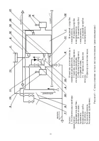
Страница 10 - КОНСТРУКЦИЯ И РАБОТА КОТЛА
6 КОНСТРУКЦИЯ И РАБОТА КОТЛА 6.1 Конструкция котла показана на рисунках 1, 2 и 3. 6.2 Работа котла 6.2.1 Работа котла заключается в нагревании воды для отопления и горячего водоснабжения (в моделях оборудованных вторым контуром для нагревания воды для системы горячего водоснабжения) и регулировании ...
Страница 11 - ПОРЯДОК УСТАНОВКИ
7 ПОРЯДОК УСТАНОВКИ Работы по установке котла должны проводиться работниками специализированных учреждений. Установочные размеры котла показаны на рисунках 7, 8. 7.1 Требования к помещению 7.1.1 Помещение, в котором будет устанавливаться котел, должно отвечать требованиям действующих норм и правил: ...
Страница 12 - ПОДГОТОВКА К РАБОТЕ
- для монтажа дымохода и покрытия его внутренних стенок использовать материалы стойкие к конденсату; - использовать дымоходы с внутренним диаметром, который не превышает диаметр патрубка дымохода котла больше чем на 30%. 7.3.5 Во всех случаях высота трубы над прилегающей частью крыши должна быть не ...
Страница 14 - ВОЗМОЖНЫЕ НЕИСПРАВНОСТИ И МЕТОДЫ ИХ УСТРАНЕНИЯ
11 ВОЗМОЖНЫЕ НЕИСПРАВНОСТИ И МЕТОДЫ ИХ УСТРАНЕНИЯ 11.1 Конструкция котла надежна и при правильной эксплуатации обеспечивается длительная работа изделия. Однако в процессе эксплуатации котла могут возникнуть неисправности, вероятные причины и методы устранения которых отмеченные в таблице 2. 11.2 Неи...
Страница 19 - СВИДЕТЕЛЬСТВО О ПРИЕМКЕ; Дата изготовления
16 СВИДЕТЕЛЬСТВО О ПРИЕМКЕ Котел модификации АОГВ ____ __________ Заводской номер______________ Соответствует требованием нормативных документов по ГОСТ Р 51733 -2001 и ГОСТ Р 51847 – 2001 и пригоден для эксплуатации. Газовый клапан (соответствующее отметить) □ "630 EUROSIT" фирмы "SIT G...
Страница 30 - Приложение А
Приложение А АКТ ВВОДА ОБОРУДОВАНИЯ В ЭКСПЛУАТАЦИЮ № ___________ С момента полного заполнения этого документа соответствующей информации, инженер сервисного центра, который выполнил первый пуск, отвечает за передачу его на адрес отдела сервиса и гарантий указанного в ПРИЛОЖЕНИИ Г. Информация по этом...
Страница 31 - Приложение Б
Приложение Б ТЕХНИЧЕСКИЕ ДАННЫЕ ПОМЕЩЕНИЯ (дома,квартиры), где установлен КОТЕЛ Площадь отопления м. кв. Высота до потолка м. Тип дома: Слабо утепленный 2 кВт на 10 м.кв. Слабо утепленный - кирпичный или бетонный дом с обычными окнами. Средне утепленный 1 кВт на10м.кв. Средне утепленный - кирпичный ...
Страница 34 - Приложение В; История оборудования в течение всего срока эксплуатации.; Этот лист заполняется инженером Сервисного центра. Он является; Дата
Приложение В История оборудования в течение всего срока эксплуатации. Этот лист заполняется инженером Сервисного центра. Он является неотъемлемой частью гарантийного паспорта. Этот лист предназначен для ведения истории оборудования в течение всего срока эксплуатации. На этом листе инженер Сервисного...
Страница 35 - Республика Беларусь
Приложение Г АДРЕСА И НОМЕРА ТЕЛЕФОНОВ ДЛЯ ОБРАЩЕНИЙ. В случае выявления заводских дефектов изделия, или отклонений от нормальных режимов работы оборудования, Владельцу следует обращаться в отдел сервиса и гарантии за телефоном Официальных представителей, или к Уполномоченным Сервисным Центрам в рег...