Зубр Профессионал 30 кВт ТП-П30 - Инструкция по эксплуатации

Зубр Профессионал 30 кВт ТП-П30

Обогреватель Зубр Профессионал 30 кВт ТП-П30 - инструкция пользователя по применению, эксплуатации и установке на русском языке. Мы надеемся, она поможет вам решить возникшие у вас вопросы при эксплуатации техники.

Если остались дополнительные вопросы — свяжитесь с нами через контактную форму.

1 Страница 1
2 Страница 2
3 Страница 3
4 Страница 4
5 Страница 5
6 Страница 6
7 Страница 7
8 Страница 8
9 Страница 9
10 Страница 10
Страница: / 10

Содержание:

  • Страница 2 – Уважаемый покупатель!; КОМИТЕСЬ С НАСТОЯЩИМИ ПРЕДУПРЕЖДЕНИЯМИ.; Устройство
  • Страница 3 – Модельный ряд; Установка опоры на изделие
  • Страница 5 – Технические характеристики; Артикул; Назначение; Подготовка к работе; Подключение изделия к электросети
  • Страница 6 – Порядок работы; Включение и выключение изделия; «Выкл»; Использование капиллярного; Техническое
  • Страница 8 – Гарантийные; Базовая гарантия
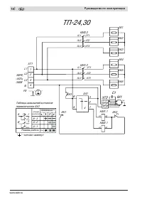
  • Страница 9 – ВОЗМОЖНЫЕ НЕИСПРАВНОСТИ И МЕТОДЫ ИХ УСТРАНЕНИЯ; Неисправность; Схемы
Загрузка инструкции

"Загрузка инструкции" означает, что нужно подождать пока файл загрузится и можно будет его читать онлайн. Некоторые инструкции очень большие и время их появления зависит от вашей скорости интернета.

Краткое содержание

Страница 2 - Уважаемый покупатель!; КОМИТЕСЬ С НАСТОЯЩИМИ ПРЕДУПРЕЖДЕНИЯМИ.; Устройство

Руководство по эксплуатации Пушка тепловая электрическая www.zubr.ru www.zubr.ru | | 2 3 Уважаемый покупатель! При покупке изделия: ■ требуйте проверки его исправности путем пробного включения, а также комплектности согласно комплекту поставки, приведенному в соответствующем разделе; ■ убедитесь, чт...

Страница 3 - Модельный ряд; Установка опоры на изделие

Руководство по эксплуатации Пушка тепловая электрическая www.zubr.ru www.zubr.ru | | 4 5 Модельный ряд ТП-П15 ТП-П24ТП-П30 ТП-П9 Инструкции по применению 1. Установка опоры на изделие Для ТП-9 Для ТП-П15 Для ТП-П24 ТП-П30

Страница 5 - Технические характеристики; Артикул; Назначение; Подготовка к работе; Подключение изделия к электросети

Руководство по эксплуатации Пушка тепловая электрическая www.zubr.ru www.zubr.ru | | 8 9 Убедитесь, что на изделии и комплекте принадлежностей отсутствуют повреждения, которые могли возникнуть при транспортировании. Технические характеристики Артикул ТП-П9 ТП-П15 ТП-П24 ТП-П30 Номинальное напряжение...

Характеристики

Другие модели - Обогреватели Зубр

Все обогреватели Зубр