WWQ TZR-5S - Инструкция по эксплуатации

WWQ TZR-5S

Обогреватель WWQ TZR-5S - инструкция пользователя по применению, эксплуатации и установке на русском языке. Мы надеемся, она поможет вам решить возникшие у вас вопросы при эксплуатации техники.

Если остались дополнительные вопросы — свяжитесь с нами через контактную форму.

1 Страница 1
2 Страница 2
3 Страница 3
4 Страница 4
5 Страница 5
6 Страница 6
7 Страница 7
8 Страница 8
9 Страница 9
10 Страница 10
11 Страница 11
12 Страница 12
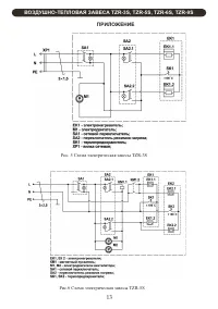
13 Страница 13
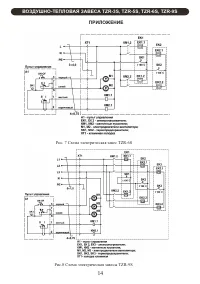
14 Страница 14
15 Страница 15
16 Страница 16
17 Страница 17
18 Страница 18
19 Страница 19
20 Страница 20
Страница: / 20
Загрузка инструкции

TZR-3S
TZR-5S
TZR-6S
TZR-9S

РУКОВОДСТВО ПО ЭКСПЛУАТАЦИИ

ВОЗДУШНО-ТЕПЛОВАЯ ЗАВЕСА

"Загрузка инструкции" означает, что нужно подождать пока файл загрузится и можно будет его читать онлайн. Некоторые инструкции очень большие и время их появления зависит от вашей скорости интернета.

Характеристики

Другие модели - Обогреватели WWQ

Все обогреватели WWQ