WWQ 3кВт TZR-3S - Инструкция по эксплуатации

WWQ 3кВт TZR-3S

Обогреватель WWQ 3кВт TZR-3S - инструкция пользователя по применению, эксплуатации и установке на русском языке. Мы надеемся, она поможет вам решить возникшие у вас вопросы при эксплуатации техники.

Если остались дополнительные вопросы — свяжитесь с нами через контактную форму.

1 Страница 1
2 Страница 2
3 Страница 3
4 Страница 4
5 Страница 5
6 Страница 6
7 Страница 7
8 Страница 8
9 Страница 9
10 Страница 10
11 Страница 11
12 Страница 12
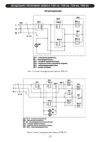
13 Страница 13
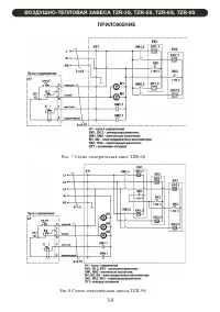
14 Страница 14
15 Страница 15
16 Страница 16
17 Страница 17
18 Страница 18
19 Страница 19
20 Страница 20
Страница: / 20

Содержание:

  • Страница 3 – Уважаемый покупатель!; WWQ; Вертикальная; ВОЗДУШНО-ТЕПЛОВАЯ ЗАВЕСА
  • Страница 4 – ТРЕБОВАНИЯ БЕЗОПАСНОСТИ; относится по классу
  • Страница 5 – ТЕХНИЧЕСКИЕ ХАРАКТЕРИСТИКИ; Таблица 2
  • Страница 6 – ПОДГОТОВКА К РАБОТЕ; Модель завесы
  • Страница 7 – OFF
  • Страница 8 – ON; II; в месте установки пульта
  • Страница 9 – ВОЗМОЖНЫЕ НЕИСПРАВНОСТИ И МЕТОДЫ ИХ УСТРАНЕНИЯ; перемещения упаковки завесы внутри транспортного средства.
  • Страница 10 – TZR
  • Страница 11 – ПРИЛОЖЕНИЕ; Рис. 1 Габаритные и установочные размеры; МОДЕЛЬ; Рис. 2 Схема подключения завесы; завеса; Размеры в миллиметрах
Загрузка инструкции

TZR-3S
TZR-5S
TZR-6S
TZR-9S

РУКОВОДСТВО ПО ЭКСПЛУАТАЦИИ

ВОЗДУШНО-ТЕПЛОВАЯ ЗАВЕСА

"Загрузка инструкции" означает, что нужно подождать пока файл загрузится и можно будет его читать онлайн. Некоторые инструкции очень большие и время их появления зависит от вашей скорости интернета.

Краткое содержание

Страница 3 - Уважаемый покупатель!; WWQ; Вертикальная; ВОЗДУШНО-ТЕПЛОВАЯ ЗАВЕСА

Уважаемый покупатель! Поздравляем Вас с приобретением новой тепловой завесы. При правильном обращении она прослужит Вам долгие годы. Вся продукция торговой марки WWQ производится в соответствии с международными и российскими стандартами безопасности и качества. Перед использованием тепловой завесы в...

Страница 4 - ТРЕБОВАНИЯ БЕЗОПАСНОСТИ; относится по классу

1.5 Завеса предназначена для эксплуатации в закрытых помещениях с температурой 0 воздуха от 1 до 40 С, в условиях, исключающих попадание на нее воды и атмосферных осадков (климатическое исполнение УХЛ 3.1). 1.6 Степень защиты оболочки IP20 (защищена от доступа пальцем к опасным частям, но нет защиты...

Страница 5 - ТЕХНИЧЕСКИЕ ХАРАКТЕРИСТИКИ; Таблица 2

5 Таблица 1 3.1 Технические характеристики указаны в таблице 1. 3. ТЕХНИЧЕСКИЕ ХАРАКТЕРИСТИКИ Модели Технические характеристики TZR-3S TZR-5S TZR-6S TZR-9S Номинальное напряжение, В ~ Гц Потребляемая мощность, кВт Режим нагрева 1 Режим нагрева 2 Масса, кг, не более Срок службы Номинальный ток, А 3 П...

Характеристики

Другие модели - Обогреватели WWQ

Все обогреватели WWQ