Вытяжки ELEYUS 1000 - инструкция пользователя по применению, эксплуатации и установке на русском языке. Мы надеемся, она поможет вам решить возникшие у вас вопросы при эксплуатации техники.
Если остались вопросы, задайте их в комментариях после инструкции.
"Загружаем инструкцию", означает, что нужно подождать пока файл загрузится и можно будет его читать онлайн. Некоторые инструкции очень большие и время их появления зависит от вашей скорости интернета.

9. ГАРАНТИИ ПРОИЗВОДИТЕЛЯ
9.1
Производитель гарантирует нормальную работу вытяжки
в течение 36 месяцев
со дня продажи
через розничную торговую сеть, при условии сдерживания потребителем правил транспортировки,
хранения, монтажа и эксплуатации.
9.2
При отсутствии отметки о дате продажи, гарантийный срок вычисляется с момента изготовления.
9.3
В случае появления нарушений при работе вытяжки по вине производителя в течение
гарантийного срока, потребитель имеет право гарантийного ремонта в сервисных центрах, адреса
которых указаны в гарантийном талоне.
9.3
Гарантия не распространяется на лампочки освещения, галогенные лампочки, алюминиевые
фильтры, угольные фильтры.
9.5
Срок службы вытяжки 10 лет.
АДРЕС ПРОИЗВОДИТЕЛЯ:
ООО «САЮЗ», Украина
г.Тернополь, ул. Полеская, 3
индекс: 46000
т/ф (0352) 52-21-02
e-mail: info@eleyus.com
www.eleyus.com
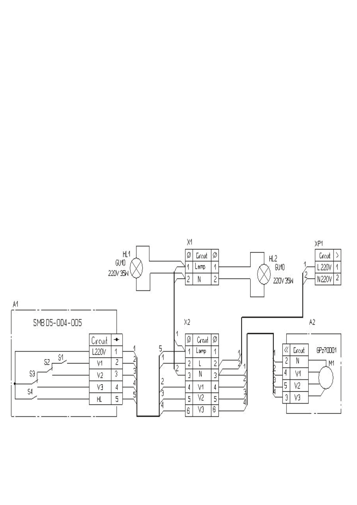
Рис.8
Принципова електросхема витяжки «BORA 750 m3/h»
Принципиальная электросхема вытяжки «BORA 750 m3/h»
Содержание
- 10 RUS
- 12 ОПИСАНИЕ ВЫТЯЖКИ
- 13 ИНСТРУКЦИЯ ПО МОНТАЖУ ВЫТЯЖКИ
- 14 ИНСТРУКЦИЯ ПО ПОЛЬЗОВАНИЮ ВЫТЯЖКОЙ
- 15 ИНСТРУКЦИЯ ПО УХОДУ ЗА ВЫТЯЖКОЙ
- 16 ГАРАНТИИ ПРОИЗВОДИТЕЛЯ; Принципова електросхема витяжки «BORA 750 m3/h»
- 20 механічний перемикач
Характеристики
Остались вопросы?Не нашли свой ответ в руководстве или возникли другие проблемы? Задайте свой вопрос в форме ниже с подробным описанием вашей ситуации, чтобы другие люди и специалисты смогли дать на него ответ. Если вы знаете как решить проблему другого человека, пожалуйста, подскажите ему :)

