Водонагреватели Stiebel Eltron DDH 6 - инструкция пользователя по применению, эксплуатации и установке на русском языке. Мы надеемся, она поможет вам решить возникшие у вас вопросы при эксплуатации техники.
Если остались вопросы, задайте их в комментариях после инструкции.
"Загружаем инструкцию", означает, что нужно подождать пока файл загрузится и можно будет его читать онлайн. Некоторые инструкции очень большие и время их появления зависит от вашей скорости интернета.

Pис. 6
L
N
Электросеть
220 B
Сбрасываемое вручную
устройство защиты
от перегрева
Диф.
манометрический
выключатель
2 кВт, 220 В / 2,5 кВт, 230 В / 3 кВт, 220 В / 4,4 кВт, 220 В
4 кВт, 220 В / 4,7 кВт, 230 В / 5 кВт, 220 В / 5,5 кВт, 220 В
Нагревательные элементы
Ступенчатый
переключатель
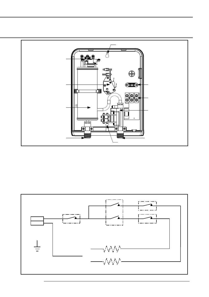
Pис. 7
3
3
11
9
8
10
4
5
7
6
STIEBEL ELTRON
5
Инструкция по установке
Описание деталей
1. Ручка регулятора
2. Индикатор электропитания
3. Крепежное отверстие (2NOS.)
4. Зажим для кабеля
5. Клеммная колодка
6. Манометрический выключатель
7. Вход (холодная вода)
8. Выход (горячая вода)
9. Медный бак
10. Ступенчатый регулятор
11. Предохранительный
расцепитель













