Baxi SLIM UB 80-120 INOX - Инструкция по эксплуатации - Страница 8

Водонагреватели Baxi SLIM UB 80-120 INOX - инструкция пользователя по применению, эксплуатации и установке на русском языке. Мы надеемся, она поможет вам решить возникшие у вас вопросы при эксплуатации техники.

Если остались вопросы, задайте их в комментариях после инструкции.

"Загружаем инструкцию", означает, что нужно подождать пока файл загрузится и можно будет его читать онлайн. Некоторые инструкции очень большие и время их появления зависит от вашей скорости интернета.
Страница:
/ 16
Загружаем инструкцию
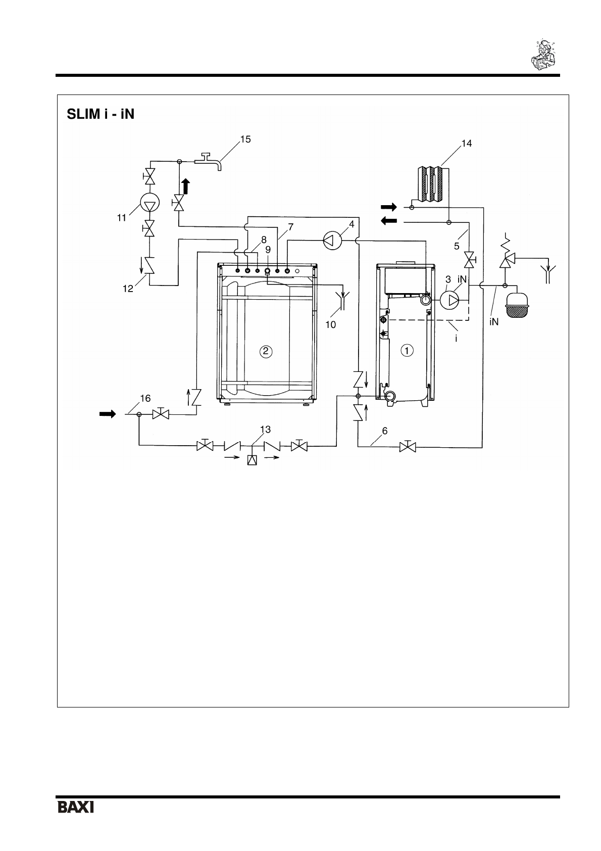
background image

 

SLIM UB 80-120 INOX

                                                           

 

я

 

 

   

 

 

                                                              8                         

 

я

 

 

я

 

 

 

 

 

 
 

1. 

 

2. 

 

3. 

 

 

4. 

 

 

5. 

   

 

 

6. 

 

 

 

 

7. 

 

 

 

 

8. 

 

 

   

 

9. 

 

 

 

 (8 

10. 

 

11. 

 

 

12. 

 

 

13. 

 

 

 

14. 

 

15. 

 

 

 

 

 

16. 

 

 

 

 
 

.1  

 

 

 

   

 

 SLIM i - iN 

 

 
 
 

 

 

  «

i

» 

 

 

 

 

 

   

 

 

 

 
 
 

Полезные видео

Характеристики

Оцените статью
tehnopanorama.ru
Остались вопросы?

Не нашли свой ответ в руководстве или возникли другие проблемы? Задайте свой вопрос в форме ниже с подробным описанием вашей ситуации, чтобы другие люди и специалисты смогли дать на него ответ. Если вы знаете как решить проблему другого человека, пожалуйста, подскажите ему :)

Задать вопрос

Часто задаваемые вопросы
Как посмотреть инструкцию к Baxi SLIM UB 80-120 INOX?
Необходимо подождать полной загрузки инструкции в сером окне на данной странице
Руководство на русском языке?
Все наши руководства представлены на русском языке или схематично, поэтому вы без труда сможете разобраться с вашей моделью
Как скопировать текст из PDF?
Чтобы скопировать текст со страницы инструкции воспользуйтесь вкладкой "HTML"