Водонагреватели Baxi SLIM UB 120 KSW71412251 - инструкция пользователя по применению, эксплуатации и установке на русском языке. Мы надеемся, она поможет вам решить возникшие у вас вопросы при эксплуатации техники.
Если остались вопросы, задайте их в комментариях после инструкции.
"Загружаем инструкцию", означает, что нужно подождать пока файл загрузится и можно будет его читать онлайн. Некоторые инструкции очень большие и время их появления зависит от вашей скорости интернета.

Slim UB 80-120
Руководство
для
технического
персонала
7
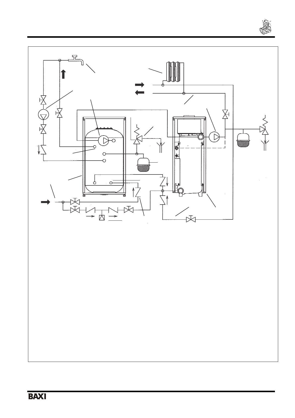
Бойлер
для
производства
горячей
бытовой
воды
1.
Котел
2.
Бойлер
3.
Насос
контура
отопления
4.
Насос
контура
ГВС
5.
Подача
в
систему
отопления
6.
Возврат
из
системы
отопления
7.
Выход
горячей
воды
из
бойлера
8.
Вход
холодной
воды
в
бойлер
9.
Предохранительный
клапан
контура
ГВС
(6
бар
)
10.
Расширительный
бак
контура
ГВС
11.
Сливной
кран
с
сифоном
12.
Насос
рециркуляции
13.
Обратный
клапан
14.
Узел
подпитки
системы
отопления
15.
Радиаторы
16.
Точка
разбора
горячей
бытовой
воды
17.
Труба
холодного
водоснабжения
Рис
.2
Гидравлическая
схема
подсоединения
бойлера
к
котлам
серии
SLIM i - iN
Для
моделей
«
i
»
удалить
верхнюю
заглушку
на
чугунном
теплообменнике
и
снять
предохранительный
клапан
котла
.
1
2
3
4
5
6
7
8
9
10
11
12
13
14
15
16
17