Водонагреватели Baxi SLIM UB 120 INOX KSW71408791 - инструкция пользователя по применению, эксплуатации и установке на русском языке. Мы надеемся, она поможет вам решить возникшие у вас вопросы при эксплуатации техники.
Если остались вопросы, задайте их в комментариях после инструкции.
"Загружаем инструкцию", означает, что нужно подождать пока файл загрузится и можно будет его читать онлайн. Некоторые инструкции очень большие и время их появления зависит от вашей скорости интернета.

SLIM UB 80-120 INOX
Руководство
для
технического
персонала
9
Бойлер
для
производства
горячей
бытовой
воды
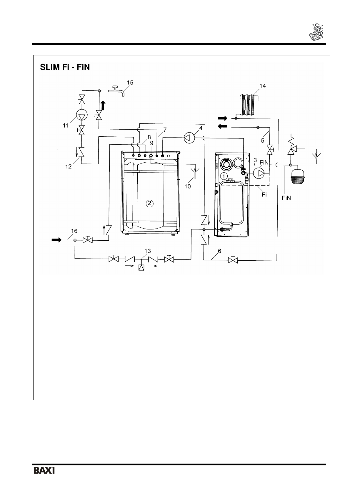
1.
Котел
2.
Бойлер
3.
Насос
котла
5.
Подача
в
систему
отопления
6.
Возврат
из
системы
отопления
7.
Выход
горячей
бытовой
воды
8.
Вход
холодной
воды
в
бойлер
9.
Предохранительный
клапан
контура
ГВС
(8
бар
)
10.
Слив
11.
Насос
рециркуляции
12.
Обратный
клапан
13.
Узел
заполнения
системы
14.
Радиаторы
15.
Точка
разбора
горячей
бытовой
воды
16.
Труба
холодного
водоснабжения
Рис
.1
б
Гидравлическая
схема
подсоединения
бойлера
к
котлам
серии
SLIM Fi - FiN
•
Для
моделей
«
Fi
»
используйте
подсоединение
на
подаче
бойлера
(3/4“ F -
внутр
.
резьба
),
предварительно
отсоединив
заглушку
,
идущую
в
комплекте
вместе
с
бойлером
.