Водонагреватели Baxi Luna UB Inox 80 - инструкция пользователя по применению, эксплуатации и установке на русском языке. Мы надеемся, она поможет вам решить возникшие у вас вопросы при эксплуатации техники.
Если остались вопросы, задайте их в комментариях после инструкции.
"Загружаем инструкцию", означает, что нужно подождать пока файл загрузится и можно будет его читать онлайн. Некоторые инструкции очень большие и время их появления зависит от вашей скорости интернета.

UB INOX 80 -120
руководство
по
установке
и
эксплуатации
- 7 -
накопительный
бойлер
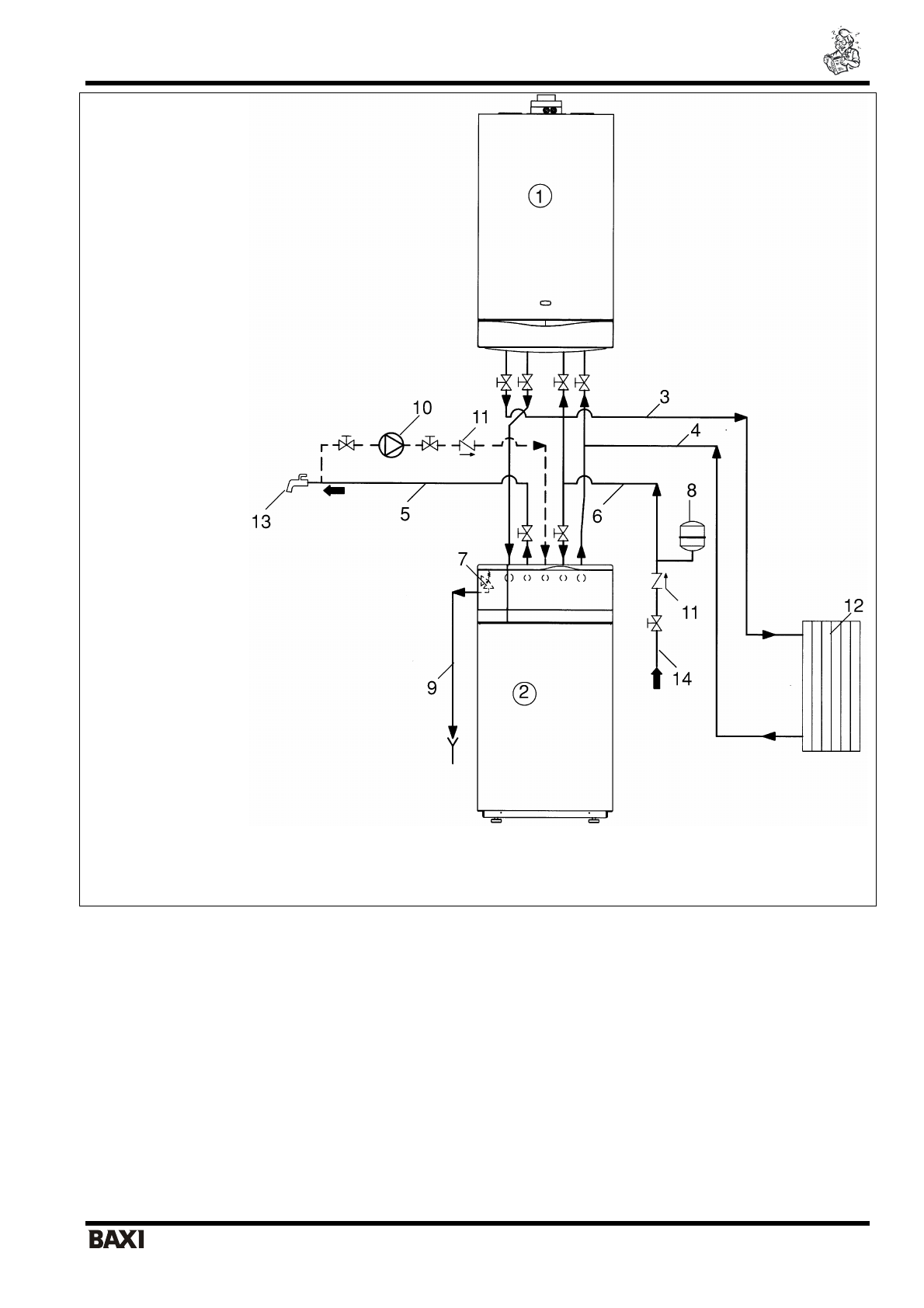
Рис
.1
Основная
схема
установки
5.
Комплект
для
гидравлического
присоединения
бойлера
к
котлам
серии
LUNA
(
заказывается
отдельно
).
Гидравлическое
присоединение
для
бойлеров
UB 80 INOX, UB 120 INOX
С
помощью
данного
комплекта
можно
выполнить
присоединение
бойлера
к
котлу
.
Бойлер
следует
установить
под
настенным
котлом
.
Гидравлическое
присоединение
состоит
из
следующих
компонентов
:
•
гибкая
трубка
Ø 3/4 L=900
мм
(
подача
в
систему
)
•
гибкая
трубка
Ø 3/4 L=900
мм
(
возврат
из
системы
)
•
Т
-
образное
соединение
Ø 3/4
•
Т
-
образное
соединение
Ø 3/4
с
заглушкой
•
кран
•
уплотнительные
прокладки
1 –
Котел
2 –
Бойлер
3 –
Подача
в
систему
отопления
4 –
Возврат
из
системы
отопления
5 –
Выход
горячей
бытовой
воды
6 –
Вход
холодной
воды
7 –
Предохранительный
клапан
контура
ГВС
(8
бар
)
8 –
Расширительный
бак
контура
ГВС
9 –
Сифонный
слив
10 –
Насос
рециркуляции
11 –
Обратный
клапан
12 –
Радиаторы
13 –
Точка
разбора
горячей
бытовой
воды
14 –
Труба
холодного
водоснабжения
15 –
Кран
заполнения
котла