Водонагреватели Baxi Luna UB Inox 120 - инструкция пользователя по применению, эксплуатации и установке на русском языке. Мы надеемся, она поможет вам решить возникшие у вас вопросы при эксплуатации техники.
Если остались вопросы, задайте их в комментариях после инструкции.
"Загружаем инструкцию", означает, что нужно подождать пока файл загрузится и можно будет его читать онлайн. Некоторые инструкции очень большие и время их появления зависит от вашей скорости интернета.

UB INOX 80 -120
ц
- 7 -
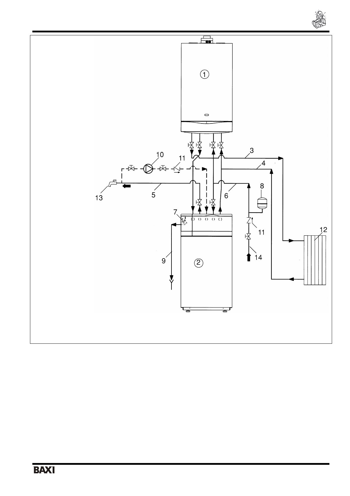
Ɋɢɫ
.1
Ɉɫɧɨɜɧɚɹ
ɫɯɟɦɚ
ɭɫɬɚɧɨɜɤɢ
5.
Ʉɨɦɩɥɟɤɬ
ɞɥɹ
ɝɢɞɪɚɜɥɢɱɟɫɤɨɝɨ
ɩɪɢɫɨɟɞɢɧɟɧɢɹ
ɛɨɣɥɟɪɚ
ɤ
ɤɨɬɥɚɦ
ɫɟɪɢɢ
LUNA
(
ɡɚɤɚɡɵɜɚɟɬɫɹ
ɨɬɞɟɥɶɧɨ
).
UB 80 INOX, UB 120 INOX
.
.
:
•
Ø 3/4 L=900
(
)
•
Ø 3/4 L=900
(
)
•
-
Ø 3/4
•
-
Ø 3/4
•
•
1 –
Ʉɨɬɟɥ
2 –
Ȼɨɣɥɟɪ
3 –
ɉɨɞɚɱɚ
ɜ
ɫɢɫɬɟɦɭ
ɨɬɨɩɥɟɧɢɹ
4 –
ȼɨɡɜɪɚɬ
ɢɡ
ɫɢɫɬɟɦɵ
ɨɬɨɩɥɟɧɢɹ
5 –
ȼɵɯɨɞ
ɝɨɪɹɱɟɣ
ɛɵɬɨɜɨɣ
ɜɨɞɵ
6 –
ȼɯɨɞ
ɯɨɥɨɞɧɨɣ
ɜɨɞɵ
7 –
ɉɪɟɞɨɯɪɚɧɢɬɟɥɶɧɵɣ
ɤɥɚɩɚɧ
ɤɨɧɬɭɪɚ
Ƚȼɋ
(8
ɛɚɪ
)
8 –
Ɋɚɫɲɢɪɢɬɟɥɶɧɵɣ
ɛɚɤ
ɤɨɧɬɭɪɚ
Ƚȼɋ
9 –
ɋɢɮɨɧɧɵɣ
ɫɥɢɜ
10 –
ɇɚɫɨɫ
ɪɟɰɢɪɤɭɥɹɰɢɢ
11 –
Ɉɛɪɚɬɧɵɣ
ɤɥɚɩɚɧ
12 –
Ɋɚɞɢɚɬɨɪɵ
13 –
Ɍɨɱɤɚ
ɪɚɡɛɨɪɚ
ɝɨɪɹɱɟɣ
ɛɵɬɨɜɨɣ
ɜɨɞɵ
14 –
Ɍɪɭɛɚ
ɯɨɥɨɞɧɨɝɨ
ɜɨɞɨɫɧɚɛɠɟɧɢɹ
15 –
Ʉɪɚɧ
ɡɚɩɨɥɧɟɧɢɹ
ɤɨɬɥɚ