Baxi Luna UB 80-120 - Инструкция по эксплуатации - Страница 9

Водонагреватели Baxi Luna UB 80-120 - инструкция пользователя по применению, эксплуатации и установке на русском языке. Мы надеемся, она поможет вам решить возникшие у вас вопросы при эксплуатации техники.

Если остались вопросы, задайте их в комментариях после инструкции.

"Загружаем инструкцию", означает, что нужно подождать пока файл загрузится и можно будет его читать онлайн. Некоторые инструкции очень большие и время их появления зависит от вашей скорости интернета.
Страница:
/ 13
Загружаем инструкцию
background image

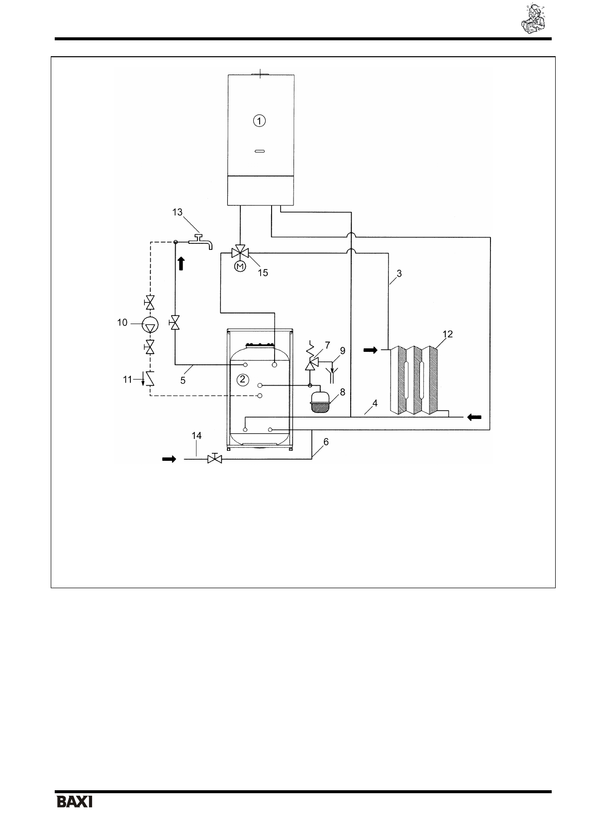
Luna UB 80 – 120                                                         

 

я

 

 

 

 

 

                                                                         9                                         

 

                     

 

 

 

 

:  

1 – 

К

 

2 – 

 

3 – 

   

 

 

4 – 

 

 

 

 

5 – 

 

 

 

 

6 – 

 

 

  

7 – 

 

 

 

 (6 

)

 

 

8 – 

 

 

 

 

9 – 

 

  

10 – 

 

 

11 – 

 

  

12 – 

 

13 – 

 

 

 

 

 

14 – 

 

 

  

15 –  

 

 

 

. 1.  

 

 

 
 

5. 

К

 

 

 

 

   

 

 

LUNA (

 

) - KHG 714058810.

  

 

 

 

 

  UB 80, UB 120 

 

 

 

 

   

 

 

 

   

 

 

 

 

 

.  

 

 

 

 

 

 

 

 

 G3/4’’ 1300 

  (

   

 

 

 G3/4’’ 800 

  (

 

 

 

 

 G1/2’’ 800 

  (

 

 

 

 

 

 3/4" 

 

 1/2" 

 

 

Полезные видео

Характеристики

Оцените статью
tehnopanorama.ru
Остались вопросы?

Не нашли свой ответ в руководстве или возникли другие проблемы? Задайте свой вопрос в форме ниже с подробным описанием вашей ситуации, чтобы другие люди и специалисты смогли дать на него ответ. Если вы знаете как решить проблему другого человека, пожалуйста, подскажите ему :)

Задать вопрос

Часто задаваемые вопросы
Как посмотреть инструкцию к Baxi Luna UB 80-120?
Необходимо подождать полной загрузки инструкции в сером окне на данной странице
Руководство на русском языке?
Все наши руководства представлены на русском языке или схематично, поэтому вы без труда сможете разобраться с вашей моделью
Как скопировать текст из PDF?
Чтобы скопировать текст со страницы инструкции воспользуйтесь вкладкой "HTML"