Thermotrust Classic Star 6 - Инструкция по эксплуатации

Thermotrust Classic Star 6

Котел Thermotrust Classic Star 6 - инструкция пользователя по применению, эксплуатации и установке на русском языке. Мы надеемся, она поможет вам решить возникшие у вас вопросы при эксплуатации техники.

Если остались дополнительные вопросы — свяжитесь с нами через контактную форму.

1 Страница 1
2 Страница 2
3 Страница 3
4 Страница 4
5 Страница 5
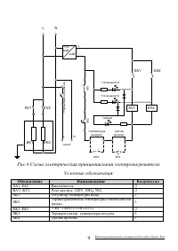
6 Страница 6
7 Страница 7
8 Страница 8
9 Страница 9
10 Страница 10
11 Страница 11
12 Страница 12
13 Страница 13
14 Страница 14
15 Страница 15
16 Страница 16
Страница: / 16
Загрузка инструкции

Инструкция
по эксплуатации

Электрический настенный котел Thermotrust Classic Star

6

Цены на товар на сайте:

http://kotly.vseinstrumenti.ru/elektricheskie/thermotrust/classic_star_6/

Отзывы и обсуждения товара на сайте:

http://kotly.vseinstrumenti.ru/elektricheskie/thermotrust/classic_star_6/#tab-Responses

"Загрузка инструкции" означает, что нужно подождать пока файл загрузится и можно будет его читать онлайн. Некоторые инструкции очень большие и время их появления зависит от вашей скорости интернета.

Характеристики

Другие модели - Котлы Thermotrust

Все котлы Thermotrust