Тепловые пушки THERMEX Bazooka 3 - инструкция пользователя по применению, эксплуатации и установке на русском языке. Мы надеемся, она поможет вам решить возникшие у вас вопросы при эксплуатации техники.
Если остались вопросы, задайте их в комментариях после инструкции.
"Загружаем инструкцию", означает, что нужно подождать пока файл загрузится и можно будет его читать онлайн. Некоторые инструкции очень большие и время их появления зависит от вашей скорости интернета.

7
тепловая мощность прибора превышает теплопотери помещения, в котором он уста-
новлен;
неисправен прибор.
При соблюдении условий эксплуатации, хранения и своевременном устранении неисправностей
прибор может эксплуатироваться более 7 лет.
Частое срабатывание устройства аварийного отключения не является нормаль-
ным режимом работы тепловой пушки. При появлении признаков ненормальной
работы следует установить регуляторы в нерабочее положение, обесточить устрой-
ство, выяснить и устранить причины, вызвавшие аварийное отключение!
8.
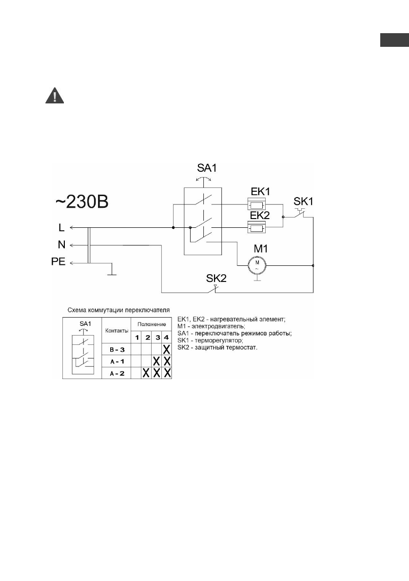
ЭЛЕКТРИЧЕСКИЕ СХЕМЫ
Рис. 3. Электрическая схема Bazooka 2, Bazooka 3
ы
RU
Содержание
- 3 RU
- 9 прибор может эксплуатироваться более 7 лет.; ЭЛЕКТРИЧЕСКИЕ СХЕМЫ
- 10 УХОД И ОБСЛУЖИВАНИЕ
- 11 ными знаками на упаковке:
- 12 ГАРАНТИЯ ИЗГОТОВИТЕЛЯ; Изготовитель устанавливает срок гарантии на прибор; СЕРТИФИКАЦИЯ
- 13 Представник виробника в Украiнi:
- 14 ОТМЕТКА О ПРОДАЖЕ; Подпись представителя; продавца
- 25 СЕРТИФИКАТТАУ; Тауар Кедендік одақ аумағында сертификатталған.
Характеристики
Остались вопросы?Не нашли свой ответ в руководстве или возникли другие проблемы? Задайте свой вопрос в форме ниже с подробным описанием вашей ситуации, чтобы другие люди и специалисты смогли дать на него ответ. Если вы знаете как решить проблему другого человека, пожалуйста, подскажите ему :)