Сварочное оборудование Патон ВДИ MINI (58634) - инструкция пользователя по применению, эксплуатации и установке на русском языке. Мы надеемся, она поможет вам решить возникшие у вас вопросы при эксплуатации техники.
Если остались вопросы, задайте их в комментариях после инструкции.
"Загружаем инструкцию", означает, что нужно подождать пока файл загрузится и можно будет его читать онлайн. Некоторые инструкции очень большие и время их появления зависит от вашей скорости интернета.
Загружаем инструкцию

16
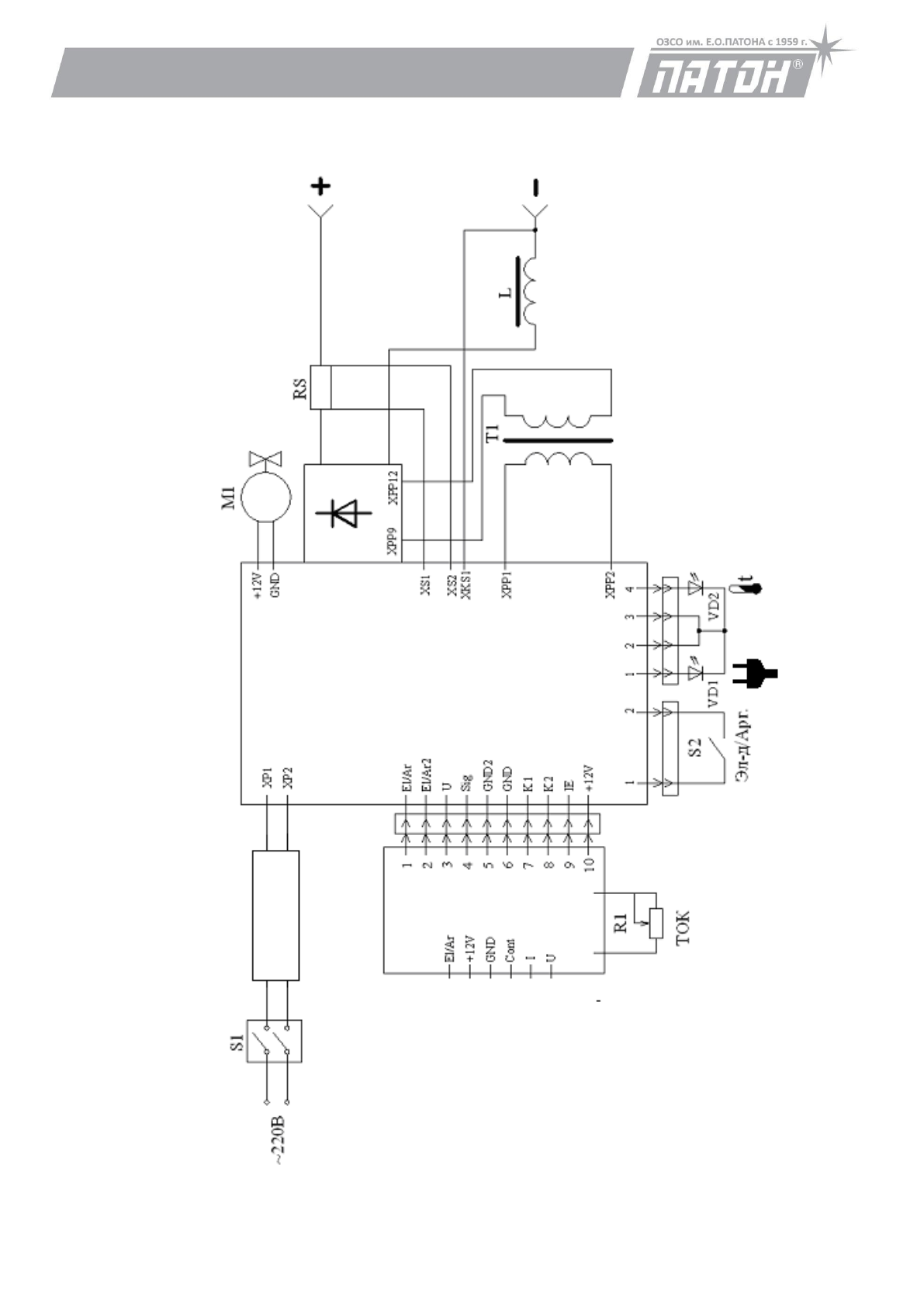
12.ПРИНЦИПИАЛЬНАЯ ЭЛЕКТРИЧЕСКАЯ СХЕМА
Пр
и
н
ци
п
и
ал
ьн
ая
эл
ек
тр
и
чес
ка
я
схем
а
Ис
точни
ка
ПА
ТОН
В
Д
И
-MI
NI
БИ
С
-0400
БВ
Р
-0331
БПК-0400
Содержание
- 3 Подсоединение к силовой сети/силовому щиту; ВНИМАНИЕ! Учитывайте провода; Сетевая кнопка на задней панели аппарата не является силовой,
- 5 ПАРАМЕТРЫ; ВДИ; MINI
- 11 до
- 12 Пределы изменения напряжения сети, В
- 13 Продолжение таблицы на странице 14
- 14 Продолжение таблицы со страницы 13; ПРАВИЛА ТЕХНИКИ БЕЗОПАСНОСТИ
- 17 . ГАРАНТИЙНЫЕ ОБЯЗАТЕЛЬСТВА; ВНИМАНИЕ
Характеристики
Остались вопросы?Не нашли свой ответ в руководстве или возникли другие проблемы? Задайте свой вопрос в форме ниже с подробным описанием вашей ситуации, чтобы другие люди и специалисты смогли дать на него ответ. Если вы знаете как решить проблему другого человека, пожалуйста, подскажите ему :)
Часто задаваемые вопросы
Как посмотреть инструкцию к Патон ВДИ MINI (58634)?
Необходимо подождать полной загрузки инструкции в сером окне на данной странице
Руководство на русском языке?
Все наши руководства представлены на русском языке или схематично, поэтому вы без труда сможете разобраться с вашей моделью
Как скопировать текст из PDF?
Чтобы скопировать текст со страницы инструкции воспользуйтесь вкладкой "HTML"




