Rovex RICH Inverter RS-12MUIN1 1600001203036 - Инструкция по эксплуатации

Rovex RICH Inverter RS-12MUIN1 1600001203036

Кондиционер Rovex RICH Inverter RS-12MUIN1 1600001203036 - инструкция пользователя по применению, эксплуатации и установке на русском языке. Мы надеемся, она поможет вам решить возникшие у вас вопросы при эксплуатации техники.

Если остались дополнительные вопросы — свяжитесь с нами через контактную форму.

1 Страница 1
2 Страница 2
3 Страница 3
4 Страница 4
5 Страница 5
6 Страница 6
7 Страница 7
8 Страница 8
9 Страница 9
10 Страница 10
11 Страница 11
12 Страница 12
13 Страница 13
14 Страница 14
15 Страница 15
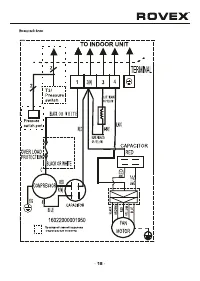
16 Страница 16
17 Страница 17
18 Страница 18
19 Страница 19
20 Страница 20
21 Страница 21
22 Страница 22
23 Страница 23
24 Страница 24
25 Страница 25
26 Страница 26
27 Страница 27
28 Страница 28
Страница: / 28
Загрузка инструкции

R410A

Кондиционер воздуха
(сплит-система)

RS-07MUIN1
RS-09

MUIN

1

RS-12

MUIN

1

RS-18

MUIN

1

RS-24

MUIN

1

"Загрузка инструкции" означает, что нужно подождать пока файл загрузится и можно будет его читать онлайн. Некоторые инструкции очень большие и время их появления зависит от вашей скорости интернета.

Характеристики

Другие модели - Кондиционеры Rovex

Все кондиционеры Rovex