Rinnai RB 107 КMF 2,32-11,6 кВт, двухконт., ГВС 10 л/мин при t=25C - Инструкция по эксплуатации

Rinnai RB 107 КMF 2,32-11,6 кВт, двухконт., ГВС 10 л/мин при t=25C

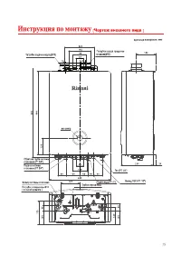
Котел Rinnai RB 107 КMF 2,32-11,6 кВт, двухконт., ГВС 10 л/мин при t=25C - инструкция пользователя по применению, эксплуатации и установке на русском языке. Мы надеемся, она поможет вам решить возникшие у вас вопросы при эксплуатации техники.

Если остались дополнительные вопросы — свяжитесь с нами через контактную форму.

1 Страница 1
2 Страница 2
3 Страница 3
4 Страница 4
5 Страница 5
6 Страница 6
7 Страница 7
8 Страница 8
9 Страница 9
10 Страница 10
11 Страница 11
12 Страница 12
13 Страница 13
14 Страница 14
15 Страница 15
16 Страница 16
17 Страница 17
18 Страница 18
19 Страница 19
20 Страница 20
21 Страница 21
22 Страница 22
23 Страница 23
24 Страница 24
25 Страница 25
26 Страница 26
27 Страница 27
28 Страница 28
29 Страница 29
30 Страница 30
31 Страница 31
32 Страница 32
33 Страница 33
34 Страница 34
35 Страница 35
36 Страница 36
37 Страница 37
38 Страница 38
39 Страница 39
40 Страница 40
Страница: / 40
Загрузка инструкции

RB-107KMF(RU) | RB-137KMF(RU) | RB-207KMF(RU)

KMF

KMF

Категорически запрещено устанавливать дымоход по типу FE.

440017112

"Загрузка инструкции" означает, что нужно подождать пока файл загрузится и можно будет его читать онлайн. Некоторые инструкции очень большие и время их появления зависит от вашей скорости интернета.

Характеристики

Другие модели - Котлы Rinnai