Redverg RD-EHR9/380ТR 6659863 - Инструкция по эксплуатации

Redverg RD-EHR9/380ТR 6659863

Обогреватель Redverg RD-EHR9/380ТR 6659863 - инструкция пользователя по применению, эксплуатации и установке на русском языке. Мы надеемся, она поможет вам решить возникшие у вас вопросы при эксплуатации техники.

Если остались дополнительные вопросы — свяжитесь с нами через контактную форму.

1 Страница 1
2 Страница 2
3 Страница 3
4 Страница 4
5 Страница 5
6 Страница 6
7 Страница 7
8 Страница 8
9 Страница 9
10 Страница 10
11 Страница 11
12 Страница 12
13 Страница 13
14 Страница 14
15 Страница 15
16 Страница 16
17 Страница 17
Страница: / 17

Содержание:

  • Страница 2 – НАЗНАЧЕНИЕ УСТРОЙСТВА.; Модель
  • Страница 3 – Наименование; УКАЗАНИЯ ПО ТЕХНИКЕ БЕЗОПАСНОСТИ.
  • Страница 10 – Схема подключения; Схема электрическая
Загрузка инструкции

ИНСТРУКЦИЯ

ПО ЭКСПЛУАТАЦИИ

ВОЗДУХОНАГРЕВАТЕЛИ

ЭЛЕКТРИЧЕСКИЕ

REDVERG

RD-EHR6R

RD-EHR9/380TR

"Загрузка инструкции" означает, что нужно подождать пока файл загрузится и можно будет его читать онлайн. Некоторые инструкции очень большие и время их появления зависит от вашей скорости интернета.

Краткое содержание

Страница 2 - НАЗНАЧЕНИЕ УСТРОЙСТВА.; Модель

2 1. ОБЩАЯ ИНФОРМАЦИЯ. Настоящее руководство по эксплуатации предназначено для изучения электрических воздухонагревателей RD-EHR6R и RD-EHR9/380TR , (далее по тексту воздухонагреватель ). В связи с постоянной работой по совершенствованию изделия, повышающей его надежность и улучшающей условия эксплу...

Страница 3 - Наименование; УКАЗАНИЯ ПО ТЕХНИКЕ БЕЗОПАСНОСТИ.

3 режима работы (перегрев вследствие остановки электродвигателя, перекрытия входного или выходного отверстия). Установленный срок службы – 2 года . Номинальный режим работы воздухонагревателей – продолжительный, под надзором. Воздухонагреватели по степени защиты человека от поражения электрическим т...

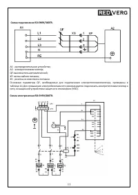
Страница 10 - Схема подключения; Схема электрическая

10 Произведено по заказу: ООО «ТМК ОптТорг», 603002, г. Нижний Новгород, ул. Марата, д. 25. Производитель: ООО «ТеплоТрейд», 453510, Россия, Башкортостан, г. Белорецк, ул. С.Тюленина, 14, т. (34792) 4 - 81 - 50, 4 - 81 -97 ПРИЛОЖЕНИЯ. Схема подключения RD-EHR6R. А1 - распределительное устройство; А2...

Характеристики

Другие модели - Обогреватели Redverg

Все обогреватели Redverg