Обогреватели Timberk T-HG3-Q12T - инструкция пользователя по применению, эксплуатации и установке на русском языке. Мы надеемся, она поможет вам решить возникшие у вас вопросы при эксплуатации техники.
Если остались вопросы, задайте их в комментариях после инструкции.
"Загружаем инструкцию", означает, что нужно подождать пока файл загрузится и можно будет его читать онлайн. Некоторые инструкции очень большие и время их появления зависит от вашей скорости интернета.

IM2022
9
10.
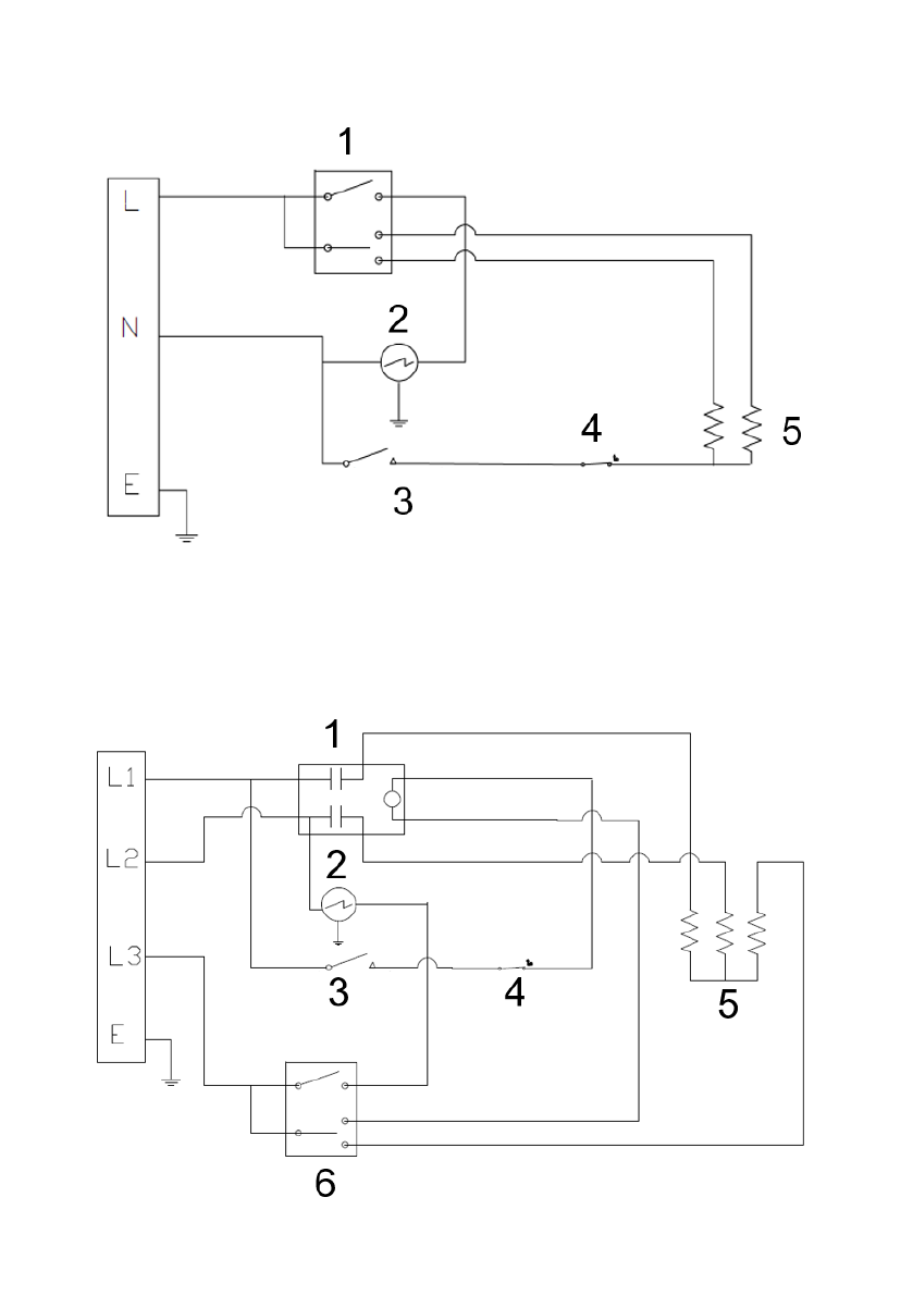
ПРИНЦИПИАЛЬНЫЕ ЭЛЕКТРИЧЕСКИЕ СХЕМЫ
Модель T-HG2-Q11T, T-HG3-Q11T, T-HG3-Q12T
1
– переключатель
2
– электродвигатель вентилятора
3
– термоограничитель
4
– термостат
5
– нагревательный элемент
Модель T-HG5-Q12T
Содержание
- 3 ВНИМАНИЕ! НЕ НАКРЫВАЙТЕ ПРИБОР
- 6 прибора; КОМПЛЕКТ ПОСТАВКИ; Гарантийный талон – 1 шт.
- 9 ПРИНЦИПИАЛЬНЫЕ ЭЛЕКТРИЧЕСКИЕ СХЕМЫ; – переключатель