Обогреватели Термекс Brick 5 ЭдЭБ02029 - инструкция пользователя по применению, эксплуатации и установке на русском языке. Мы надеемся, она поможет вам решить возникшие у вас вопросы при эксплуатации техники.
Если остались вопросы, задайте их в комментариях после инструкции.
"Загружаем инструкцию", означает, что нужно подождать пока файл загрузится и можно будет его читать онлайн. Некоторые инструкции очень большие и время их появления зависит от вашей скорости интернета.
Загружаем инструкцию

8
7.
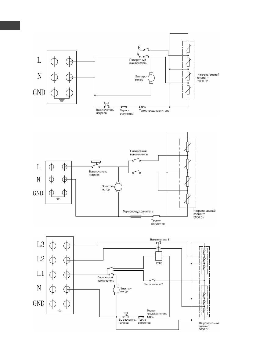
ЭЛЕКТРИЧЕСКИЕ СХЕМЫ
Рис.5
Электрическая схема BRICK 2
Рис.6
Электрическая схема BRICK 3
Рис.7
Электрическая схема BRICK 5
ы
RU
RU
Содержание
- 3 УВАЖАЕМЫЙ ПОКУПАТЕЛЬ!; моделей; RU
- 4 на строительных площадках и в теплицах
- 7 УСТРОЙСТВО И НАЗНАЧЕНИЕ ПРИБОРА; ) состоит из корпуса, изготовленного из листовой стали; BRICK 2; Устройство прибора; УПРАВЛЕНИЕ; Панель управления на модель BRICK 2:
- 8 Выберите один из режимов работы прибора и следуйте инструкциям:; Режим поддержания температуры
- 9 Перечень возможных неисправностей приведен в таблице ниже.
- 12 ГАРАНТИЯ ИЗГОТОВИТЕЛЯ; Изготовитель устанавливает срок гарантии на прибор; СЕРТИФИКАЦИЯ И ИЗГОТОВИТЕЛЬ
- 13 Представник виробника в Украiнi:
- 14 ОТМЕТКА О ПРОДАЖЕ; Подпись представителя
- 43 Wi-Fi Motion Wireless Technology; Wi-Fi Motion — технология, обеспечивающая; Other products with remote control:; Отопление; Водоснабжение
- 44 рядом с Карловыми Варами.; Станьте победителем; Д АРИМ БОНУС ВСЕМ УЧАСТНИК АМ!; Встречай













