Обогреватели Термекс Bazooka 4,5 ЭдЭБ02035 - инструкция пользователя по применению, эксплуатации и установке на русском языке. Мы надеемся, она поможет вам решить возникшие у вас вопросы при эксплуатации техники.
Если остались вопросы, задайте их в комментариях после инструкции.
"Загружаем инструкцию", означает, что нужно подождать пока файл загрузится и можно будет его читать онлайн. Некоторые инструкции очень большие и время их появления зависит от вашей скорости интернета.

31
Пристрій оснащений пристроєм аварійного відключення електронагрівальних елементів у разі
перегрівання корпусу. Перегрівання корпусу пристрою може статися з таких причин:
вхідна й вихідна решітки закриті сторонніми предметами або сильно забруднені;
теплова потужність пристрою перевищує тепловтрати приміщення, в якому він уста-
новлений; 
в роботі пристрою виникло порушення.
Часте спрацьовування пристрою аварійного відключення не є нормальним режи-
мом роботи теплової гармати. У разі виявлення ознак порушення в роботі слід вста-
новити регулятори в неробоче положення, знеструмити пристрій та з'ясувати й усу-
нути причини, що призвели до аварійного відключення. 
8.
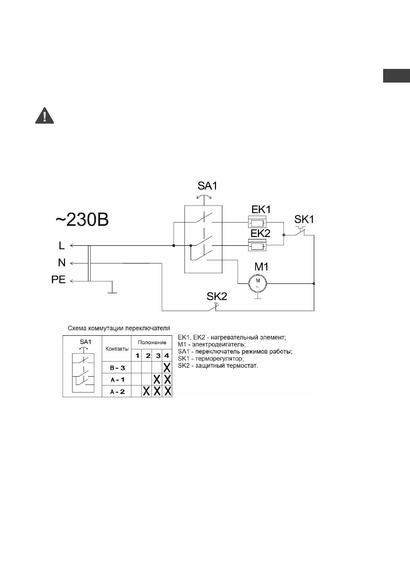
ЕЛЕКТРИЧНА СХЕМА
Мал. 3. Електрична схема Bazooka 2, Bazooka 3
ы
UA

 
 
 
 
 
 
 
 
 
 
 
 
 
 
 
 
 
 
 
 
 
 
 
 
 
 
 
 
 
 
 
 
 
 
 
 
 
 
 
 











