Обогреватели СПЕЦ HP-5.000 - инструкция пользователя по применению, эксплуатации и установке на русском языке. Мы надеемся, она поможет вам решить возникшие у вас вопросы при эксплуатации техники.
Если остались вопросы, задайте их в комментариях после инструкции.
"Загружаем инструкцию", означает, что нужно подождать пока файл загрузится и можно будет его читать онлайн. Некоторые инструкции очень большие и время их появления зависит от вашей скорости интернета.
Загружаем инструкцию

13
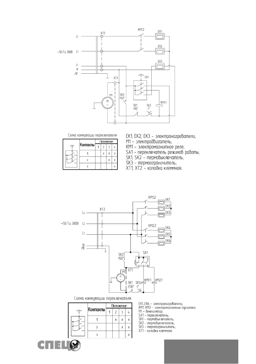
Электрическая схема тепловентиляторов СПЕЦ-HP-9.000
Электрическая схема тепловентиляторов СПЕЦ-HP-15.000
Содержание
- 2 ПРАВИЛА БЕЗОПАСНОСТИ; • Запрещается эксплуатация тепловентилятора без заземления.
- 3 УСТРОЙСТВО ПРИБОРА; Работа тепловентилятора возможна в одном из следующих режимов:
- 4 ПРИНЦИП РАБОТЫ ПРИБОРА; мещение через отверстия воздуховыпускной решетки.
- 5 ПОРЯДОК ПОДКЛЮЧЕНИЯ; для медного провода и не менее 2,5 мм
- 7 ВЕНТИЛЯЦИЯ; ВЕНТИЛЯЦИЯ С ПОДОГРЕВОМ ВОЗДУХА (ВОЗДУШНОЕ
- 8 течение не менее 3 минут для охлаждения ТЭНов; ОБЕСПЕЧЕНИЕ БЕЗОПАСНОЙ РАБОТЫ; гревательных элементов в случае перегрева корпуса.; ПРАВИЛА ТРАНСПОРТИРОВКИ И ХРАНЕНИЯ
- 9 ТЕХНИЧЕСКОЕ ОБСЛУЖИВАНИЕ; ВОЗМОЖНЫЕ ВАРИАНТЫ НЕИСПРАВНОСТИ И МЕТО-
- 10 ДАТА ИЗГОТОВЛЕНИЯ
- 11 ГАРАНТИИ И СЕРТИФИКАЦИЯ; Гарантийный срок эксплуатации - 24 месяца от даты продажи.; Товар соответствует требованиям; ТР ТС 004/2011 «О безопасности низковольтного оборудования»,; Изготовлено в России; Cписок сервисных центров можно узнать на сайте













