Обогреватели REDVERG RD-EHR9/380ТR 6659863 - инструкция пользователя по применению, эксплуатации и установке на русском языке. Мы надеемся, она поможет вам решить возникшие у вас вопросы при эксплуатации техники.
Если остались вопросы, задайте их в комментариях после инструкции.
"Загружаем инструкцию", означает, что нужно подождать пока файл загрузится и можно будет его читать онлайн. Некоторые инструкции очень большие и время их появления зависит от вашей скорости интернета.

11
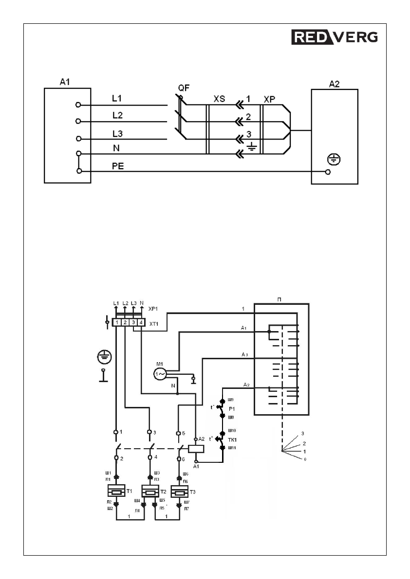
Схема подключения
RD-EHR9/380TR.
А1
-
распределительное устройство;
А2
-
электротепловентилятор;
QF-
выключатель автоматический;
ХР
-
вилка кабеля питания;
XS -
розетка из комплекта поставки.
Основные параметры
QF
, необходимые для подключения электротепловентилятора, приведены в
таблице А1.Для повышения электробезопасности рекомендуется подключать электротепловентилятор к
сети, оснащенной устройством защитного отключения (УЗО).
Схема электрическая
RD-EHR9/380TR.













