Обогреватели Loriot LTZR-5.0 S - инструкция пользователя по применению, эксплуатации и установке на русском языке. Мы надеемся, она поможет вам решить возникшие у вас вопросы при эксплуатации техники.
Если остались вопросы, задайте их в комментариях после инструкции.
"Загружаем инструкцию", означает, что нужно подождать пока файл загрузится и можно будет его читать онлайн. Некоторые инструкции очень большие и время их появления зависит от вашей скорости интернета.

21
www.loriot.ru +7 (499) 281 62 00
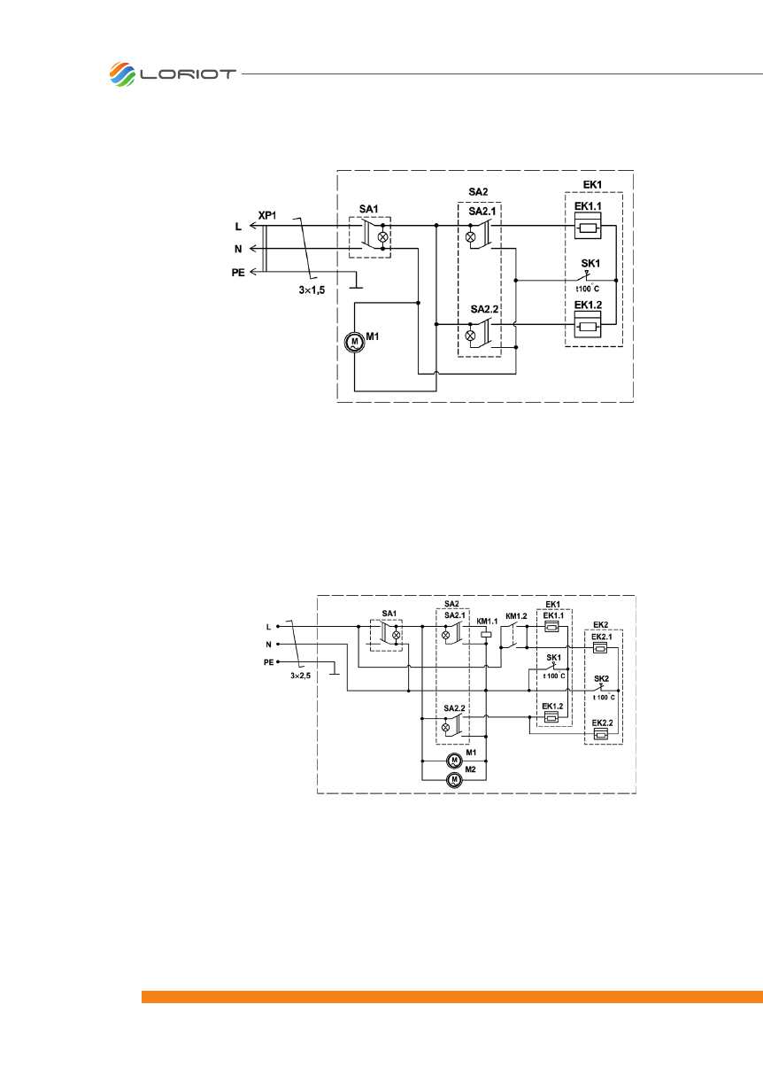
Рис. 5 Схема электрическая завесы LTZR-3.0 S
Рис. 6 Схема электрическая завесы LTZR-5.0 S
EK - электронагреватель;
M1 - электродвигатель;
SA1 - сетевой переключатель;
SA2 - переключатель режимов нагрева;
SK1 - термопредохранитель;
XP1 - вилка сетевая
EK1, EK2 - электронагреватели;
KM1 - магнитный пускатель;
M1, M2 - электродвигатели
вентилятора;
SA1 - сетевой переключатель;
SA2 - переключатель режимов
нагрева;
SK1, SK2 - термопредохранители













