Обогреватели Kalashnikov KVC-A06E3-11 101351 - инструкция пользователя по применению, эксплуатации и установке на русском языке. Мы надеемся, она поможет вам решить возникшие у вас вопросы при эксплуатации техники.
Если остались вопросы, задайте их в комментариях после инструкции.
"Загружаем инструкцию", означает, что нужно подождать пока файл загрузится и можно будет его читать онлайн. Некоторые инструкции очень большие и время их появления зависит от вашей скорости интернета.

12
Рисунок 9. Принципиальная схема завесы KVC-A06E3-11
Принципиальные схемы стич завес серии
S2.
SA2.1
EK1.1
SA2.2
EK1.2
SA1
M1
M
~
SK1
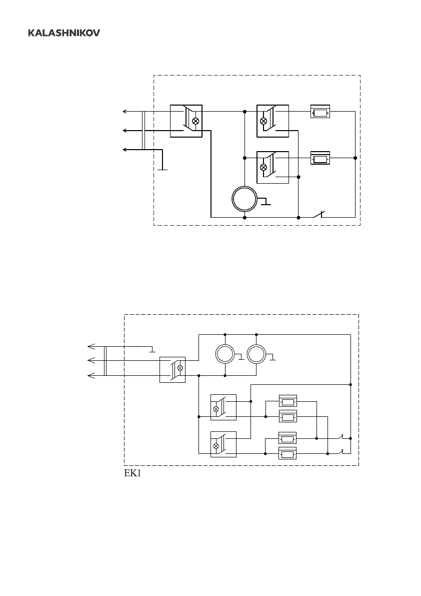
EK1 - электронагреватель;
М1 - электродвигатель;
SK1 - защитный термостат.
SA1 - клавиша-выключатель;
SA2 - двухклавишный выключатель
~230В
PE
N
L
Схема электрическая принципиальная тепловой завесы
BHC-L06S03.
M1
SA2.2
KM1.1
M2
EK1.1
EK2.1
EK1.2
EK2.2
SK1
SK2
ХТ
1
N
L
KM1.2
M
~
M
~
SA1
SA2.1
SA1 -
клавишна
-
выключатель
;
SK1, SK2 -
защитный термостат
;
SA2 -
двухклавишный выключатель
;
ХТ
1 -
колодка клеммная
.
EK1,
ЕК
2 -
электронагреватель
;
КМ
1 -
электромагнитное реле
;
М
1,
М
2 -
электродвигатель
;
Схема электрическая принципиальная тепловой завесы
BHC-L08S05.
~230
В
N
L
ХТ
3
Схема электрическая принципиальная при групповом соединении тепловой завесы
BHC-L10-S06 c
контроллером
BRC-E
EK1.1
EK2.1
KM2.2
EK1.2
EK2.2
M1
M2
KM2.1
KM1.1
SK2
SK3
KM1.2
1
2
3
4
5
6
7
R K 1
N
L
ХТ
9
EK13.1
EK14.1
KM14.2
EK13.2
EK14.2
M13
M14
KM14.1
KM13.1
SK14
SK15
KM13.2
1
2
3
4
5
6
7
7 7 7 7
EK1-
ЕК
14 -
электронагреватель
;
КМ
1-
КМ
14 -
электромагнитное реле
;
М
1-
М
14 -
электродвигатель
;
SK1 -
терморегулятор
;
SK2-SK15 -
защитный термостат
;
ХТ
1-XT9 -
колодка клеммная
;
SA1 -
переключатель управления вентиляторами
;
SA2 -
переключатель режимов нагрева
;
RK1 -
термодатчик
;
QF1 -
автоматический выключатель
.
7
7
1
2
3
4
5
6
Rem ote tem peratur e
sensor (R T S)
Х Т
1
К онт ролл ер
BR C- E
S A 1
I
II
0
SK 1
S A 2
I
II
0
t,�C
G N D
-t�
N
Y
9
8
7
1 0
1 1
Х Т
2
X
HEA T 1
L <- B R C-C
V EN T M A X
V EN T 1/ 2
HE A T 2
QF1
~
230
В
L
N
РЕ
Схема электрическая принципиальная при групповой соединении тепловой завесы
BHC-L10-S06
с контроллерами
BRC-E + BRC-C
1
2
3
4
5
6
R e m o t e t e m p e r a t u r e
s e n s o r ( R T S )
Х Т
3
Х Т
4
К онт ролл ер
BR C-E
N
S A 3
I
II
0
SK 2
S A 4
I
II
0
t,�C
Y
X
R K1
-t�
К онт ролл ер
BR C-
С
1
2
3
4
5
6
N
Х Т
1
S K1
S A 1
I
0
S A 2
+
-
t,�C
G N D
door c ontact
(DC )
S Q 1
7
8
9
7
8
9
N
L
ХТ
5
EK1.1
EK2.1
KM2.2
EK1.2
EK2.2
M1
M2
KM2.1
KM1.1
SK3
SK4
KM1.2
1
2
3
4
5
6
7
1 0
1 1
1 0
X
Y
Х Т
2
L input
V EN T 1/ 3
V EN T 2 / 3
L O UT
L < - BR C-C
V EN T M A X
V EN T 1/ 2
HEA T 2
HEA T 1
G N D
N
L
ХТ
11
EK13.1
EK14.1
KM14.2
EK13.2
EK14.2
M13
M14
KM14.1
KM13.1
SK15
SK16
KM13.2
1
2
3
4
5
6
7
7
7 7
7
EK1-
ЕК
14 -
электронагреватель
;
КМ
1-
КМ
14 -
электромагнитное реле
;
М
1-
М
14 -
электродвигатель
;
SK1, SK2 -
терморегуляторы
;
SK3-SK16 -
защитный термостат
;
ХТ
1-XT11 -
колодка клеммная
;
SA1 -
переключатель включения режима защиты от проникновения уличного воздуха
;
SA2 -
регулятор задержки выключения электродвигателей
;
SA3 -
переключатель управления вентиляторами
;
SA4 -
переключатель режимов нагрева
;
RK1 -
термодатчик
;
SQ1 -
концевой выключатель
;
QF1 -
автоматический выключатель
.
7
QF1
L
N
РЕ
~
230
В
EK1,
ЕК
2 -
электронагреватель
;
КМ
1,
КМ
2 -
электромагнитное реле
;
М
1,
М
2 -
электродвигатель
;
SK1, SK2 -
терморегуляторы
;
SK3, SK4 -
защитный термостат
;
ХТ
1-XT5 -
колодка клеммная
;
SA1 -
переключатель включения режима защиты от проникновения уличного воздуха
;
SA2 -
регулятор задержки выключения электродвигателей
;
SA3 -
переключатель управления вентиляторами
;
SA4 -
переключатель режимов нагрева
;
RK1 -
термодатчик
;
SQ1 -
концевой выключатель
.
Схема электрическая принципиальная тепловой завесы
BHC-L10-S06
с контроллерами
BRC-E + BRC-C
1
2
3
4
5
6
R e m o t e t e m p e r a t u r e
s e n s o r (R T S )
Х Т
3
Х Т
4
К онт ролле р
BR C-E
N
S A 3
I
II
0
SK 2
S A 4
I
II
0
t,�C
Y
X
R K 1
-t�
К онт ролле р
BR C-
С
1
2
3
4
5
6
N
Х Т
1
S K1
S A 1
I
0
S A 2
+
-
t,�C
G N D
do or contac t
(D C)
S Q 1
7
8
9
7
8
9
N
L
ХТ
5
EK1.1
EK2.1
KM2.2
EK1.2
EK2.2
M1
M2
KM2.1
KM1.1
SK3
SK4
KM1.2
1
2
3
4
5
6
7
1 0
1 1
1 0
X
Y
Х Т
2
L input
V EN T 1/ 3
V EN T 2 / 3
L OU T
L <- B R C-C
V EN T M A X
V EN T 1/ 2
HEA T 2
H EA T 1
G N D
N
L
EK1,
ЕК
2 -
электронагреватель
;
КМ
1,
КМ
2 -
электромагнитное реле
;
М
1,
М
2 -
электродвигатель
;
SK1 -
терморегулятор
;
SK2, SK3 -
защитный термостат
;
ХТ
1-XT3 -
колодка клеммная
;
SA1 -
переключатель управления вентиляторами
;
SA2 -
переключатель режимов нагрева
;
RK1 -
термодатчик
.
ХТ
3
Схема электрическая принципиальная тепловой завесы
BHC-L10-S06 c
контроллером
BRC-E
EK1.1
EK2.1
KM2.2
EK1.2
EK2.2
M1
M2
KM2.1
KM1.1
SK2
SK3
KM1.2
1
2
3
4
5
6
7
1
2
3
4
5
6
R em ote tem pera tu re
senso r (R T S )
Х Т
1
Контроллер
BRC-E
S A 1
I
II
0
SK 1
S A 2
I
II
0
t,�C
G N D
R K 1
- t�
N
Y
9
8
7
1 0
1 1
Х Т
2
X
HE A T 1
L <- B R C-C
V EN T M A X
V EN T 1/ 2
H EA T 2
M
~
M
~
M
~
M
~
M
~
M
~
M
~
M
~
M
~
M
~
M
~
M
~
EK1-
ЕК
12 -
электронагреватель
;
КМ
1-
КМ
8 -
электромагнитное реле
;
М
1-
М
12 -
электродвигатель
;
SK1 -
терморегулятор
;
SK2-SK13 -
защитный термостат
;
ХТ
1-XT6 -
колодка клеммная
;
SA1 -
переключатель управления вентиляторами
;
SA2 -
переключатель режимов нагрева
;
RK1 -
термодатчик
;
QF1 -
автоматический выключатель
.
ХТ
3
Схема электрическая принципиальная при групповом соединении тепловой завесы
BHC-L15-S09
с контроллером
BRC-E
N
L2
L1
L3
EK3.1
KM1.1
M1
M2
M3
KM2.1
EK2.1
EK1.1
EK2.2
EK3.2
EK1.2
KM1.2
KM2.2
SK2
SK3
SK4
1
2
3
4
5
6
7
4 4 4
ХТ
6
N
L2
L1
L3
EK12.1
KM7.1
M10
M11
M12
KM8.1
EK11.1
EK10.1
EK11.2
EK12.2
EK10.2
KM7.2
KM8.2
SK11
SK12
SK13
1
2
3
4
5
6
7
4
RK 1
1
2
3
4
5
6
R em ote tem per ature
sens or (RT S )
Х Т
1
К онт р оллер
B R C-E
S A 1
I
II
0
S K1
S A 2
I
II
0
t,�C
GN D
- t�
N
Y
9
8
7
1 0
1 1
Х Т
2
X
H EA T 1
L <- BR C-C
V EN T M A X
V EN T 1/ 2
H EA T 2
QF1
~
400
В
L1
L2
L3
N
РЕ
4
4
4
4 4
EK1-
ЕК
12 -
электронагреватель
;
КМ
1-
КМ
8 -
электромагнитное реле
;
М
1-
М
12 -
электродвигатель
;
SK1, SK2 -
терморегуляторы
;
SK3-SK14 -
защитный термостат
;
ХТ
1-XT8 -
колодка клеммная
;
SA1 -
переключатель включения режима защиты от проникновения уличного воздуха
;
SA2 -
регулятор задержки выключения электродвигателей
;
SA3 -
переключатель управления вентиляторами
;
SA4 -
переключатель режимов нагрева
;
RK1 -
термодатчик
;
SQ1 -
концевой выключатель
;
QF1 -
автоматический выключатель
.
Схема электрическая принципиальная при групповом соединении тепловой завесы
BHC-L15-S09
с контроллерами
BRC-E + BRC-C
1
2
3
4
5
6
R e m o t e t e m p e r a t u r e
s e n s o r (R T S )
Х Т
3
Х Т
4
К онт р оллер
B R C-E
N
SA 3
I
II
0
S K 2
SA 4
I
II
0
t,�C
Y
X
R K 1
-t�
К онт р оллер
B R C-
С
1
2
3
4
5
6
N
Х Т
1
SK 1
S A 1
I
0
S A 2
+
-
t,�C
GN D
d o o r c o n t a c t
( D C )
SQ 1
7
8
9
7
8
9
1
2
3
4
5
6
7
1 0
1 1
1 0
X
Y
Х Т
2
L input
V EN T 1/ 3
V EN T 2 / 3
L O U T
L < - BR C-C
V E NT M A X
V EN T 1/ 2
H EA T 2
H EA T 1
G ND
1
2
3
4
5
6
7
4
4 4
4
EK3.1
KM1.1
M1
M2
M3
KM2.1
EK2.1
EK1.1
EK2.2
EK3.2
EK1.2
KM1.2
KM2.2
SK3
SK4
SK5
ХТ
5
N
L2
L1
L3
EK12.1
KM7.1
M10
M11
M12
KM8.1
EK11.1
EK10.1
EK11.2
EK12.2
EK10.2
KM7.2
KM8.2
SK12
SK13
SK14
ХТ
8
N
L2
L1
L3
4
4
4 4
4
~
400
В
L1
L2
L3
N
РЕ
QF1
EK1,
ЕК
2,
ЕК
3 -
электронагреватель
;
КМ
1,
КМ
2 -
электромагнитное реле
;
М
1,
М
2,
М
3 -
электродвигатель
;
SK1, SK2 -
терморегуляторы
;
SK3-SK5 -
защитный термостат
;
ХТ
1-XT5 -
колодка клеммная
;
SA1 -
переключатель включения режима защиты от проникновения уличного воздуха
;
SA2 -
регулятор задержки выключения электродвигателей
;
SA3 -
переключатель управления вентиляторами
;
SA4 -
переключатель режимов нагрева
;
RK1 -
термодатчик
;
SQ1 -
концевой выключатель
.
Схема электрическая принципиальная тепловой завесы
BHC-L15-S09
с контроллерами
BRC-E + BRC-C
ХТ
5
N
L2
L1
L3
EK3.1
KM1.1
M1
M2
M3
KM2.1
EK2.1
EK1.1
EK2.2
EK3.2
EK1.2
KM1.2
KM2.2
SK3
SK4
SK5
1
2
3
4
5
6
7
1
2
3
4
5
6
R e m o t e t e m p e r a t u r e
s e n s o r (R T S )
Х Т
3
Х Т
4
К онт ро ллер
B R C-E
N
SA 3
I
II
0
S K 2
SA 4
I
II
0
t,�C
Y
X
R K 1
- t�
К онт ро ллер
B R C-
С
1
2
3
4
5
6
N
Х Т
1
S K 1
S A 1
I
0
S A 2
+
-
t,�C
GN D
doo r contact
(D C)
SQ 1
7
8
9
7
8
9
1 0
1 1
1 0
X
Y
Х Т
2
L input
V EN T 1/ 3
V EN T 2 / 3
L O U T
L <- B RC -C
V E NT M A X
V EN T 1/ 2
H EA T 2
HE A T 1
G ND
EK1,
ЕК
2,
ЕК
3 -
электронагреватель
;
КМ
1,
КМ
2 -
электромагнитное реле
;
М
1,
М
2,
М
3 -
электродвигатель
;
SK1 -
терморегулятор
;
SK2-SK4 -
защитный термостат
;
ХТ
1-XT3 -
колодка клеммная
;
SA1 -
переключатель управления вентиляторами
;
SA2 -
переключатель режимов нагрева
;
RK1 -
термодатчик
.
ХТ
3
Схема электрическая принципиальная тепловой завесы
SHC-L15-S09
с контроллером
BRC-E
N
L2
L1
L3
EK3.1
KM1.1
M1
M2
M3
KM2.1
EK2.1
EK1.1
EK2.2
EK3.2
EK1.2
KM1.2
KM2.2
SK2
SK3
SK4
1
2
3
4
5
6
7
1
2
3
4
5
6
Rem ote tem peratur e
sensor (R T S)
Х Т
1
К онт ролл ер
BR C- E
S A 1
I
II
0
SK 1
S A 2
I
II
0
t,�C
G N D
R K 1
-t�
N
Y
9
8
7
1 0
1 1
Х Т
2
X
H EA T 1
L <- B R C-C
V ENT M A X
V EN T 1/ 2
HE A T 2
M
~
M
~
M
~
M
~
M
~
M
~
M
~
M
~
M
~
M
~
M
~
M
~
M
~
M
~
M
~
M
~
M
~
M
~
~230
В
~230
В
~400
В
~400
В
7
7
7
PDF created with pdfFactory Pro trial version
www.pdffactory.com
Тепловая завеса
Рисунок 10. Принципиальная схема завесы KVC-A08E3-11
RK1
t
°
ХТ3
ХТ4
1
2
3
4
5
6
7
8
9
NTC
DOOR
~230V
t,°C
SK1
S1
LED-1
(green)
SA2
SA1
LED-2
(red)
ХТ1
N
Тепловая завеса
5
6
8
9
4
2
ХТ2
1
KМ 1.1
K М 2.1
L
M1
~
M2
~
EK1.1
EK2.1
EK1.2
EK2.2
KМ1.2
KМ 2.2
M3
~
EK3.1
EK3.2
SK2
SK3
SK4
KVС-А15E6-11
Принципиа льная схема подключения завесы со стич нагреватель ным эле ментом к контролл еру
KRC-32
RK1
t
°
ХТ3
ХТ4
1
2
3
4
5
6
7
8
9
NTC
DOOR
~400V
t,°C
SK1
S1
LED-1
(green)
SA2
SA1
LED-2
(red)
Тепловая завеса
5
6
8
9
4
2
ХТ2
1
K М1.1
K М2.1
M1
~
M2
~
K М 1.2
KМ 2.2
M3
~
KVС-А15E9-31
Принципиальная схе ма подключения завесы со стич нагревате льным элементо м к контро ллеру
KRC-32
L1
L2
L3
N
EK1.1
EK2.1
EK3.1
EK1.2
EK2.2
EK3.2
SK3
SK4
SK2
ХТ1
N
L
M1
~
M2
~
K М1.1
K М1.2
K М 1.3
EK1.1
EK2.1
EK1.2
EK2.2
SK2
SK1
~230V
SA1
SA 2.1
SA2.2
KVС-А0,8E5-11
Принципиальная схема завесы со стич нагревательн ым элементом
KVС-А0,8E3-11
Принципиальная схе ма завесы со стич нагревательным элементом
ХТ1
Тепловая завеса
Принципиальная схема груп пового подк лючения завес
9КВт со стич нагреватель ным эле ментом к контрол леру
KRC-32.
RK1
t
°
~400V
ХТ3
ХТ4
ХТ1
L1
L2
L3
N
Тепловая завеса
5
6
8
9
4
2
ХТ2
1
ХТn
L1
L2
L3
N
Тепловая завеса
5
6
8
9
4
2
ХTn
1
N
N
N
N
N
N
1
2
3
4
5
6
7
8
9
NTC
DOOR
QF1
N
L1
L2
L3
t,°C
SK1
S1
LED-1
(green)
SA2
SA1
LED-2
(red)
Принципиальная схема группово го подк лючения завес
6КВТ со стич нагре вательн ым элементом к контролле ру
KRC-32.
t
°
RK1
1
2
3
4
5
6
7
8
9
NTC
DOOR
ХТ4
ХТ3
QF1
N
L
L
N
5
6
8
9
4
ХТ2
ХТn
L
N
Тепловая завеса
ХТn
ХТ1
Тепловая завеса
~230V
t,°C
SK1
S1
LED-1
(green)
SA2
SA1
LED-2
(red)
1
2
5
6
8
9
4
1
2
E
К
1 -
ЕК
3 -
электронагреватели
;
КМ
1,
КМ
2 -
электромагнитные реле
;
LED1 -
индикатор работы вентиляции
;
LED2 -
индикатор работы нагрева
;
М
1-
М
3 -
электродвигатель
;
S1 -
кнопка ВКЛ
/
ВЫКЛ
;
SK1 -
терморегулятор
;
SK2-SK4 -
защитный термостат
;
ХТ
1-XT4 -
колодка клеммная
;
SA2 -
переключатель режимов вентиляции
;
SA1 -
переключатель режимов нагрева
;
RK1 -
термодатчик
.
EK1 - ЕК3 - электронагреватели;
КМ1, КМ2 - контактор;
LED1 - индикатор работы вентиляции;
LED2 - индикатор работы нагрева;
М1-М3 - электродвигатель;
S1 - кнопка ВКЛ/ВЫКЛ;
SK1 - терморегулятор;
SK2-SK4 - защитный термостат;
ХТ1-XT4 - колодка клеммная;
SA2 - переключатель режимов вентиляции;
SA1 - переключатель режимов нагрева;
RK1 - термодатчик.
N
N
N
N
N
N
N
N
N
N
N
N
LED1 - индикатор работы вентиляции;
LED2 - индикатор работы нагрева;
S1 - кнопка ВКЛ/ВЫКЛ;
SK1 - терморегулятор;
ХТ1-XTn - колодка клеммная;
SA2 - переключатель режимов вентиляции;
SA1 - переключатель режимов нагрева;
RK1 - термодатчик;
QF1 - автоматический выключатель.
LED1 - индикатор работы вентиляции;
LED2 - индикатор работы нагрева;
S1 - кнопка ВКЛ/ВЫКЛ;
SK1 - терморегулятор;
ХТ1-ХТn - колодка клеммная;
SA2 - переключатель режимов вентиляции;
SA1 - переключатель режимов нагрева;
RK1 - термодатчик;
QF1 - автоматический выключатель.
EK1, ЕК2 - электронагреватели;
КМ1 - электромагнитное реле;
М1, М2 - электродвигатель;
SК1, SK2 - защитный термостат;
ХТ1 - колодка клеммная;
SA1 - клавиша включения вентиляции;
SA2 - клавиша включения нагрева.
,
ЕК
2 -
электронагреватели
;
М
1,
М
2 -
электродвигатель
;
S
К
1, SK2 -
защитный термостат
;
ХТ
1 -
колодка клеммная
;
SA1 -
клавиша включения вентиляции
;
SA2 -
клавиша включения нагрева
.
EK1.1
EK2.1
EK1.2
EK2.2
SK2
SK1
SA1
SA2.1
SA2.2
M1
~
M2
~
Тепловая завеса
~230V
PE
N
L













