Обогреватели Hyundai H-HG7-50-UI712 - инструкция пользователя по применению, эксплуатации и установке на русском языке. Мы надеемся, она поможет вам решить возникшие у вас вопросы при эксплуатации техники.
Если остались вопросы, задайте их в комментариях после инструкции.
"Загружаем инструкцию", означает, что нужно подождать пока файл загрузится и можно будет его читать онлайн. Некоторые инструкции очень большие и время их появления зависит от вашей скорости интернета.

14.
Электрический тепловентилятор
RU
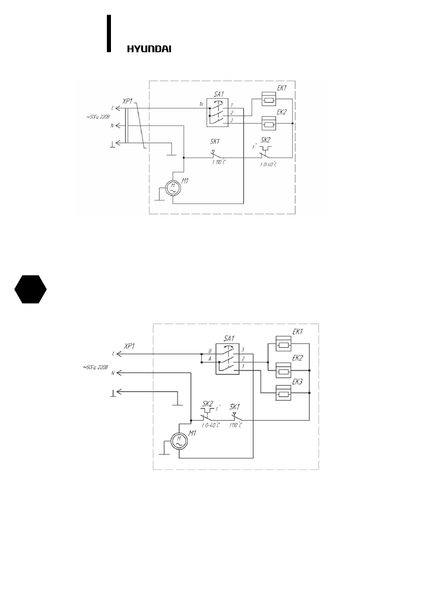
Для модели H-HG7-50-UI712
SA1 – переключатель
SK1 – термоограничитель
SK2 – термостат
EK1, EK2, ЕК3 – нагревательный элемент
M1 – электродвигатель
XP1 – сетевой шнур
Рис. 8
Для моделей H-HG7-20-UI524; H-HG7-30-UI525
SA1 – переключатель
SK1 – термоограничитель
SK2 – термостат
EK1, EK2 – нагревательный элемент
M1 – электродвигатель
XP1 – вилка сетевого шнура
Рис. 7
Содержание
- 2 ВВЕДЕНИЕ
- 3 Расшифровка артикула; ПРАВИЛА БЕЗОПАСНОЙ ЭКСПЛУАТАЦИИ
- 4 Безопасность и предостережения
- 5 ТЕХНИЧЕСКИЕ ПАРАМЕТРЫ
- 6 УСЛОВИЯ ЭКСПЛУАТАЦИИ
- 7 Описание тепловентилятора
- 8 Подключение к электрической сети
- 10 Установка температуры
- 11 Защита от перегрева
- 12 ОБСЛУЖИВАНИЕ
- 13 УСТРАНЕНИЕ НЕИСПРАВНОСТЕЙ; Неисправность; ПРИНЦИПИАЛЬНАЯ ЭЛЕКТРИЧЕСКАЯ СХЕМА
- 17 Гарантийные обязательства
- 18 Изготовитель оставляет за собой право:; Досрочное прекращение гарантийного обслуживания.
- 19 Гарантийные обязательства не распространяются на
- 23 Без подписи покупателя на странице 22 Гарантийный талон
- 26 Отрывной талон «A»; Отрывной талон «В»; Отрывной талон «Г»